欢迎来到知嘟嘟! 联系电话:13336804447 卖家免费入驻,海量在线求购! 卖家免费入驻,海量在线求购!
知嘟嘟
我要发布
联系电话:13336804447
知嘟嘟经纪人
收藏
专利号: 201410584299X
申请人: 山东科技大学
专利类型:发明专利
专利状态:已下证
专利领域: 控制;调节
更新日期:2023-12-04
缴费截止日期: 暂无
价格&联系人
年费信息
委托购买

摘要:

权利要求书:

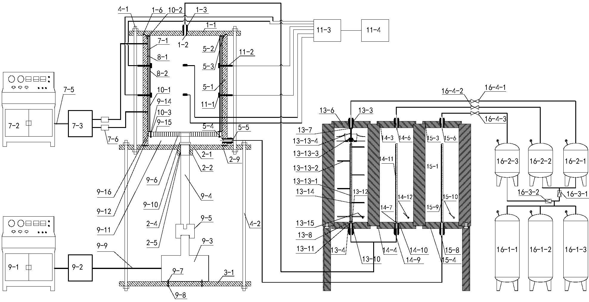
1.一种室内三维注浆模型试验伺服控制系统,其特征在于,包括三维注浆模型试验装置及恒压注浆-供水联合伺服控制装置两部分;包括竖直方向相互连接三个圆盘状反力板,自上而下依次为第一、第二及第三反力板;反力板之间放置围压反力腔及轴向加载模块;所述的围压反力腔底部设计为孔隙水压力加载模块,围压反力腔内部安置被注岩体装载模块及围压伺服加载模块; 所述的恒压注浆-供水联合伺服控制装置包括恒压双液注浆气动伺服控制模块、恒压供水气动伺服控制模块;所述的恒压双液注浆气动伺服控制模块与围压反力腔内部连通;所述的恒压供水气动伺服控制模块与孔隙水压力加载模块相连。

2.如权利了要求1所述的室内三维注浆模型试验伺服控制系统,其特征在于:在所述的围压反力腔内还设有用于采集注浆过程中岩土体内部物理场的变化规律的传感器,所述的传感器与数据处理模块相连; 所述的传感器包括通过引线密封及固定装置布置在被注岩体内部的土压力传感器、渗透压力传感器; 所述的数据处理模块包括相连接的数据解译器以及数据分析设备。

3.如权利了要求1所述的室内三维注浆模型试验伺服控制系统,其特征在于:所述的恒压供水气动伺服控制模块包括储水腔、备水腔及气动伺服控制单元,储水腔的底部与孔隙水压力加载模块相连,储水腔的顶部与备水腔的顶部连通,备水腔的底部与气动伺服控制单元相连;且储浆腔、备浆腔及储水腔、备水腔布置在方形结构内,方形结构安放在支架上。

4.如权利了要求3所述的室内三维注浆模型试验伺服控制系统,其特征在于:所述的气动伺服控制单元包括高压氮气罐组、三个缓冲罐、减压阀、高精度伺服调节阀;所述的高压氮气罐组由3个高压氮气罐并联组成;缓冲罐I和缓冲罐II并联,通过减压阀I与高压氮气罐组连通;缓冲罐I经高精度伺服压力调节阀I与水泥基材料储浆腔和备浆腔并联连通;缓冲罐II经高精度伺服压力调节阀II与化学材料储浆腔和备浆腔并联连通;缓冲罐III通过减压阀II与高压氮气罐组连通,经高精度伺服压力调节阀III与储水腔和备水腔并联连通;所述的高精度伺服压力调节阀能够保障注浆压力和水压力长期稳定。

5.如权利了要求1所述的室内三维注浆模型试验伺服控制系统,其特征在于:所述的围压反力腔由高强度合金钢材料加工成圆筒状;所述的围压反力腔顶部加工成台阶状,同底部分别卡在第一反力板及第二反力板环形槽I,II中。

6.所述的围压反力腔侧壁上径向钻设引线孔。

7.如权利了要求1所述的室内三维注浆模型试验伺服控制系统,其特征在于:所述的围压伺服加载模块包括油囊、液压控制台、液压油缸。

8.所述的油囊侧壁上预留引线孔;所述的液压油缸与油囊通过高压管和分油器连接;所述液压控制台与液压油缸之间通过高压管连接。

9.如权利了要求1所述的室内三维注浆模型试验伺服控制系统,其特征在于:所述的轴压伺服加载模块包括液压控制台、液压油缸、液压千斤顶、传力轴、传力垫块和承载-渗水活塞;所述的液压千斤顶固定在第三反力板顶面;所述的液压控制台与液压油缸通过高压管连接;所述传力轴通过传力垫块与液压油缸接触;所述的传力轴穿过第二反力板中心孔进入到围压反力腔内,连接承载-渗水活塞;所述承载-渗水活塞放射状布置渗水孔。

10.如权利了要求I所述的室内三维注浆模型试验伺服控制系统,其特征在于:所述的孔隙水压力加载模块包括储水仓、注水孔;所述的储水仓由承载-渗水活塞、围压反力腔内壁和第二反力板围成;所述的储水仓侧壁钻设注水孔。

11.如权利了要求I所述的室内三维注浆模型试验伺服控制系统,其特征在于:所述的被注岩体承载模块包括承载橡胶囊及固定钢环;所述的承载橡胶囊顶、底端通过固定钢环固定在第一反力板和承载-渗水活塞上;所述的承载橡胶囊侧壁预留传感器引线孔。

12.如权利了要求1-9任一所述的室内三维注浆模型试验伺服控制系统的试验方法,其特征在于: 根据矿山、隧道等地下工程不同水文地质条件进行土工试验测试被注岩体基本物理性质;组装模型试验系统,通过紧固螺杆II使第二反力板和第三反力板组成框架,将传力轴穿过第二反力板,并与承载-渗水活塞及传力垫块连接;安置围压反力腔与第二反力板环形槽中,在围压反力腔内依次放置有聚四氟乙烯薄膜1、油囊、聚四氟乙烯薄膜I1、承载橡胶囊,确保各部分引线孔对齐,并将承载橡胶囊固定在承载-渗水活塞上; 选取岩土体材料充填入承载橡胶囊内,填充岩土体材料过程中安放传感器并测试;材料填充完毕后,通过紧固螺杆I将第一反力板和第二反力板固定;固定液压千斤顶于第三传力板并调整其高度、接触传力垫块,连接液压千斤顶、液压油缸II及液压控制台II ;连接油囊、液压控制台I及液压油缸I,根据试验方案依次施加轴压和围压;达到设计要求后,利用强力胶固定空心螺杆,并利用电缆密封夹紧接头封闭传感器数据线,连接数据解译器以和数据分析设备; 将整体框架组装,并将其固定在支架上;依次通过丝扣将6个腔体的顶板、底板连接在整体框架上;水泥基材料储浆腔组装过程中,注意搅拌轴上下两端要插入到轴承1、II内,以防损毁搅拌器;通过对应的矿用快速接头连接管路;通过各个备用腔进浆孔以及进水孔向备浆腔以及备水腔内注入浆液及清水,观察水位计液面变化,以检测是否完好; 旋转手柄Γνι,打开球阀Γνι,使浆液和清水进入到储浆腔以及储水腔内,观察水位计ΓΙΙΙ液面变化; 浆液和水充满后,关闭各个球阀;连接气动伺服控制装置,按照试验设计调整高精度伺服压力调节阀1、调节阀I1、调节阀II ;利用高压管将水泥基材料储浆腔与三维注浆试验系统连接,或者将经混合器混合的水泥基材料储浆腔及化学材料储浆腔浆液利用高压管与三维注浆试验系统连接; 利用高压管将储水腔连接在注水孔上,根据试验方案向被注岩体内注入地下水,直至达到设计要求; 准备工作完成后,实施注浆试验,记录注浆过程中物理场数据,达到试验设计要求后结束注衆,关闭试验系统; 拆卸试验装置,取出注浆加固体放入养护实验室养护;清洗试验装置其他结构,结束试验。