欢迎来到知嘟嘟! 联系电话:13336804447 卖家免费入驻,海量在线求购! 卖家免费入驻,海量在线求购!
知嘟嘟
我要发布
联系电话:13336804447
知嘟嘟经纪人
收藏
专利号: 2022104196275
申请人: 西南交通大学
专利类型:发明专利
专利状态:已下证
专利领域: 一般车辆
更新日期:2024-01-05
缴费截止日期: 暂无
价格&联系人
年费信息
委托购买

摘要:

权利要求书:

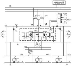
1.一种电气化铁路交直流牵引供电构造,包括牵引变电所内的三相高压母线HB、采用Scott接线的牵引变压器TT和测控系统MCS,其中,电压互感器PT1、电压互感器PT2、电压变送器VD、电流互感器CT1和电流互感器CT2、分流器RW和控制器CD构成测控系统MCS;其特征在于:所述牵引变压器TT为双绕组三抽头结构,原边第二绕组的一个抽头连接在第一绕组的中点,第一绕组和第二绕组两侧的两个抽头与三相高压母线HB的任意两相相连,中间抽头接入高压母线HB的另一相;次边的两个绕组中相邻的两个抽头互联并接地,另外两个抽头分别与交流牵引供电系统的具有分段结构的左右两段母线AB并接,形成两个供电端口,左侧记为α端口,右侧记为β端口,两端口之间的电压相位相差为90°;单相功率变换器SPC包括降压变压器MT1、降压变压器MT2和交直交变流器ADA,单相功率变换器SPC一侧经降压变压器MT1连接到α端口,另一侧经降压变压器MT2连接到β端口;交直交变流器ADA的直流侧与直流母线DB并接;交流牵引供电系统的α端口、β端口分别串接电流互感器CT1和电流互感器CT2,且并接电压互感器PT1和电压互感器PT2后,一端接入交流接触网OCS,另一端接入钢轨并接地;直流母线DB一端串接分流器RW后接入接触网OCS,另一端并接电压变送器VD后接入钢轨;所述的测控系统MCS中控制器CD的信号输入端分别与电压互感器PT、电压变送器VD、电流互感器CT、分流器RW的测量信号输出端相连,控制器CD的信号输出端与单相功率变换器SPC的控制端相连。

2.根据权利要求1所述的一种电气化铁路交直流牵引供电构造,其特征在于:所述的单相功率变换器SPC的交直交变流器ADA,其直流侧与直流母线DB并接,为直流牵引负荷提供所需功率,形成在同一个牵引变电所内交流牵引供电系统和直流牵引供电系统并存的供电构造。

3.根据权利要求1所述的一种电气化铁路交直流牵引供电构造,其特征在于:所述的交流牵引供电系统中,若牵引网供电方式为直供方式或者带回流线的直供方式,所述交流牵引供电系统的α端口、β端口,均有一端接至接触网OCS,另一端接至钢轨并接地;若牵引网供电方式为AT供电方式,所述交流牵引供电系统的α端口、β端口,均有一端接至接触网OCS,另一端接至负馈线;直流牵引供电系统中直流电压稳定可控,再生能量能够直接反馈给牵引变电所。

4.根据权利要求1所述的一种电气化铁路交直流牵引供电构造,其特征在于:所述的直流牵引供电系统中,当只有直流牵引供电系统中存在运行列车时,通过测控系统MCS计算出直流负荷功率SLZ,直流牵引供电系统运行列车牵引工况消耗电能由变流器C1经α端口、由变流器C2经β端口获取,两个通道各提供一半功率流向运行列车;运行列车再生工况产生电能由α端口经变流器C1、β端口经变流器C2这两个通道反馈至牵引变电所,两个通道各反馈一半功率至牵引变电所。

5.一种根据权利要求1所述的一种电气化铁路交直流牵引供电构造的控制方法,其特征在于:直流牵引供电系统和交流牵引供电系统均存在运行列车时,以三相电压不平衡满足国家标准为目标控制功率潮流;具体方案如下:(1)通过测控系统MCS计算出α端口的交流负荷功率SL1、β端口的交流负荷功率SL2、直流负荷功率SLZ和三相高压母线HB负序允许量大小Sε,并得到同一时刻,α端口、β端口交流负荷功率经过α端口或β端口任意一个通道所产生的负序功率,α端口、β端口交流负荷产生的负序功率大小与各自端口交流负荷功率大小相同;牵引负荷无功功率由静止无功补偿装置SVG完全补偿;

(2)当交流牵引供电系统的α端口、β端口中,有一个端口的列车处于牵引工况,假设为α端口,另一个端口列车处于再生工况,假设为β端口,直流牵引供电系统的列车处于牵引工况时:

β端口再生功率经单相功率变换器SPC优先被α端口交流牵引列车利用,次优被直流牵引供电系统的牵引列车利用,最后反馈至牵引变电所;β端口再生功率被利用后,如果α端口交流牵引列车仍需牵引功率,则α端口交流牵引列车所需其余牵引功率根据三相不平衡度要求由α端口、β端口提供;如果直流牵引列车仍需牵引功率,则直流牵引列车所需其余牵引功率由α端口、β端口各提供一半;如果被交流牵引列车和直流牵引列车利用完后,β端口仍有剩余再生功率,则根据三相不平衡度要求由α端口、β端口反馈至牵引变电所;

(3)当交流牵引供电系统的α端口、β端口中,有一个端口的列车处于牵引工况,假设为α端口,另一个端口列车处于再生工况,假设为β端口,直流牵引供电系统的列车处于再生工况时:

α端口交流牵引列车经单相功率变换器SPC优先利用β端口再生功率,次优利用直流牵引列车再生功率,最后由α端口、β端口提供牵引功率;再生功率被α端口交流牵引列车利用后,如果β端口仍有剩余再生功率,则β端口剩余再生功率根据三相不平衡度要求由α端口、β端口反馈至牵引变电所;如果直流牵引列车仍有剩余再生功率,则直流牵引列车剩余再生功率由α端口、β端口各反馈一半至牵引变电所;如果利用完β端口再生功率和直流牵引列车再生功率,α端口交流牵引列车仍需牵引功率,则根据三相不平衡度要求由α端口、β端口提供所需其余牵引功率;

(4)当交流牵引供电系统的α端口、β端口中的运行列车均处于牵引工况,直流牵引供电系统的运行列车处于再生工况时:

如果直流牵引列车再生功率的值小于α端口、β端口中任一供电端口交流牵引列车牵引功率的值,直流再生功率经单相功率变换器SPC各分配一半至α端口、β端口被交流牵引列车利用,交流牵引列车所需的其余牵引功率,根据三相不平衡度要求由α端口、β端口提供;如果直流牵引列车再生功率的值大于等于α端口、β端口中任一供电端口交流牵引列车牵引功率的值,直流再生功率经单相功率变换器SPC优先被牵引功率较小的供电端口的交流牵引列车利用,剩余再生功率被另一供电端口交流牵引列车利用,另一供电端口交流牵引列车所需的其余牵引功率根据三相不平衡度要求由α端口、β端口提供;如果被α端口、β端口交流牵引列车利用后直流再生功率仍有剩余,剩余再生功率经变流器C1和变流器C2由α端口、β端口各反馈一半至牵引变电所;

(5)当交流牵引供电系统的α端口、β端口中的运行列车均处于再生工况,直流牵引供电系统的运行列车处于牵引工况时:

如果直流牵引列车牵引功率的值小于α端口、β端口中任一供电端口交流牵引列车再生功率的值,直流牵引列车所需牵引功率由α端口、β端口的交流牵引列车再生功率经单相功率变换器SPC各提供一半,α端口、β端口中剩余的再生功率,根据三相不平衡度要求由α端口、β端口反馈至牵引变电所;如果直流牵引列车牵引功率的值大于等于α端口、β端口中任一供电端口的交流牵引列车再生功率的值,直流牵引列车经单相功率变换器SPC优先利用再生功率值较小的供电端口的再生功率,再利用另一供电端口的再生功率,另一供电端口的剩余再生功率根据三相不平衡度要求由α端口、β端口反馈至牵引变电所;如果直流牵引列车利用α端口、β端口的再生功率后仍需牵引功率,剩余牵引功率由α端口、β端口各提供一半;

(6)当交流牵引供电系统的α端口、β端口中的运行列车均处于牵引工况,直流牵引供电系统的运行列车也处于牵引工况时,直流牵引列车的牵引功率由α端口、β端口各提供一半,交流牵引列车的牵引功率根据三相不平衡度要求由α端口、β端口提供;

(7)当交流牵引供电系统的α端口、β端口中的运行列车均处于再生工况,直流牵引供电系统的运行列车也处于再生工况时,直流牵引列车的再生功率由α端口、β端口各反馈一半至牵引变电所,交流牵引列车的再生功率根据三相不平衡度要求由α端口、β端口共同反馈至牵引变电所。