欢迎来到知嘟嘟! 联系电话:13336804447 卖家免费入驻,海量在线求购! 卖家免费入驻,海量在线求购!
知嘟嘟
我要发布
联系电话:13336804447
知嘟嘟经纪人
收藏
专利号: 2021100281039
申请人: 西南交通大学
专利类型:发明专利
专利状态:已下证
专利领域: 一般车辆
更新日期:2024-01-05
缴费截止日期: 暂无
价格&联系人
年费信息
委托购买

摘要:

权利要求书:

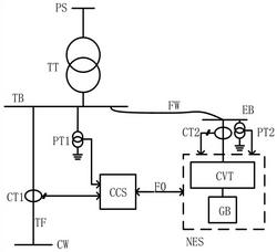
1.一种同相牵引供电与异地发电并网系统,包括牵引变压器TT、牵引母线TB、馈线TF;

牵引变压器TT次边与牵引母线TB连接 ;牵引母线TB上设置有电压互感器PT1;馈线TF上设置有电流互感器CT1;馈线TF的首端与牵引母线TB连接,馈线TF的尾端连接接触网CW;其特征在于:牵引母线TB通过牵引变压器TT接入三相公共电网,牵引母线TB再经过供电线FW与新能源发电装置NES连接,所述牵引母线TB经供电线FW和发电母线EB为新能源发电装置NES的变流器CVT的交流端提供并网运行电压;所述供电线FW的尾端与牵引母线TB连接,供电线FW的首端与发电母线EB连接;新能源发电装置NES的交流输出端与发电母线EB连接;发电母线EB上设有电压互感器PT2;新能源发电装置NES的交流输出端设有电流互感器CT2;电压互感器PT1的测量端和电流互感器CT1的测量端均与协调控制器CCS输入端连接,协调控制器CCS输出端经光纤对FO与新能源发电装置NES的控制端连接,通过协调控制器CCS来控制新能源发电装置NES向牵引母线TB提供电能。

2.根据权利要求1所述的一种同相牵引供电与异地发电并网系统,其特征在于:所述新能源发电装置NES包括新能源发电单元GB和变流器CVT,变流器CVT的交流端作为新能源发电装置NES的交流输出端与所述发电母线EB连接,变流器CVT的直流端与新能源发电单元GB的直流输出端连接。

3.根据权利要求2所述的一种同相牵引供电与异地发电并网系统,其特征在于:所述新能源发电单元GB为风能发电单元、光伏发电单元、氢能发电单元和生物化学能发电单元中的一种或几种。

4.根据权利要求2所述的一种同相牵引供电与异地发电并网系统,其特征在于:所述新能源发电单元GB与储能单元PB并联,所述储能单元PB的直流端与变流器CVT的直流端连接,储能单元PB为电化学储能、物理储能和电磁储能中的一种或几种。

5.一种基于权利要求2—4任意一项所述同相牵引供电与异地发电并网系统的控制方法,其特征在于:所述方法包括:获取电压互感器PT1测得的第一电压信息,获取电流互感器CT1测得的第一电流信息;

协调控制器CCS根据获得的第一电压信息和第一电流信息,计算得到馈线TF的有功功率P;判断馈线TF的有功功率P是否为牵引功率,如果是,则根据馈线TF的有功功率P控制新能源发电装置NES发出的有功功率P1达到预设条件,如果不是,则控制新能源发电装置NES发出有功功率P1为0;根据获得的第一电压信息和第一电流信息,计算得到所述馈线TF的无功功率Q和谐波畸变;

根据计算结果,控制变流器CVT发出感性无功功率和/或容性无功功率进行无功补偿,或发出谐波电流进行谐波治理;

通过光纤对FO的发送光纤向新能源发电装置NES下传指令,所述指令用于控制新能源发电装置NES向牵引母线TB提供电能;

通过光纤对FO的接收光纤接收新能源发电装置NES回传的执行结果,其中,新能源发电装置NES通过分析第二电压互感器PT2测得的第二电压信息和第二电流互感器CT2测得的第二电流信息得到所述执行结果。

6.根据权利要求5所述的一种控制方法,其特征在于,所述根据馈线TF的有功功率P控制新能源发电装置NES发出的有功功率P1达到的预设条件包括:判断馈线TF的有功功率P是否大于新能源发电装置NES能够发出的最大有功功率Ps,如果是,控制新能源发电装置NES发出的有功功率P1=Ps,否则,控制新能源发电装置NES发出的有功功率P1=P。