欢迎来到知嘟嘟! 联系电话:13336804447 卖家免费入驻,海量在线求购! 卖家免费入驻,海量在线求购!
知嘟嘟
我要发布
联系电话:13336804447
知嘟嘟经纪人
收藏
专利号: 2020100272124
申请人: 西安理工大学
专利类型:发明专利
专利状态:已下证
专利领域: 发电、变电或配电
更新日期:2024-01-05
缴费截止日期: 暂无
价格&联系人
年费信息
委托购买

摘要:

权利要求书:

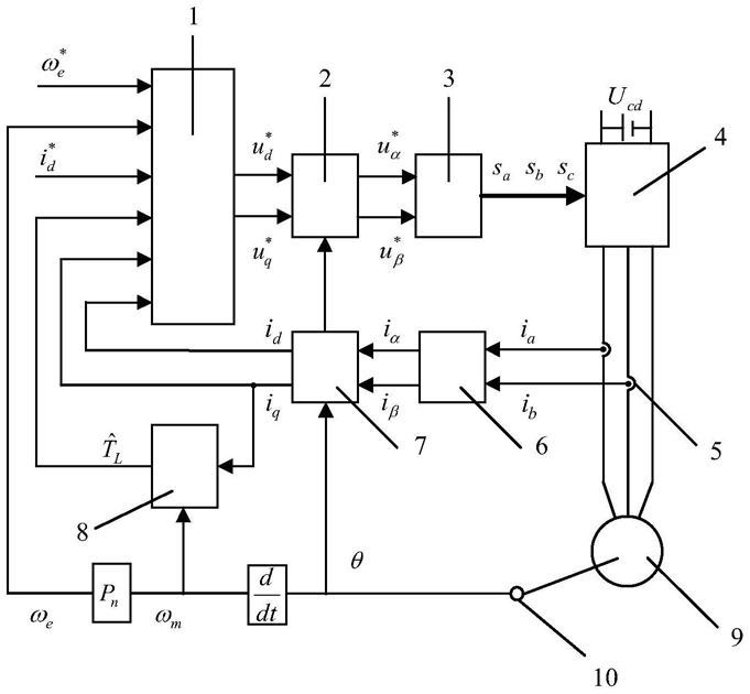
1.一种非级联的永磁同步电动机无差拍预测控制方法,其特征在于:具体包括如下步骤:步骤1,通过电流霍尔传感器获得永磁同步电动机的相电流ia、ib,经过Clark变换模块将相电流ia、ib转换为两相静止αβ坐标系下的电流iα、iβ,再经Park变换模块得到两相旋转dq坐标系下的直轴电流id和交轴电流iq,同时由光电旋转编码器获得永磁同步电动机转子位置角θ,并将永磁同步电动机转子位置角θ用于Park变换模块,得到永磁同步电动机的角速度ωe,最后将id、iq和ωe送入处理器;

步骤2,处理器根据永磁同步电动机转速给定值 直轴电流给定值 和步骤得到的永磁同步电动机的a、b相定子电流ia、ib和永磁同步电动机的实际转速ωr,输出相应的控制信号给逆变器,从而使表贴式永磁同步电动机的实际转速跟踪给定转速;

所述步骤2的具体过程为:

步骤2.1,采用滑模负载转矩观测器来观测永磁同步电动机的负载转矩,获得负载转矩的观测值所述步骤2.1的具体过程为:

步骤2.1.1,在一个采样周期内负载转矩的变化可视为0,即步骤2.1.2,根据永磁同步动机的运动方程,将负载转矩视为扩展状态变量,构建永磁同步电动机的状态方程;

所述步骤2.1.2中构建的永磁同步电动机的状态方程为:步骤2.1.3,选择机械角速度实际值与观测值之差为滑模面,即滑膜面 选择符号函数为趋近函数,设计滑模负载转矩观测器;

所述步骤2.1.3中滑模负载转矩观测器的设计方程为:其中, 为机械角速度的观测值, 为负载转矩的观测值,k1、k2为滑模负载转矩观测器的参数;

步骤2.2,设计非级联无差拍预测控制器,将给定转速 给定直轴电流 直轴电流id、交轴电流iq、电角速度ωe和步骤2.1中观测出的负载转矩 送入非级联无差拍预测控制器中获得给定电压所述步骤2.2中非级联无差拍预测控制器的设计过程为:步骤A,建立表贴式永磁同步电动机在两相旋转dq坐标系中的状态方程如下:式中:ud和uq分别为直轴电压和交轴电压,Ls为定子电感,Rs为定子电阻,ψf为永磁体磁链,J为转动惯量,B为粘滞摩擦系数,Te为电磁转矩,TL为负载转矩;

步骤B,根据永磁同步电动机数学模型,采用欧拉离散法可将状态方程式(4)至式(7)离散化为:其中Tsp为机械采样周期,Ts为电气采样周期,满足Tsp=10Ts;

将式(11)改写为:

将式(12)代入到式(8)中,可以得到:

在式(13)中无法通过当前的电压矢量得到ωe(k+1),可将式(13)改写为:由式(14)可以得到:

式中,可令

由永磁同步电动机数学模型式(9)、式(10)可得:离散化式(16)可得:

令 并将式(15)代入式(17)中可以得到:*

式中,可令ωe=ωe(k+1),其中TL(k)可由步骤2.1中负载转矩观测器获得;

步骤2.3,将步骤2.2中获得的给定量 经过反Park变换模块得到两相静止αβ坐标系下的给定电压 将给定电压 送入SVPWM模块后得到开关序列,将开关序列作用于两电平电压源型逆变器,以控制表贴式永磁同步电动机。