欢迎来到知嘟嘟! 联系电话:13336804447 卖家免费入驻,海量在线求购! 卖家免费入驻,海量在线求购!
知嘟嘟
我要发布
联系电话:13336804447
知嘟嘟经纪人
收藏
专利号: 2017112744266
申请人: 定远县中林机械技术有限公司
专利类型:发明专利
专利状态:已下证
专利领域: 船舶或其他水上船只;与船有关的设备
更新日期:2024-02-26
缴费截止日期: 暂无
价格&联系人
年费信息
委托购买

摘要:

权利要求书:

1.一种主动平衡防浪船控制系统,其特征在于,包括:船体、第一液压驱动单元、第二液压驱动单元、第一浮体、第二浮体、液压换向单元、平衡传感单元、控制器;

第一浮体和第二浮体位于船体下方,第一液压驱动单元与第一浮体连接用于驱动第一浮体升降,第二液压驱动单元与第二浮体连接用于驱动第二浮体升降;

第一液压驱动单元内设有第一上升液压腔和第一下降液压腔,第二液压驱动单元内设有第二上升液压腔和第二下降液压腔,液压换向单元内设有第一油路和第二油路,所述第一上升液压腔与所述第二上升液压腔通过第一油路连通,且所述第一下降液压腔与所述第二下降液压腔通过第二油路连通;

平衡传感单元安装在船体上,用于检测船体平衡;

控制器分别与平衡传感单元和液压换向单元连接,控制器根据平衡传感单元的检测信号控制液压换向单元切换第一油路和第二油路的液流方向,以通过第一液压驱动单元和第二液压驱动单元控制第一浮体和第二浮体升降。

2.根据权利要求1所述的主动平衡防浪船控制系统,其特征在于,当平衡传感单元检测到船体向第二浮体方向倾斜时,控制器控制液压换向单元通过第一油路从第一上升液压腔向第二上升液压腔供液,并且通过第二油路从第二下降液压腔向第一下降液压腔供液;

当平衡传感单元检测到船体向第一浮体方向倾斜时,控制器控制液压换向单元通过第一油路从第二上升液压腔向第一上升液压腔供液,并且通过第二油路从第一下降液压腔向第二下降液压腔供液。

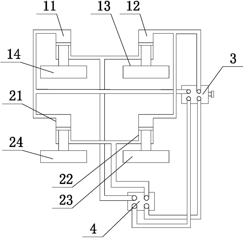
3.根据权利要求1所述的主动平衡防浪船控制系统,其特征在于,第一浮体包括第一前子浮体(14)和第一后子浮体(13),第二浮体包括第二前子浮体(24)和第二后子浮体(23),第一前子浮体(14)、第一后子浮体(13)、第二前子浮体(24)和第二后子浮体(23)在船体底部均匀分布;

第一液压驱动单元包括第一前驱动装置(11)和第一后驱动装置(12),第二液压驱动单元包括第二前驱动装置(21)和第二后驱动装置(22),第一前驱动装置(11)与第一前子浮体(14)连接用于驱动第一前子浮体(14)升降,第一后驱动装置(12)与第一后子浮体(13)连接用于驱动第一后子浮体(13)升降,第二前驱动装置(21)与第二前子浮体(24)连接用于驱动第二前子浮体(24)升降,第二后驱动装置(22)与第二后子浮体(23)连接用于驱动第二后子浮体(23)升降;

液压换向单元包括前后换向装置(4)、左右换向装置(3),前后换向装置(4)与第一前驱动装置(11)、第二前驱动装置(21)、第一后驱动装置(12)、第二后驱动装置(22)连接用于切换第一前驱动装置(11)、第二前驱动装置(21)分别与第一后驱动装置(12)、第二后驱动装置(22)之间的液流方向,左右换向装置(3)与第一液压驱动单元和第二液压驱动单元连接用于切换第一液压驱动单元和第二液压驱动单元之间的液流方向。

4.根据权利要求1所述的主动平衡防浪船控制系统,其特征在于,第一液压驱动单元包括第一液压缸、第一活塞、第一连杆,第一液压缸固定在船体底部,第一活塞位于第一液压缸内且与第一液压缸内壁密封配合,第一活塞将第一液压缸内的腔室分隔为位于第一活塞下方的第一上升液压腔和位于第一活塞上方的第一下降液压腔,第一浮体位于第一液压缸下方,第一连杆位于第一浮体上方且下端与第一浮体连接,第一连杆上端伸入所述第一上升液压腔内与第一活塞连接。

5.根据权利要求1所述的主动平衡防浪船控制系统,其特征在于,第二液压驱动单元包括第二液压缸、第二活塞、第二连杆,第二液压缸固定在船体底部,第二活塞位于第二液压缸内且与第二液压缸内壁密封配合,第二活塞将第二液压缸内的腔室分隔为位于第二活塞下方的第二上升液压腔和位于第二活塞上方的第二下降液压腔,第二浮体位于第二液压缸下方,第二连杆位于第二浮体上方且下端与第二浮体连接,第二连杆上端伸入所述第二上升液压腔内与第二活塞连接。

6.一种根据权利要求1-5任一项所述的主动平衡防浪船控制系统的控制方法,其特征在于,当平衡传感单元检测到船体向第二浮体方向倾斜时,控制器控制左右换向装置(3)切换供液方向,通过第一前驱动装置(11)和第一后驱动装置(12)驱动第一前子浮体(14)和第一后子浮体(13)下降,并且通过第一前驱动装置(11)和第一后驱动装置(12)驱动第二前子浮体(24)和第二后子浮体(23)上升。

7.根据权利要求6所述的主动平衡防浪船控制方法,其特征在于,当平衡传感单元检测到船体向后倾斜时,控制器控制前后换向装置(4)切换供液方向,通过第一前驱动装置(11)和第一后驱动装置(12)驱动第一前子浮体(14)下降且第一后子浮体(13)上升,同时通过第二前驱动装置(21)和第二后驱动装置(22)驱动第二前子浮体(24)下降且第二后子浮体(23)上升;

当平衡传感单元检测到船体向前倾斜时,控制器控制前后换向装置(4)切换供液方向,通过第一前驱动装置(11)和第一后驱动装置(12)驱动第一前子浮体(14)上升且第一后子浮体(13)下降,同时通过第二前驱动装置(21)和第二后驱动装置(22)驱动第二前子浮体(24)上升且第二后子浮体(23)下降。