欢迎来到知嘟嘟! 联系电话:13336804447 卖家免费入驻,海量在线求购! 卖家免费入驻,海量在线求购!
知嘟嘟
我要发布
联系电话:13336804447
知嘟嘟经纪人
收藏
专利号: 2017112742862
申请人: 定远县中林机械技术有限公司
专利类型:发明专利
专利状态:已下证
专利领域: 船舶或其他水上船只;与船有关的设备
更新日期:2024-02-28
缴费截止日期: 暂无
价格&联系人
年费信息
委托购买

摘要:

权利要求书:

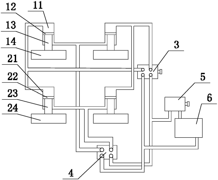
1.一种主动平衡防浪船,其特征在于,包括:船体、第一调节单元、第二调节单元、第一液压换向器(3)、第二液压换向器(4)、液压泵(5);

第一调节单元包括两个第一调节组件,第一调节组件包括第一液压缸(11)、第一活塞(12)、第一连杆(13)、第一浮体(14),第一液压缸(11)固定在船体底部,第一液压缸(11)内部具有竖直延伸的第一液压腔,第一活塞(12)密位于所述第一液压腔内且与所述第一液压腔侧壁密封配合,第一活塞(12)将第一液压腔分隔为第一上腔室和第一下腔室,第一上腔室侧壁设有第一上液口,第一下腔室侧壁设有第一下液口且底部设有第一开口,第一浮体(14)位于第一液压缸(11)下方,第一连杆(13)位于第一浮体(14)上方且下端与第一浮体(14)连接,第一连杆(13)上端穿过所述第一开口伸入第一下腔室内与第一活塞(12)连接;

第二调节单元包括两个第二调节组件,第二调节组件包括第二液压缸(21)、第二活塞(22)、第二连杆(23)、第二浮体(24),第二液压缸(21)固定在船体底部,第二液压缸(21)内部具有竖直延伸的第二液压腔,第二活塞(22)密位于所述第二液压腔内且与所述第二液压腔侧壁密封配合,第二活塞(22)将第二液压腔分隔为第二上腔室和第二下腔室,第二上腔室侧壁设有第二上液口,第二下腔室侧壁设有第二下液口且底部设有第二开口,第二浮体(24)位于第二液压缸(21)下方,第二连杆(23)位于第二浮体(24)上方且下端与第二浮体(24)连接,第二连杆(23)上端穿过所述第二开口伸入第二下腔室内与第二活塞(22)连接;

第一液压换向器(3)上设有第一换向腔,第一换向腔侧壁设有两个第一换向口、第一进流口、第一回流口,第二液压换向器(4)上设有第二换向腔,第二换向腔侧壁设有两个第二换向口、第二进流口、第二回流口;

两个第一调节组件的第一上液口分别与第一液压换向器(3)的两个第一换向口连通,两个第二调节组件的第二上液口分别与第二液压换向器(4)的两个第一换向口连通,两个第一调节组件的第一下液口与第二液压换向器(4)的一个第二换向口连通,两个第二调节组件的第二下液口与第二液压换向器(4)的另一第二换向口连通;

液压泵(5)上设有液压进口和液压出口,第一回流口和第二回流口均与所述液压进口连通,第一进流口和第二进流口均与所述液压出口连通。

2.根据权利要求1所述的主动平衡防浪船,其特征在于,还包括储液箱(6),储液箱(6)上设有进液口和出液口,出液口与所述液压进口连通,所述进液口与第一回流口和第二回流口。

3.根据权利要求1所述的主动平衡防浪船,其特征在于,两个第一浮体(14)和两个第二浮体(24)在船体底部均匀分布。

4.根据权利要求1所述的主动平衡防浪船,其特征在于,第一调节组件包括两个第一子活塞(71)、两个第一子连杆(72)、两个第一子浮体(73);

第一液压缸(11)内设有两个第一液压子腔,两个第一子活塞(71)分别密封安装在两个第一液压子腔内,所述两个第一子活塞(71)上方的腔室彼此连通形成第一上腔室且所述两个第一子活塞(71)下方的腔室彼此连通形成第一下腔室,两个第一子连杆(72)上端分别与一个第一子活塞(71)连接且下端分别与一个第一子浮体(73)连接。

5.根据权利要求4所述的主动平衡防浪船,其特征在于,四个第一子浮体(73)沿船体行进方向依次布置。

6.根据权利要求1所述的主动平衡防浪船,其特征在于,第二调节组件包括两个第二子活塞、两个第二子连杆、两个第二子浮体;

第二液压缸(21)内设有两个第二液压子腔,两个第二子活塞分别密封安装在两个第二液压子腔内,所述两个第二子活塞上方的腔室彼此连通形成第二上腔室且所述两个第二子活塞下方的腔室彼此连通形成第二下腔室,两个第二子连杆上端分别与一个第二子活塞连接且下端分别与一个第二子浮体连接。

7.根据权利要求5所述的主动平衡防浪船,其特征在于,四个第二子浮体沿船体行进方向依次布置。

8.根据权利要求1所述的主动平衡防浪船,其特征在于,还包括平衡传感检测装置,平衡传感检测装置与船体连接用于检测船体平衡。

9.根据权利要求8所述的主动平衡防浪船,其特征在于,第一液压换向器(3)根据平衡传感检测装置的检测信号控制两个第一换向口、第一进流口、第一回流口开关。

10.根据权利要求8所述的主动平衡防浪船,其特征在于,第二液压换向器(4)根据平衡传感检测装置的检测信号控制两个第二换向口、第二进流口、第二回流口开关。