欢迎来到知嘟嘟! 联系电话:13336804447 卖家免费入驻,海量在线求购! 卖家免费入驻,海量在线求购!
知嘟嘟
我要发布
联系电话:13336804447
知嘟嘟经纪人
收藏
专利号: 2017103158133
申请人: 中国矿业大学
专利类型:发明专利
专利状态:已下证
专利领域: 发电、变电或配电
更新日期:2024-01-05
缴费截止日期: 暂无
价格&联系人
年费信息
委托购买

摘要:

权利要求书:

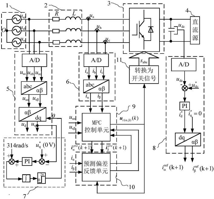
1.一种基于预测偏差反馈矫正的并网逆变器MPC方法,其特征在于,包括如下步骤:

步骤一、采样三相电网电压usa、usb、usc和并网电流ia、ib、ic,经过Clark变换分别得到两相静止坐标系下电网电压usα、usβ和并网电流iα、iβ;

步骤二、通过锁相环(7)获得电网电压矢量角θ,利用电压矢量角θ对两相静止坐标系下电网电压usα、usβ进行Park变换,得到同步旋转坐标系下电网电压的d、q分量ud、uq;

步骤三、采样直流侧电容电压udc,通过定直流电压外环控制单元(8)得到并网电流d轴分量的给定值 并且把并网电流q轴分量的给定值 设为0,将他们反变换到两相静止坐标系下得到k+1时刻的并网电流给定值步骤四、将步骤三得到的k+1时刻并网电流给定值 由步骤一得到的k时刻并网电流值iα,β(k)送给电流内环MPC控制单元(9),从而获得逆变器在k时刻的输出电压矢量uc(α,β)(k)以及k+1时刻的并网电流预测值步骤五、将步骤四得到的并网电流预测值 和输出电压矢量uc(α,β)(k)以及步骤一得到的并网电流值iα,β(k),送到预测偏差反馈单元(10),得到k+1时刻的预测偏差△α,β(k+

1),并将k+1时刻的预测偏差代入到步骤四的电流内环MPC控制单元(9)中,对步骤四中的电流内环MPC控制单元(9)进行修正;

步骤六、将步骤四得到的输出电压矢量uc(α,β)(k)转化为驱动并网逆变器桥臂的功率器件控制信号sabc。

2.根据权利要求1所述的一种基于预测偏差反馈矫正的并网逆变器MPC方法,其特征在于,所述电网电压矢量角的获取并对电网电压进行Park变换过程:步骤2.1利用锁相环(7)反馈得到的电网电压矢量角θ,对两相静止坐标系下电网电压usα、usβ进行Park变换,得到同步旋转坐标系下电网电压的d、q分量ud、uq;

步骤2.2将给定量 与检测得到的电网电压q轴分量uq相减,通过PI调节器,再加上角速度314rad/s,通过一个积分器后以2π取模,得到电网电压矢量角θ。

3.根据权利要求1所述的一种基于预测偏差反馈矫正的并网逆变器MPC方法,其特征在于,所述步骤三的直流电压外环控制过程为:用直流电压的给定值 减去直流侧电容电压udc,经过PI调节器得到同步旋转坐标系下并网电流d轴分量的给定值

4.根据权利要求1所述的一种基于预测偏差反馈矫正的并网逆变器MPC方法,其特征在于,所述步骤四的电流内环MPC控制过程为:步骤4.1将并网逆变器所有输出矢量和步骤一得到的k时刻并网电流iα,β(k)经过MPC控制单元(9)逐一运算,从而获得逆变器在k时刻所有输出电压矢量以及运用这一矢量后对应的下一时刻的并网电流预测值;

步骤4.2将上一时刻预测偏差反馈单元(10)中的输出迭代代入,修正步骤4.1中计算得到的并网电流预测值,重新得到并网逆变器输出电压矢量和并网电流预测值的一组对应数据;

步骤4.3将步骤三得到的k+1时刻并网电流给定值 和步骤4.2中得到的所有并网电流预测值相比较,取最接近给定值的并网电流预测值对应的逆变器输出矢量作为k时刻的输出电压矢量uc(α,β)(k),而所取的并网电流预测值记为

5.根据权利要求1所述的一种基于预测偏差反馈矫正的并网逆变器MPC方法,其特征在于,所述步骤五中预测偏差的获取和反馈控制的过程为:步骤5.1将步骤4.3得到的k时刻两相静止坐标系下的并网电流预测值矢量 减去由步骤一得到的两相静止坐标系下的并网电流值矢量iα,β(k),得到k时刻的预测偏差△α,β(k);

步骤5.2将步骤4.3得到的k-1时刻两相静止坐标系下的并网电流预测值矢量 减去由步骤一得到的两相静止坐标系下的并网电流值矢量iα,β(k-1),得到k时刻的预测偏差△α,β(k-1);

步骤5.3判断k和k-1的逆变器输出电压之差uc(α,β)(k-1)-uc(α,β)(k-2)是否大于设置的阈值,如果确实大于阈值,则将步骤5.1和步骤5.2得到的k时刻和k-1时刻的预测偏差作差,再除以这两个时刻的逆变器输出电压之差,得到逆变器输出电压对预测偏差的修正系数Kαβ;如果这两个时刻逆变器输出电压之差不大于阈值,则沿用上次计算得到的修正系数Kαβ;

步骤5.4将k时刻逆变器输出电压与k+1时刻逆变器输出电压作差,再乘以修正系数Kαβ,得到的结果加上k时刻的预测偏差△α,β(k),得到k+1时刻的预测偏差,并将它作为预测偏差反馈单元的输出。

6.根据权利要求1所述的一种基于预测偏差反馈矫正的并网逆变器MPC方法,其特征在于,将步骤四中得到的逆变器输出矢量uc(α,β)(k)按照桥臂开关动作最少的原则,分配每个并网逆变器桥臂的功率器件控制信号sabc。