欢迎来到知嘟嘟! 联系电话:13336804447 卖家免费入驻,海量在线求购! 卖家免费入驻,海量在线求购!
知嘟嘟
我要发布
联系电话:13336804447
知嘟嘟经纪人
收藏
专利号: 2022200251156
申请人: 深圳市雅鑫达电子有限公司
专利类型:实用新型
专利状态:已下证
专利领域: 发电、变电或配电
更新日期:2024-08-20
缴费截止日期: 暂无
价格&联系人
年费信息
委托购买

摘要:

权利要求书:

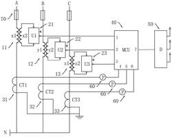
1.一种三相不平衡补偿的功能电路,其特征在于,包括变压器组、整流桥组、电流互感器组、MCU控制器和三相不平衡补偿器,所述变压器组设于三相电源上,所述变压器组的输出端与所述整流桥组的输入端电性连接,所述整流桥组的输出端与所述MCU控制器电性连接,所述电流互感器组设于所述三相电源上,所述电流互感器组的输出端电性连接有数字表,所述数字表与所述MCU控制器电性连接,所述三相不平衡补偿器的输入端与所述MCU控制器电性连接,所述三相不平衡补偿器的输出端与所述三相电源电性连接。

2.如权利要求1所述的一种三相不平衡补偿的功能电路,其特征在于,所述三相电源包括A相电、B相电和C相电,所述变压器组包括A相变压器、B相变压器和C相变压器,所述整流桥组包括A相变整流桥、B相变整流桥和C相变整流桥,所述电流互感器组包括A相电流互感器、B相电流互感器和C相电流互感器。

3.如权利要求2所述的一种三相不平衡补偿的功能电路,其特征在于,所述A相变压器、所述B相变压器和所述C相变压器分别对应设于所述A相电、所述B相电和所述C相电上,所述A相变压器、所述B相变压器和所述C相变压器的输出端分别对应连接于所述A相变整流桥、所述B相变整流桥和所述C相变整流桥的输入端,所述A相变整流桥、所述B相变整流桥和所述C相变整流桥的输出端分别对应连接于所述MCU控制器的1号引脚、2号引脚和3号引脚。

4.如权利要求2所述的一种三相不平衡补偿的功能电路,其特征在于,所述A相电流互感器、所述B相电流互感器和所述C相电流互感器分别对应设于所述A相电、所述B相电和所述C相电上,所述A相电流互感器、所述B相电流互感器和所述C相电流互感器的输出端分别对应连接所述数字表,三个所述数字表分别与所述MCU控制器的4号引脚、5号引脚和6号引脚电性连接。

5.如权利要求2所述的一种三相不平衡补偿的功能电路,其特征在于,所述A相电、所述B相电和所述C相电上均串联有熔断器。

6.如权利要求3所述的一种三相不平衡补偿的功能电路,其特征在于,所述A相变压器包括一次线圈x1和二次线圈x2,所述一次线圈x1的一端连接A相电,所述一次线圈x1的另一端连接零线N,所述二次线圈x2的两端连接所述A相变整流桥的输入端。

7.如权利要求3所述的一种三相不平衡补偿的功能电路,其特征在于,所述B相变压器包括一次线圈y1和二次线圈y2,所述一次线圈y1的一端连接B相电,所述一次线圈y1的另一端连接零线N,所述二次线圈y2的两端连接所述B相变整流桥的输入端。

8.如权利要求3所述的一种三相不平衡补偿的功能电路,其特征在于,所述C相变压器包括一次线圈z1和二次线圈z2,所述一次线圈z1的一端连接C相电,所述一次线圈z1的另一端连接零线N,所述二次线圈z2的两端连接所述C相变整流桥的输入端。

9.如权利要求2所述的一种三相不平衡补偿的功能电路,其特征在于,所述A相变整流桥、所述B相变整流桥和所述C相变整流桥的输出端输出14V直流电源或50V直流电源。