欢迎来到知嘟嘟! 联系电话:13336804447 卖家免费入驻,海量在线求购! 卖家免费入驻,海量在线求购!
知嘟嘟
我要发布
联系电话:13336804447
知嘟嘟经纪人
收藏
专利号: 2022100453059
申请人: 西安理工大学
专利类型:发明专利
专利状态:已下证
专利领域: 电通信技术
更新日期:2026-04-06
缴费截止日期: 暂无
价格&联系人
年费信息
委托购买

摘要:

权利要求书:

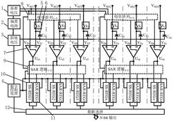
1.电容DAC多列共用SAR/SS列并行ADC,其特征在于,包括多列采样开关(5),每列采样开关(5)的输出端各连接有一采样电容(6)和一比较器(7),多列比较器(7)的另一输入端共同连接有多列共用电容阵列(8),多列共用电容阵列(8)上连接有多列共用SAR逻辑电路(9),多列共用SAR逻辑电路(9)同时与多列比较器(7)的输出端相连并连接有多列SAR量化寄存器(11),每列比较器(7)的输出端还各连接有一SS量化寄存器(10),多列SS量化寄存器(10)的输出端与多列SAR量化寄存器(11)的输出端共同连接有数据选择器(12),多列共用电容阵列(8)上还依次连接有列共用电压基准电路(1)、列共用偏置电路(2)、与多列采样电容(6)的另一端均连接的列共用斜坡电压产生电路(3)及列共用数字控制电路(4),列共用数字控制电路(4)还分别与多列共用SAR逻辑电路(9)、多列SS量化寄存器(10)、多列SAR量化寄存器(11)以及数据选择器(12)连接。

2.如权利要求1所述的电容DAC多列共用SAR/SS列并行ADC,其特征在于,所述采样开关(5)的输出端均与同列采样电容(6)的上极板相连接,列共用斜坡电压产生电路(3)分别与多列采样电容(6)的下极板相连接。

3.如权利要求2所述的电容DAC多列共用SAR/SS列并行ADC,其特征在于,所述采样开关(5)的输入端连接输入Vin。

4.利用如权利要求3所述的电容DAC多列共用SAR/SS列并行ADC进行图像传感器列并行数据转换的方法,其特征在于,包括以下步骤:

步骤1、采样电容(6)的下极板保持斜坡电压输出初始值不变,每一列的采样开关(5)将输入Vin采样至采样电容(6)的上极板并与比较器(7)的一个输入端VS相连,比较器(7)的另一个输入端VD保持初值不变;

步骤2、完成采样后开始量化,斜坡电压输出保持不变则比较器(7)输入端VS保持不变,多列共用电容阵列(8)和多列共用SAR逻辑电路(9)的H列依次进行SAR量化,多列共用SAR逻辑电路(9)控制多列共用电容阵列(8)使VD逐次逼近VS,得到量化结果DC保存到对应列的SAR量化寄存器(11)中,经过H个SAR量化过程得到H列粗量化结果,各列中VS均大于VD;

步骤3、各列的高位粗量化结束后,各列中的VD保持其高位量化结果对应的电压不变,斜坡电压开始随时间线性下降同时开始计数,VS跟随斜坡电压同步下降,各列比较器(7)持续比较VD和VS,当某一列的VS由大于VD变为小于VD时,比较器(7)输出发生翻转使SS量化寄存器(10)保存当前的计数值DF,即为该列的低位量化结果,斜坡电压下降结束后所有列的低位量化结束;

步骤4、在列共用数字控制电路(4)的控制下将高P位的高位量化和低位Q位的低位量化结果合并为N位的量化结果选择输出,完成了所有列的模数转换。

5.利用如权利要求3所述的电容DAC多列共用SAR/SS列并行ADC进行图像传感器数字相关双采样的方法,其特征在于,包括以下步骤:

步骤1、复位电压Vrst采样,像素输出复位电压Vrst被采集至采样电容(6)的上极板并与比较器(7)一输入端VS相连,与采样电容(6)下极板相连的斜坡电压保持初始电压,比较器(7)另一输入端VD输出保持为多列共用SAR逻辑电路(9)控制多列共用电容阵列(8)产生的量化范围与高位最低有效位的差值电压VFS‑VUS,此时VS大于VD;

步骤2、完成复位电压Vrst采样后,VD保持VFS‑VUS不变,VS随着斜坡电压的下降而同步下降,SS量化寄存器(10)开始从最高数值DFS同步下降,直到VS变的小于VFS‑VUS时,比较器(7)输出跳变,计数Drs,SS量化寄存器(10)保存数据DFS‑Drs,为当前列复位电压的量化结果;

步骤3、所有列完成复位电压量化后,开始进行积分电压Vsig采样,像素输出积分电压Vsig被采集至采样电容(6)的上极板并与比较器(7)一输入端VS相连,斜坡电压为初始电压与采样电容(6)下极板相连,多列共用SAR逻辑电路(9)控制多列共用电容阵列(8)保持之前电压与比较器(7)的另一个输入端VD相连,此时VS小于VD;

步骤4、完成积分电压Vsig采样后,各列依次开始高位粗量化,斜坡电压保持初始电压不变则VS保持积分电压不变,在多列共用SAR逻辑电路(9)的控制下VD逐次逼近VS,最后在SAR量化寄存器(11)中得到高位量化结果Dsc;

步骤5、高位量化结束后,所有列同时开始积分电压Vsig的低位细量化,每列的VD保持高位量化结果对应电压不变,VS随着斜坡电压的下降而同步下降,同时当前列的SS量化寄存器(10)开始从复位电压量化数值DFS‑Drs同步斜坡下降数据,直到VS变的小于VD时,比较器(7)输出跳变,计数Dsf次,此时SS量化寄存器(10)中的数值为DFS‑Drs‑Dsf,积分电压量化结束;

步骤6、完成复位电压和积分电压的量化后得到差值,SS量化寄存器(10)中的量化结果DFS‑Drs‑Dsf,然后减去积分电压高位量化结果Dsc得到相关双采样结果Dout=(DFS‑Drs)‑(Dss+Dsc),其中DFS‑Drs为复位电压量化结果,Dsc+Dss为积分电压量化结果。