欢迎来到知嘟嘟! 联系电话:13336804447 卖家免费入驻,海量在线求购! 卖家免费入驻,海量在线求购!
知嘟嘟
我要发布
联系电话:13336804447
知嘟嘟经纪人
收藏
专利号: 2021106339885
申请人: 晋江瑞碧科技有限公司
专利类型:发明专利
专利状态:已下证
专利领域: 基本电气元件
更新日期:2025-12-10
缴费截止日期: 暂无
价格&联系人
年费信息
委托购买

摘要:

权利要求书:

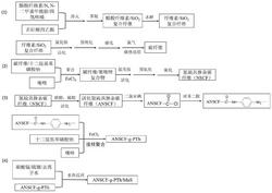
1.一种氮硫共掺杂碳纤维接枝聚噻吩/MnS复合材料的制备方法,其特征在于,包括如下步骤:S1、制备氮硫共掺杂碳纤维;

S2、利用所述氮硫共掺杂碳纤维制备氮硫共掺杂碳纤维接枝聚噻吩;

S3、将硝酸锰和硫脲溶于去离子水中后,加入所述氮硫共掺杂碳纤维接枝聚噻吩,分散均匀后,以5℃/min的速率由室温升温至160 180℃,进行水热反应,得到氮硫共掺杂碳纤维~接枝聚噻吩/MnS复合材料;

所述氮硫共掺杂碳纤维接枝聚噻吩的制备方法为:

将所述氮硫共掺杂碳纤维浸泡在硫酸和硝酸的混合溶液中,活化后洗涤、干燥,浸泡在二氯亚砜中,得到酰氯改性氮硫共掺杂碳纤维;

将所述酰氯改性氮硫共掺杂碳纤维加入N,N‑二甲基甲酰胺和三乙基胺的混合液中,加入对苯二胺,在氮气保护条件下,120℃反应,得到对苯二胺改性氮硫共掺杂碳纤维;

将所述对苯二胺改性氮硫共掺杂碳纤维、十二烷基苯磺酸钠加入到去离子水中,混匀后,加入噻吩单体和FeC13,反应后,用水和无水乙醇洗涤,真空干燥,得到氮硫共掺杂碳纤维接枝聚噻吩。

2.如权利要求1所述的氮硫共掺杂碳纤维接枝聚噻吩/MnS复合材料的制备方法,其特征在于,所述氮硫共掺杂碳纤维的制备方法为:将醋酸纤维素溶解在N, N‑二甲基甲酰胺和四氢呋喃的混合溶剂中,混匀后,滴加正硅酸四乙酯,得到前驱体淬火溶液;

将所述前驱体淬火溶液在‑40 ‑10℃下淬火60 120 min,然后除去混合溶剂,得到醋酸~ ~纤维素/SiO2复合纤维;

将所述醋酸纤维素/SiO2复合纤维浸泡在NaOH乙醇溶液中水解,得到纤维素/SiO2复合纤维;

将所述纤维素/SiO2复合纤维浸泡于质量浓度为1~2% NH4Cl溶液中,80℃下活化后,干燥,在氩气保护条件下置于气氛炉中,控制氩气流量为50 100μL/min,以3 10℃/min的速率~ ~从25℃升温到300 360℃,保温2 h;接着以3 10℃/min的速率从300 360℃升温到1000℃,~ ~ ~保温2h,改通氯气,反应180 min,反应结束后,改通氩气,自然降至常温,得到碳纤维;

将所述碳纤维、十二烷基苯磺酸钠加入到去离子水中,混匀后注入噻唑单体,再加入FeC13,反应后用水和无水乙醇洗涤,真空干燥,得到碳纤维/聚噻唑复合物;

将所述碳纤维/聚噻唑复合物用质量浓度为0.5~2%的NH4Cl溶液活化后,洗涤、干燥,在氮气保护下,从25℃升温到300℃,保温2 h,接着从300℃升温到700 750℃,保温2h,得到氮~硫共掺杂碳纤维。

3.如权利要求2所述的氮硫共掺杂碳纤维接枝聚噻吩/MnS复合材料的制备方法,其特征在于,所述前驱体淬火溶液中,醋酸纤维素的质量浓度为2 7%;正硅酸四乙酯的质量浓度~为1 3%;混合溶剂中N, N‑二甲基甲酰胺和四氢呋喃的质量比为(3 6):(2 3)。

~ ~ ~

4.如权利要求2所述的氮硫共掺杂碳纤维接枝聚噻吩/MnS复合材料的制备方法,其特征在于,所述碳纤维和噻唑单体的质量比为(5 10):(1 3)。

~ ~

5.如权利要求1所述的氮硫共掺杂碳纤维接枝聚噻吩/MnS复合材料的制备方法,其特征在于,所述硫酸和硝酸的质量比为3:1。

6.如权利要求1所述的氮硫共掺杂碳纤维接枝聚噻吩/MnS复合材料的制备方法,其特征在于,所述硝酸锰和硫脲的质量比为(1 2):(5 8)。

~ ~

7.一种由权利要求1 6中任意一项所述的制备方法得到氮硫共掺杂碳纤维接枝聚噻~吩/MnS复合材料在电极中的用途。

8.一种氮硫共掺杂碳纤维接枝聚噻吩/MnS复合电极的制备方法,其特征在于,包括如下步骤:将权利要求1 6中任意一项所述氮硫共掺杂碳纤维接枝聚噻吩/MnS复合材料、乙炔黑~和PTFE混合在无水乙醇中,超声分散后,涂覆在泡沫镍表面,真空干燥后在10 MPa 压力下压片,制得所述氮硫共掺杂碳纤维接枝聚噻吩/MnS复合电极。

9.如权利要求8所述氮硫共掺杂碳纤维接枝聚噻吩/MnS复合电极的制备方法,其特征在于,所述氮硫共掺杂碳纤维接枝聚噻吩/MnS复合材料、乙炔黑和PTFE的质量比为8:1:1。