欢迎来到知嘟嘟! 联系电话:13336804447 卖家免费入驻,海量在线求购! 卖家免费入驻,海量在线求购!
知嘟嘟
我要发布
联系电话:13336804447
知嘟嘟经纪人
收藏
专利号: 2020200946993
申请人: 浙江大学
专利类型:实用新型
专利状态:已下证
专利领域: 测量;测试
更新日期:2023-08-24
缴费截止日期: 暂无
价格&联系人
年费信息
委托购买

摘要:

权利要求书:

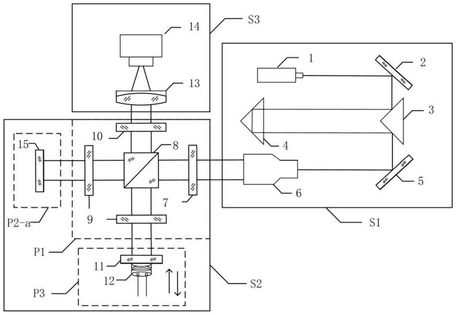
1.一种平面、球面、抛物面组合干涉测量装置,其特征在于,包括激光折返扩束系统、主干涉仪系统和成像系统,所述的激光折返扩束系统用于实现扩束光束的准直;

所述的主干涉仪系统包括偏振调制组件、面形测量组件和相位调制组件;其中,偏振调制组件包括起偏器、偏振分光棱镜、四分之一波片与检偏器;

激光折返扩束系统出射的准直光束进入主干涉系统后,先经过起偏器转化为线偏振光,后被偏振分光棱镜分为测量路和参考路两路光线,其中,测量路的平行偏振光透过四分之一波片入射至面形测量组件,经过组件内待测面反射,原路返回作为测量光;参考路的垂直偏振光经过四分之一波片被相位调制组件反射原路返回作为参考光;测量光与参考光分别两次通过四分之一波片,偏振态各自旋转90度,并依次通过偏振分光棱镜与检偏器后在成像系统中形成干涉图;

所述的面形测量组件为平面测量组件、球面测量组件或抛物面测量组件,根据不同待测面形调整对应的光路结构。

2.根据权利要求1所述的平面、球面、抛物面组合干涉测量装置,其特征在于,所述的激光折返扩束系统包括顺次设置的He-Ne激光器、第一平面反射镜、第一直角棱镜、第二直角棱镜、第二平面反射镜和激光扩束器;He-Ne激光器出射高斯光束在激光折返扩束系统中多次折返,到达激光扩束器,实现扩束光束的准直。

3.根据权利要求2所述的平面、球面、抛物面组合干涉测量装置,其特征在于,所述第一直角棱镜的两个腰面镀增反膜。

4.根据权利要求1所述的平面、球面、抛物面组合干涉测量装置,其特征在于,所述成像系统包括顺次设置的成像镜和探测器;所述主干涉仪系统产生的干涉场经过成像镜成像到探测器靶面上,形成清晰的干涉图。

5.根据权利要求1所述的平面、球面、抛物面组合干涉测量装置,其特征在于,所述的相位调制组件包括参考镜和压电陶瓷,所述的参考镜用于将参考路中的垂直偏振光经过四分之一波片后反射原路返回作为参考光;所述的压电陶瓷位于参考镜后,用于移动参考镜位置进行相位调制,解调干涉图相位。

6.根据权利要求1所述的平面、球面、抛物面组合干涉测量装置,其特征在于,所述的平面测量组件为待测平面;所述的球面测量组件包括第一消球差透镜和待测球面,其中,第一消球差透镜焦点与待测球面的球心重合;所述的抛物面测量组件包括第二消球差透镜、中孔反射镜和待测抛物面,其中,第二消球差透镜焦点与待测抛物面焦点重合,中孔反射镜置于焦点处。