欢迎来到知嘟嘟! 联系电话:13336804447 卖家免费入驻,海量在线求购! 卖家免费入驻,海量在线求购!
知嘟嘟
我要发布
联系电话:13336804447
知嘟嘟经纪人
收藏
专利号: 2020107401408
申请人: 无锡双龙艺术装潢有限公司
专利类型:发明专利
专利状态:已下证
专利领域: 测量;测试
更新日期:2024-02-23
缴费截止日期: 暂无
价格&联系人
年费信息
委托购买

摘要:

权利要求书:

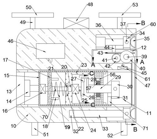
1.一种无人机检测高空装修字体牢固安检装置,包括工作箱,其特征在于:所述工作箱中设有检测室、储藏室、收纳室,所述检测室内腔左端面固定安装前后电动导轨,所述前后电动导轨右端面安装左右电动伸缩杆,所述左右电动伸缩杆右端面固定安装移动箱,所述移动箱内腔左端面固定安装动力电机,所述动力电机右端面固定安装液压缸,所述移动箱内腔上下壁面之间固定安装固定板,所述液压缸贯穿所述固定板,所述固定板右端面固定安装顶住块,所述移动箱内腔中左右滑动安装检测箱,所述固定板右端面与所述检测箱左端面之间固定安装复位扭簧,所述检测箱左侧壁体中设有功能槽,所述功能槽右侧设有深度槽,所述液压缸右端面固定安装凸轮,所述检测箱内腔左端面固定安装旋转电机,所述旋转电机右端面安装旋转电机轴,所述旋转电机轴右端面固定安装旋转电机齿轮,所述检测箱右壁面中设有凹槽,所述凹槽内前后对称设有夹紧块,所述夹紧块延伸至所述检测箱中,所述夹紧块左端面固定安装直角架,所述直角架左端面固定安装前后齿条,前后两个所述前后齿条与所述旋转电机齿轮啮合传动,所述夹紧块后端面通过铰接连接翻折块,所述翻折块下端面固定安装负重块,所述夹紧块上下端面固定安装滑块,所述滑块滑动安装在凹槽中,所述移动箱底部右侧固定安装抵挡板,所述检测室右侧内腔前后壁面设有上下滑槽,所述储藏室位于所述检测室上侧,所述储藏室内腔后壁面转动安装转向轴,所述转向轴前端面固定安装转向齿轮,所述储藏室内腔后壁面转动安装收纳轴,所述收纳轴上由前至后依次固定安装辅助齿轮、隔离板、卷帘门,所述辅助齿轮与所述转向齿轮相啮合,所述储藏室左侧设有胶质箱,所述检测室内腔上壁面固定安装喷头,所述喷头上端面通过软管与所述胶质箱连通。

2.根据权利要求1所述的一种无人机检测高空装修字体牢固安检装置,其特征在于:所述工作箱外部上端面固定安装动力源,所述工作箱外部上端面四个角落设有升降装置,所述升降装置包含所述工作箱外壁上端面安装的动力轴,所述动力轴上端面固定安装螺旋桨,所述动力源给所述螺旋桨提供上升动力。

3.根据权利要求1所述的一种无人机检测高空装修字体牢固安检装置,其特征在于:所述工作箱外部底部设有支撑装置,所述支撑装置包含分别固定安装在 所述工作箱外部底部四个角落的底座。

4.根据权利要求1所述的一种无人机检测高空装修字体牢固安检装置,其特征在于:所述储藏室上设有收纳室,所述收纳室内腔左壁面上侧固定安装粘附电动伸缩杆,所述粘附电动伸缩杆右端面固定安装移动架,所述粘附电动伸缩杆下端面固定安装中间杆,所述中间杆延伸至所述储藏室中,所述中间杆下端面固定安装左右齿条,所述左右齿条与所述转向齿轮啮合,所述移动架右端面四个角落固定安装吸盘,所述移动架中设有导气通道,所述移动架壁体中固定安装气泵,所述收纳室内腔左壁面下侧设有承重槽,所述移动架下侧左端面固定安装承重轴,所述承重轴滑动安装在所述承重槽中。