欢迎来到知嘟嘟! 联系电话:13336804447 卖家免费入驻,海量在线求购! 卖家免费入驻,海量在线求购!
知嘟嘟
我要发布
联系电话:13336804447
知嘟嘟经纪人
收藏
专利号: 2020101539683
申请人: 西南交通大学
专利类型:发明专利
专利状态:已下证
专利领域: 发电、变电或配电
更新日期:2024-01-05
缴费截止日期: 暂无
价格&联系人
年费信息
委托购买

摘要:

权利要求书:

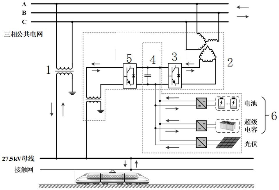
1.一种计及光伏不确定性的牵引供电系统能量管理优化运行方法,其特征在于,包括以下步骤:步骤1:获取牵引变电所负荷过程数据和地区日内光伏出力数据曲线;

步骤2:根据电费参数和步骤1得到的牵引变电所负荷过程数据和地区日内光伏出力数据曲线,建立优化模型的目标函数;

步骤3:根据混合储能装置和光伏系统的功率容量参数、三相电压不平衡度国标参数,基于步骤1得到的牵引变电所负荷过程数据和地区日内光伏出力数据曲线,建立优化模型的约束条件;

步骤4:根据信息间隙决策理论椭球约束模型,结合步骤2得到的目标函数和步骤3得到的约束条件,提出基于混合整数线性规划模型的牵引供电系统能量管理优化运行方法;

步骤5:求解步骤4得到的混合整数线性规划模型,得到鲁棒决策或机遇决策下混合储能装置最优充放电功率,光伏最优并网功率、潮流控制器中背靠背变流器最优潮流功率,即完成计及光伏不确定性的牵引供电系统优化运行方法。

2.根据权利要求1所述的一种计及光伏不确定性的牵引供电系统能量管理优化运行方法,其特征在于,所述步骤2中的目标函数为:式中:TCmin为目标函数,表示确定条件下牵引变电所日电费成本,t为时间段,cbuy为电度电费单价,cdemand为需量电费单价,cPV为光伏发电单位成本,csell为售电单价,cbat为电池充放电电价,cuc为超级电容充放电电价; 为单位时间段内牵引供电系统平均负荷,为单位时间段内由公共电网输入到牵引供电系统的有功功率, 为单位时间段内光伏发电的有功输出, 为单位时间段内由牵引供电系统反馈至公共电网的有功功率, 为单位时间段内电池的放电功率, 为单位时间段内电池的充电功率,为单位时间段内超级电容的放电功率, 为单位时间段内超级电容的充电功

率,Δt为单位时间段长度,T为一天内总的时间段数;

其中

3.根据权利要求1所述的一种计及光伏不确定性的牵引供电系统能量管理优化运行方法,其特征在于,所述步骤3中的约束条件包括功率平衡约束、混合储能系统约束、光伏发电约束、背靠背变流器约束、三相电压不平衡度约束。

4.根据权利要求3所述的一种计及光伏不确定性的牵引供电系统能量管理优化运行方法,其特征在于,所述步骤3中约束条件如下:功率平衡约束条件:

Pgrid-psell=PT,pos-PT,neg+PA,pos-PA,neg                      (2)PA,pos-PA,neg+Pbat,disc-Pbat,charge+Puc,disc-Puc,charge+PPV=PB     (3)PT,pos-PT,neg+PB=PL,pos-PL,neg                            (4)QB=QL,pos-QL,neg                                       (5)式中:Pgrid为由公共电网输入到牵引供电系统的有功功率,Psell为由牵引供电系统反馈至公共电网的有功功率,PT,pos、PT,neg分别为单相牵引变压器的正、反方向有功功率,PA,pos、PA,neg分别为背靠背变流器α相的正、反方向有功功率,PB为背靠背变流器β相的有功功率;

Pbat,disc为电池的放电功率,Pbat,charge为电池的充电功率,Puc,disc为超级电容的放电功率,Puc,charge为超级电容的充电功率,PPV为光伏发电的有功功率;

PL,pos为牵引负荷的有功功率,PL,neg为再生制动的有功功率;

QB为背靠背变流器β相的无功功率,QL,pos为牵引负荷的无功功率,QL,neg为再生制动的无功功率;

混合储能系统约束条件:

式中:εbat为电池的自放电率,εuc为超级电容的自放电率,ηbat,disc为电池的放电效率,ηbat,charge为电池的充电效率,ηuc,disc为超级电容的放电效率,ηuc,charge为超级电容的充电效率,Δt为单位时间段, 为电池在t+1时间段储存的电能, 为电池在t时间段储存的电能; 为超级电容在t+1时间段储存的电能, 为超级电容在t时间段储存的电能;

式中: 为电池额定功率, 为超级电容额定功率,SOCbat为电池最小荷电状态,为电池最大荷电状态, 为电池额定容量, 为超级电容额定容量, 为t-1时段电池储存的电能, 为t-1时段超级电容储存的电能,SOCuc为超级电容最小荷电状态,为超级电容最大荷电状态;

式中: 为每日初始时段电池储存的电能, 为每日最后时段电池储存的电能,为每天初始荷电状态, 为每日初始时段超级电容储存的电能, 为每日最后时段超级电容储存的电能, 为超级电容每天初始荷电状态; 和 均为二进制变量;

光伏发电约束:

0≤PPV≤SPV                                                        (13)式子中:SPV为光伏逆变器容量;

背靠背变流器约束:

式中:SA为背靠背变流器α相的容量,SB为背靠背变流器β相的容量; 为背靠背变流器α相有功功率最大值, 和 均为二进制变量, 分别为单位时间内背靠背变流器α相的正、反方向有功功率, 分别为单位时间内背靠背变流器β相的正、反方向有功功率, 分别为单位时间内背靠背变流器β相的正、反方向无功功率;

三相电压不平衡度约束:

式中:εU为牵引变电所电网侧三相电压不平衡度,Us为电网侧线电压,S为电网侧线短路容量, 为国标中三相电压不平衡度上限值, 为电网侧负序电流,UT为牵引变压器出口处电压,Uα为背靠背变流器α相出口处电压,N1为单相牵引变压器变比,N2为高压匹配变压器变比, 为单位时间单相牵引变压器有功功率, 单位时间背靠背变流器α相有功功率,j为虚数单位,αj为复数算子ej120°, 为单相牵引变压器的电压电流相角差, 为背靠背变流器α相的电压电流相角差,IT为牵引变压器电流,Iα为背靠背变流器α相电流。

5.根据权利要求1所述的一种计及光伏不确定性的牵引供电系统能量管理优化运行方法,其特征在于,所述步骤4中混合整数线性规划模型如下:信息间隙决策理论椭球约束模型为下式:

PV PV PV,forecasted T -1 PV PV,forecasted 2G(P )=(P -P ) C (P -P )≤α              (21)式中:G(PPV)为信息间隙决策理论椭球约束模型,PPV为光伏发电的有功功率,PPV,forecasted为地区日内光伏出力数据曲线下光伏发电有功功率预测值,(PPV-PPV,forecasted)T为光伏发电的有功功率与地区日内光伏出力数据曲线下光伏发电有功功率预测值差值的转置矩阵,α为不确定性参数,即光伏发电有功功率偏差系数,C为光伏出力数据协方差矩阵,由步骤1所得地区光伏出力数据计算得出,C-1为光伏出力数据协方差矩阵的逆矩阵;

鲁棒决策模型如下:

TCmin≤fr                                                          (23)机遇决策模型如下:TCmin≤fo                                                          (26)式中:cPV为光伏发电单位成本,fr为鲁棒决策下的日电价消费,fo为机遇决策下的日电价消费,α和β分别为鲁棒决策下和机遇决策下的光伏发电有功功率偏差系数,为鲁棒决策下的最大估计偏差,为机遇决策下的最小估计偏差,CT为光伏出力数据协方差矩阵的转置矩阵,(cPV)T为光伏发电单位成本的转置矩阵。