欢迎来到知嘟嘟! 联系电话:13095918853 卖家免费入驻,海量在线求购! 卖家免费入驻,海量在线求购!
知嘟嘟
我要发布
联系电话:13095918853
知嘟嘟经纪人
收藏
专利号: 2019100561422
申请人: 西南交通大学
专利类型:发明专利
专利状态:已下证
专利领域: 计算;推算;计数
更新日期:2024-01-05
缴费截止日期: 暂无
价格&联系人
年费信息
委托购买

摘要:

权利要求书:

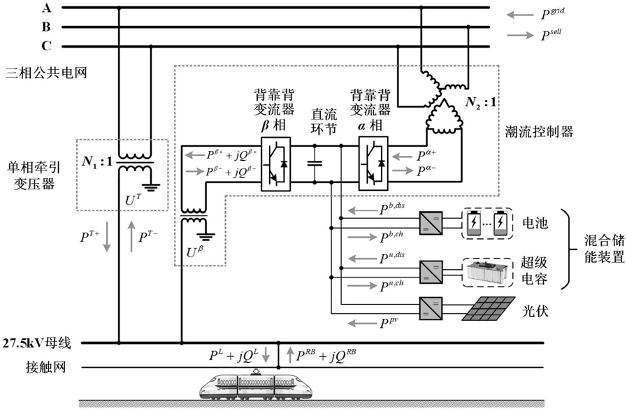
1.一种集成混合储能与光伏装置的牵引供电系统能量管理优化方法,其特征在于,包括以下步骤:步骤1:获取牵引变电所负荷过程数据和典型光照强度场景;

步骤2:根据电费参数和步骤1得到的牵引变电所负荷过程数据和典型光照强度场景,建立优化模型的目标函数,目标函数为:式中:f为目标函数,表示牵引变电所日电费成本,s为光照场景,t为时间段,πs为不同光照强度场景对应的概率, 为电度电费单价, 为需量电费单价, 为光伏发电单位成本, 为售电单价; 为15分钟内牵引供电系统平均负荷, 为由公共电网输入到牵引供电系统的有功功率, 为光伏发电的有功输出, 为由牵引供电系统反馈至公共电网的有功功率;

其中:

式中:T为一天内总的时间段数,Δt为单位时间段;

步骤3:根据混合储能装置和光伏系统的功率容量参数、三相电压不平衡度国标参数,基于步骤1得到的牵引变电所负荷过程数据和典型光照强度场景,建立优化模型的约束条件,并将优化模型的约束条件线性化;

步骤4:根据步骤2得到的目标函数和步骤3得到的约束条件,建立混合整数规划模型;

步骤5:求解步骤4得到的模型,得到混合储能装置最优充放电功率,光伏最优并网功率、潮流控制器中背靠背变流器最优潮流功率,即完成牵引供电系统能量管理优化。

2.根据权利要求1所述的一种集成混合储能与光伏装置的牵引供电系统能量管理优化方法,其特征在于,所述步骤3中的约束条件包括功率平衡约束、混合储能系统约束、公共电网功率约束、光伏发电约束、背靠背变流器约束、三相电压不平衡度约束。

3.根据权利要求2所述的一种集成混合储能与光伏装置的牵引供电系统能量管理优化方法,其特征在于,所述步骤3中约束条件如下:功率平衡约束条件:

式中: 为由公共电网输入到牵引供电系统的有功功率, 为由牵引供电系统反馈至公共电网的有功功率, 分别为单相牵引变压器的正、反方向有功功率,分别为背靠背变流器α相的正、反方向有功功率, 分别为背靠背变流器β相的正、反方向有功功率;

为电池的放电功率, 为电池的充电功率, 为超级电容的放电功率, 为超级电容的充电功率, 为光伏发电的有功输出;

为牵引负荷的有功功率, 为再生制动的有功功率;

分别为背靠背变流器β相的正方向无功功率和负方向无功功率, 为牵引负荷的无功功率, 为再生制动的无功功率;

混合储能系统约束条件:

b u b,dis b,ch

式中:ε为电池的自放电率,ε为超级电容的自放电率,η 为电池的放电效率,η 为u,dis u,ch电池的充电效率,η 为超级电容的放电效率,η 为超级电容的充电效率,Δt为单位时间段, 为电池在t+1时间段储存的电能, 为电池在t时间段储存的电能; 为超级电容在t+1时间段储存的电能, 为超级电容在t时间段储存的电能;

b

式中: 为电池额定功率, 为超级电容额定功率,SOC为电池最小荷电状态,为电池最大荷电状态, 为电池额定容量, 为超级电容额定容量, 为t‑1时段电池u储存的电能, 为t‑1时段超级电容储存的电能,SOC为超级电容最小荷电状态, 为超级电容最大荷电状态;

式中: 为每日初始时段电池储存的电能, 为每日最后时段电池储存的电能,为每天初始荷电状态, 为每日初始时段超级电容储存的电能, 为每日最后时段超级电容储存的电能, 为超级电容每天初始荷电状态; 和 均为二进制变量;

光伏发电约束:

pv pv pv

式中:η 为光伏发电效率,A 为光伏面板面积, 为日内各时刻光照强度,S 为光伏逆变器容量;

背靠背变流器约束:

α β

式中:S为背靠背变流器α相的容量,S为背靠背变流器β相的容量; 为背靠背变流器α相有功功率最大值, 和 均为二进制变量;

三相电压不平衡度约束:

式中:εU为牵引变电所电网侧三相电压不平衡度,US为电网侧线电压,S为电网侧线短路T容量, 为国标中三相电压不平衡度上限值, 为电网侧负序电流,U 为牵引变压器出口α处电压,U为背靠背变流器α相出口处电压,N1为单相牵引变压器变比,N2为高压匹配变压器j120°变比,a为复数算子e , 为单相牵引变压器的电压电流相角差, 为背靠背变流器α相的电压电流相角差,IT为牵引变压器电流,Iα为背靠背变流器α相电流; 为单相牵引变压器的有功功率; 为背靠背变流器α相的有功功率。

4.根据权利要求3所述的一种集成混合储能与光伏装置的牵引供电系统能量管理优化方法,其特征在于,对所述步骤2中的公式(1)线性化后为下式:式中: 为辅助变量;

所述步骤3中约束条件线性化方法如下:

公式(16)线性化后为下式:

anPn,l≤pn≤anPn,r,‑Man≤qn≤Man    (26)trap

式中:an为二进制变量,N 为PQ圆中划分的梯形个数,pn为辅助变量,qn为辅助变量,P为背靠背变流器β相的有功功率,Q为背靠背变流器β相的无功功率,Pn,l为PQ圆中第n个梯形左侧上角点的横坐标,Pn,r为PQ圆中第n个梯形右侧上角点的横坐标,M为极大值,Qn,l为PQ圆中第n个梯形左侧上角点的纵坐标,Qn,r为PQ圆中第n个梯形右侧上角点的纵坐标;

公式(21)线性化后如下:

式中: 为均为辅助变量, 为二进制变量。