欢迎来到知嘟嘟! 联系电话:13336804447 卖家免费入驻,海量在线求购! 卖家免费入驻,海量在线求购!
知嘟嘟
我要发布
联系电话:13336804447
知嘟嘟经纪人
收藏
专利号: 2019206719488
申请人: 江苏智诚达环保科技有限公司
专利类型:实用新型
专利状态:已下证
专利领域: 水、废水、污水或污泥的处理
更新日期:2024-06-17
缴费截止日期: 暂无
价格&联系人
年费信息
委托购买

摘要:

权利要求书:

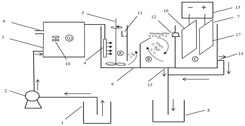
1.一种去除废水中全氟有机污染物的系统,所述系统包括:进水槽(1)、进水泵(2)、微纳米气泡发生装置(3)、高速出水扩散器(4)、搅拌器(5)、反应装置(6)、电氧化单元(7)、出水槽(8),还包括污水管路,其特征在于:所述微纳米气泡发生装置(3),带有进气口(9)和气量调节开关(10),用于提供粒径

40nm~100μm的气泡,使其黏附在全氟有机物上,形成表观密度小于水的絮体后上浮;

所述反应装置(6)是用隔板分开成3室,分别是接触室 分离室 和电氧化室 3室体积比为1∶3~5∶0.5;反应池的长宽比为4~6。

2.根据权利要求1所述的系统,其特征在于:所述反应装置(6)中,所述接触室 有加药槽(11)、所述分离室 有渣水混合物出口(12),在所述反应装置(6)的两侧具有废水出水口(13)和净化水出水口(14)。

3.根据权利要求1所述的系统,其特征在于:所述电氧化单元(7)是进行PFCs电氧化降解的装置,包括直流稳压电源(15)、阴极(16)、阳极(17)。

4.根据权利要求3所述的系统,其特征在于:所述阴极为选自铁、铜、钛电极的一种,所述阳极为具有高析氧电位的钛基氧化物电极或导电陶瓷电极。