欢迎来到知嘟嘟! 联系电话:13336804447 卖家免费入驻,海量在线求购! 卖家免费入驻,海量在线求购!
知嘟嘟
我要发布
联系电话:13336804447
知嘟嘟经纪人
收藏
专利号: 2018107569384
申请人: 杭州电子科技大学
专利类型:发明专利
专利状态:已下证
专利领域: 计算;推算;计数
更新日期:2024-01-05
缴费截止日期: 暂无
价格&联系人
年费信息
委托购买

摘要:

权利要求书:

1.一种浮地磁控忆感器仿真器电路,其特征在于,该电路基于下述数学模型设计:

其中i(t)是忆感器的电流,a和β是常量,ρ(t)是磁通量 的积分;

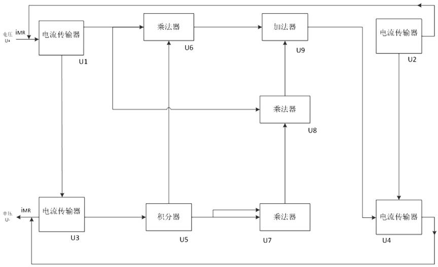
该电路包括四个电流传输器U1、U2、U3、U4,三个乘法器U6、U7、U8,一个积分器U5和一个加法器U9;其中电流传输器U1与电流传输器U2,电流传输器U1与电流传输器U3,电流传输器U2与电流传输器U4,电流传输器U3与电流传输器U4彼此互连,用于传输电流;电流传输器U1与乘法器U6相连;电流传输器U3与积分器U5相连,并将输出连接到乘法器U6和乘法器U7,其中乘法器U7是将积分器U5的信号自相乘,输出信号连接到乘法器U8;乘法器U8与电流传输器U1、乘法器U7相连,并将输出信号连接到加法器U9;加法器U9与乘法器U6、乘法器U8连接,并将信号连接到电流传输器U4;电流传输器U4再将信号传递到输出端。

2.根据权利要求1所述的一种浮地磁控忆感器仿真器电路,其特征在于:电流传输器U1、U2、U3、U4采用AD844;其中电流传输器U1的引脚3与输入端(A)连接;电流传输器U1的引脚2与电阻R3连接,电阻R3的另一端则连接到电流传输器U3的引脚2;电流传输器U1的引脚

7、4分别接V1+和V1‑;电流传输器U1的引脚5与电容C2连接并接地,形成一个积分电路;电流传输器U1的引脚6作为输出;电流传输器U2的引脚3接地;电流传输器U2的引脚2与电流传输器U4的引脚2连接;电流传输器U2的引脚7、4分别接+15V和‑15V的直流电压;电流传输器U2的引脚5作为电流传输到电流传输器U1的引脚3;电流传输器U2的引脚6与电阻R15相连并接地;电流传输器U3的引脚3与输出(B)相连;电流传输器U3的引脚7、4分别与V1+和V1‑连接;

电流传输器U3的引脚5与电容C1连接并接地,形成积分电路;电流传输器U3的引脚6与电阻R4的一端连接,电阻R4的另一端连接到积分器U5的2引脚;电流传输器U4的引脚3与加法器U9的引脚6相连;电流传输器U4的引脚7、4分别接V1+和V1‑;电流传输器U4的引脚5与电流传输器U3的引脚3相连;电流传输器U4的引脚6与电阻R16连接并接地。

3.根据权利要求2所述的一种浮地磁控忆感器仿真器电路,其特征在于:积分器U5选用LF13741运算放大器构建积分电路;运算放大器的引脚2与电阻R4另一端连接,同时与电容C3一端连接;运算放大器的引脚3接地;运算放大器的引脚7、4分别接+15V和‑15V直流电压;

运算放大器的引脚6与电容C3另一端连接,并将输出连接到乘法器U7。

4.根据权利要求3所述的一种浮地磁控忆感器仿真器电路,其特征在于:乘法器U6、U7、U8采用AD633;其中乘法器U6的X1引脚与电流传输器U1的6引脚相连,乘法器U6的引脚Y1与积分器U5中的运算放大器的引脚6相连;乘法器U6的X2、Y2引脚接地;乘法器U6的VS+和VS‑引脚分别接V1+和V1‑;乘法器U6的W1引脚为输出,与加法器U9中的电阻R11连接,同时接电阻R5,电阻R5与电阻R6串联后接地;乘法器U6的Z1引脚连接在电阻R5和R6之间;乘法器U7的X1、Y1引脚与积分器U5的引脚6连接;乘法器U7的X2、Y2引脚接地;乘法器U7的VS+和VS‑引脚分别接V1+和V1‑;乘法器U7的W2引脚作为输出端与乘法器U8的Y1引脚连接;乘法器U7的W2引脚接电阻R7,电阻R7和R8串联并接地;乘法器U7的Z2引脚连接在电阻R7与电阻R8之间;乘法器U8的X1引脚接电流传输器U1的引脚6;乘法器U8的Y1引脚与乘法器U7的W2引脚相连;乘法器U8的X2和Y2引脚接地;乘法器U8的VS+和VS‑分别接V1+和V1‑;乘法器U8的W3引脚作为输出,与加法器U9的电阻R12一端相连;乘法器U8的W3引脚接电阻R9,电阻R9和R10串联并接地;乘法器U8的Z3引脚连接在R9与电阻R10之间。

5.根据权利要求4所述的一种浮地磁控忆感器仿真器电路,其特征在于:加法器U9采用运算放大器LF13741;运算放大器的引脚2分别与电阻R11、R12、R13连接;电阻R11、R12并联,并与电阻R13串联到运算放大器的引脚6;运算放大器的引脚3接地;运算放大器的引脚4、7分别接‑15V和+15V直流电压;运算放大器的引脚6作为输出与电流传输器U4的引脚3相连。