欢迎来到知嘟嘟! 联系电话:13336804447 卖家免费入驻,海量在线求购! 卖家免费入驻,海量在线求购!
知嘟嘟
我要发布
联系电话:13336804447
知嘟嘟经纪人
收藏
专利号: 2018102588209
申请人: 西安理工大学
专利类型:发明专利
专利状态:已下证
专利领域: 其他类目不包含的电技术
更新日期:2024-01-05
缴费截止日期: 暂无
价格&联系人
年费信息
委托购买

摘要:

权利要求书:

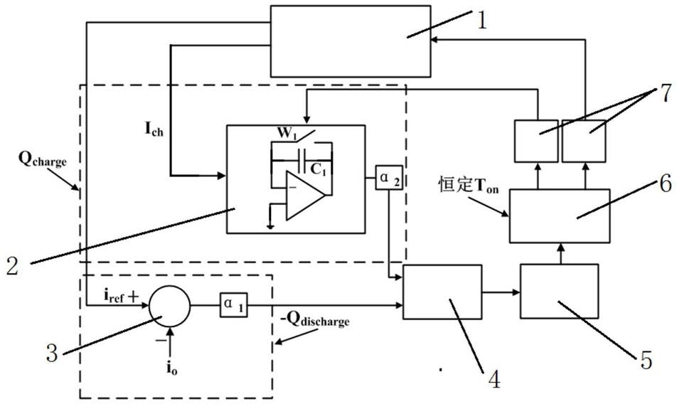
1.基于开关电容变换器的LED驱动系统的变频恒流控制方法,其特征在于,采用基于开关电容变换器的LED驱动系统的变频恒流控制系统,包括基于开关电容变换器的LED驱动系统(1),所述基于开关电容变换器的LED驱动系统(1)连接有可复位积分器(2)和加减法器(3),所述可复位积分器(2)和加减法器(3)的信号输出端均连接有比较器(4)的信号输入端,所述比较器(4)依次连接有D触发器(5)和单稳态多谐振荡器(6),所述单稳态多谐振荡器(6)输出端并列连接有两个输出驱动信号放大电路(7),一个所述输出驱动信号放大电路(7)连接所述基于开关电容变换器的LED驱动系统(1),另一个所述输出驱动信号放大电路(7)连接所述可复位积分器(2);

所述基于开关电容变换器的LED驱动系统(1)的具体结构为:包括电源Vin,电源Vin的正负极两端分别连接有开关管S1和开关管S2,开关管S1和开关管S2中间设有结点且连接有开关电容CS的正极,所述开关电容CS的负极连接有二极管D1和二极管D3,二极管D1的阴极连接有二极管D2的阴极,二极管D3的阳极连接有二极管D4的阳极,所述二极管D2、二极管D4中间设有结点且连接电源Vin的负极,二极管D1、二极管D2的阴极结点连接有电感LS相连,还包括LED等效电路,LED等效电路并联有输出滤波电容CO,输出滤波电容CO的正负极分别连接电感LS阴极和二极管D4的阳极节点;

该基于开关电容变换器的LED驱动系统的变频恒流控制系统的运行方法为,在进行控制时,将基于开关电容变换器的LED驱动系统(1)在充电回路中电容CS的电流Ich作为的积分输入量送入可复位积分器(2)进行积分,将基于开关电容变换器的LED驱动系统(1)在放电回路中将给定输出电流参考量Iref与基于开关电容变换器的LED驱动系统(1)的整体输出电流Io反馈给加减法器(3)作差,将加减法器(3)的输出信号与可复位积分器(2)的输出信号一起送入比较器(4)进行比较,再送入D触发器(5),然以后进入单稳态多谐振荡器(6)中,从单稳态多谐振荡器(6)输出的信号再经过输出驱动信号放大电路(7)来驱动基于开关电容变换器的LED驱动系统(1)中的开关管S1和开关管S2,其中, 为电容Cs在放电过程中的电压平均值, 是电感Ls的实时电压,Rdis放电回路的等效电阻。

2.根据权利要求1所述的基于开关电容变换器的LED驱动系统的变频恒流控制方法,其特征在于,所述LED等效电路包括依次相连的二极管Ideal Diode,LED的等效电阻RLED和等效电压VLED,等效电压VLED的负极与二极管Ideal Diode的阳极分别与所述输出滤波电容CO的正负极连接。

3.根据权利要求2所述的基于开关电容变换器的LED驱动系统的变频恒流控制方法,其特征在于,所述基于开关电容变换器的LED驱动系统(1)在一个周期运行状态为:状态1,在(t0-t2)时间段,当开关管S1导通时和开关管S2关断时,电源Vin对电容Cs,电感Ls和输出滤波电容C0进行充电;

状态2,在(t2-t3)时间段,当开关管S1和开关管S2关断时,二极管D1、二极管D2、二极管D3、二极管D4导通,电感Ls对输出滤波电容C0和负载放电;

状态3,在(t3-t4)时间段,输出滤波电容C0对负载放电;

状态4,在(t4-t6)时间段,当开关管S2导通和开关管S1关断时,电容Cs对输出滤波电容C0和负载进行放电;

状态5,在(t6-t7)时间段,当开关管S1和开关管S2关断时,二极管D1、二极管D2、二极管D3、二极管D4导通,电感Ls对输出滤波电容C0和负载放电;

状态6,在(t7-t8)时间段,输出滤波电容C0对负载放电。

4.根据权利要求3所述的基于开关电容变换器的LED驱动系统的变频恒流控制方法,其特征在于,所述D触发器(5)包括S输入端口和R输入端口,所述S输入端口和R输入端口分别接时钟信号和比较器(4)的输出端。

5.根据权利要求4所述的基于开关电容变换器的LED驱动系统的变频恒流控制方法,所述电容Cs在充电过程中的充电电流表示为:式(1)中: 是电容Cs的实时电压, 是电感Ls的实时电压,VO基于开关电容变换器的LED驱动系统(1)的输出电压,Rch是充电回路的等效电阻,Cs是电容Cs的电容值;

电容Cs在放电过程中的放电电流表示为:

式(2)中:Rdis为放电回路的等效电阻;

基于电容充电和放电的实时安秒平衡法则,在一个周期内,电容Cs的充电电量和放电电量守恒,其表达式如下:Qcharge+Qdischarge=Ich(t)Ton+Idis(t)Toff=0  (3);

式(3)中,Ton和Toff分别是电容Cs的充电时间和放电时间,Qcharge为电容Cs的充电电量,Qdischarge为电容Cs的放电电量;

当开关管S1开启,开关管S2关断,在Ton充电时间段内,电容Cs的充电电量表示为如下形式:当开关管S2开启,开关管S1关断,在Toff充电时间段内,电容的放电电量表示为如下形式:

式(5)中: 为电容Cs在放电过程中的电压平均值;

令 则在一个周期内,电容Cs的实时安秒平衡公式能表示为如下形

式:

令 又因为基于开关电容变换器的LED驱动系统(1)的输出电流

则公式(6)可变化为:

6.根据权利要求5所述的基于开关电容变换器的LED驱动系统的变频恒流控制方法,其特征在于,该基于开关电容变换器的LED驱动系统的变频恒流控制系统的运行方法具体为,在一个周期开始时,固定占空比恒定频率的时钟信号Clock设置D触发器的QD端输出信号为高,即QD=1, 端输出信号为低,即当D触发器的输出信号QD的下降沿出现时,反馈控制回路中的单稳态多谐振荡器将会生成一个固定脉冲宽度的控制信号Us1,恒定的导通时间为Ton;固定脉冲宽度的控制信号Us1将导通开关管S1,此时,控制信号Us1的互补控制信号Us2为低电平,Us2为开关管S2的控制信号,因此开关管S2和可复位积分器(2)的复位W1保持关断,在开关管S1导通的Ton时间段内,电容Cs的充电电流Ich(t)在可复位积分器持续积分;当Ton结束时,单稳态多谐振荡器(6)一个输出端口置零,即Us1=0,其另一输出端口为高,即Us2=1,D触发器(5)的QD端输出信号为低,即QD=0, 端输出信号为高,即 开关管关断;在此时,可复位积分器(2)的复位开关W1开启,可复位积分器(2)置零;同时,控制信号Us2导通开关管S2,电容CS对输出滤波电容和LED功率负载放电;在Toff时间段内,当电容Cs总的放电电量等于负的充电电量 时,比较器的状态从高降为低;当下一个时钟信号

到来时,D触发器将会被重新置高并开始新的周期。

7.根据权利要求3-6任意一项所述的基于开关电容变换器的LED驱动系统的变频恒流控制方法,其特征在于,所述负载为LED灯组,LED的等效电阻RLED和等效电压VLED分别为LED灯组的等效电阻和等效电压。