欢迎来到知嘟嘟! 联系电话:13095918853 卖家免费入驻,海量在线求购! 卖家免费入驻,海量在线求购!
知嘟嘟
我要发布
联系电话:13095918853
知嘟嘟经纪人
收藏
专利号: 2016105905451
申请人: 江苏理工学院
专利类型:发明专利
专利状态:已下证
专利领域: 电解或电泳工艺;其所用设备〔4〕
更新日期:2024-01-05
缴费截止日期: 暂无
价格&联系人
年费信息
委托购买

摘要:

权利要求书:

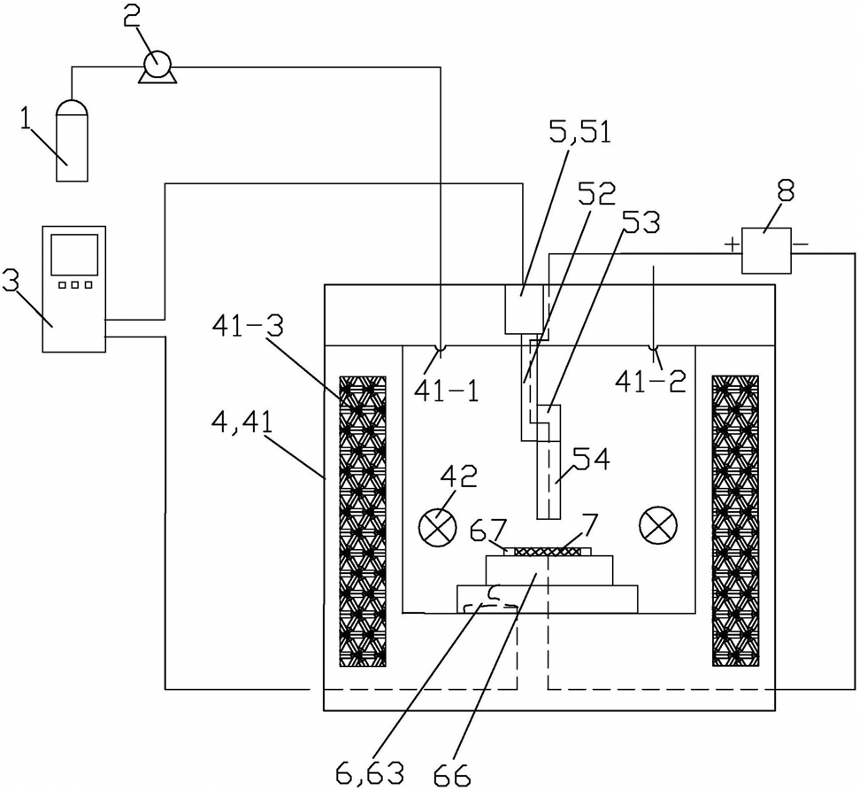
1.一种基于超临界流体3D电沉积加工零部件的方法,其特征在于:由基于超临界流体

3D电沉积加工装置实施,所述的超临界流体3D电沉积加工装置包括二氧化碳气瓶(1)、高压泵(2)、数控控制器(3)、反应器(4)、移动阳极组件(5)、移动阴极组件(6)、直流电源(8)和作为被加工零部件的阴极基体(7);所述的反应器(4)包括本体(41)和机械搅拌器(42);本体(41)上设有进气口(41-1)、排液口(41-2)和加热线圈(41-3);所述的二氧化碳气瓶(1)和高压泵(2)用于使用时向反应器(4)提供二氧化碳气体;所述的移动阳极组件(5)包括Z向直线电机(51)、驱动丝杠(52)、阳极连接杆(53)和移动阳极(54);Z向直线电机(51)固定安装在反应器(4)的本体(41)的上部;驱动丝杠(52)与Z向直线电机(51)传动连接;阳极连接杆(53)与驱动丝杠(52)固定连接;驱动丝杠(52)内置有与之绝缘的弹性导电线圈;移动阳极(54)与阳极连接杆(53)固定连接;移动阳极(54)通过阳极连接杆(53)和驱动丝杠(52)内置的弹性导电线圈外接直流电源(8)的正极;移动阳极组件(5)的移动阳极(54)由Z向直线电机(51)通过驱动丝杠(52)和阳极连接杆(53)的传动,可在反应器(4)的本体(41)内上下往复运动;

所述的移动阴极组件(6)包括X向直线电机(61)、X向导轨(62)、X向移动块(63)、Y向直线电机(64)、Y向导轨(65)、Y向移动块(66)和夹具(67);X向直线电机(61)固定安装在反应器(4)的本体(41)上;X向导轨(62)分前后设有2根;X向导轨(62)固定安装在反应器(4)的本体(41)内的下端面上;X向移动块(63)安装在X向导轨(62)上且在X向直线电机(61)的驱动下可依托X向导轨(62)左右向直线滑动;

Y向直线电机(64)固定安装在X向移动块(63)的上端面上;Y向导轨(65)分左右设有2根;Y向导轨(65)固定安装在X向移动块(63)的上端面上且Y向导轨(65)与X向导轨(62)垂直设置;Y向移动块66的上端面上涂覆有绝缘工程塑料;Y向移动块(66)安装在Y向导轨(65)上且在Y向直线电机(64)的驱动下可依托Y向导轨(65)前后向直线滑动;

夹具(67)的材质为耐酸、耐高压和高硬度的绝缘工程塑料;夹具(67)设置在Y向移动块(66)的上端面上,用于使用时夹持阴极基体(7);使用时,阴极基体(7)与直流电源(8)的负极电连接;

移动阴极组件(6)的X向直线电机(61)和Y向直线电机(64)以及移动阳极组件(5)的Z向直线电机(51)的运行均由数控控制器(3)控制;

所述的驱动丝杠(52)的材质为不锈钢,内部中空;阳极连接杆(53)为内置铜制框架且外履绝缘、耐酸、耐高压的工程塑料的杆体件;所述的驱动丝杠(52)与阳极连接杆(53)的连接处以及阳极连接杆(53)与移动阳极(54)的连接处均用高压密封圈进行密封;

所述的移动阳极(54)包括基体(54-1)和电极(54-2);基体(54-1)的材质为玻璃,基体(54-1)由上圆柱体部和下圆柱体部一体组成,基体(54-1)的上圆柱体部的直径小于下圆柱体部的直径,基体(54-1)的上圆柱体部与阳极连接杆(53)固定连接;电极(54-2)设置在基体(54-1)内且位于基体(54-1)的轴心线上;

加工零部件的方法,包括以下步骤:

①阴极基体预先化学镀处理:在作为被加工零部件的阴极基体(7)的表面镀上一层易于进行电沉积的金属;

②安装阴极基体:将阴极基体(7)通过移动阴极组件(6)的夹具(67)固定在Y向移动块(66)的上端面上;调节移动阳极(54)的上下向位置,使其不与移动阴极组件(6)相干涉;

③制备超临界流体:在反应器(4)中加入配置好的含表面添加剂和电沉积缓释剂的二元体系电镀液;密闭后,向反应器(4)中通入二氧化碳气体,控制反应器(4)内的温度在35~

70℃、压力在8~20MPa的范围内,形成以超临界二氧化碳乳化液为载体的三元电沉积体系;

④电沉积加工:接通电源,设定电沉积参数和移动阳极(54)相对阴极基体(7)的位置;

在数控控制器(3)的控制以及机械搅拌器(42)的搅拌辅助下进行电沉积以在阴极基体(7)的外表面得到所需的电沉积层;数控控制器(3)控制移动阳极(54)和移动阴极组件(6)按设定的轨迹运动;移动阳极(54)相对于作为阴极主体的阴极基体(7)的上下移动最大单向行程为5cm;电沉积加工过程由多个加工区间串联构成,每个加工区间分为沉积区间和抬刀区间;电沉积时间为2~5小时,每个沉积区间时长控制为30min,抬刀区间时长控制为2min;抬刀区间内,移动阴极组件(6)静止;

所述的电沉积区间时,移动阳极(54)的底部与阴极基体(7)的间距控制为1cm;

机械搅拌器(42)左右向水平间歇搅拌;机械搅拌器(42)的搅拌速率为200~500rpm;直流电源(8)输出的电流密度为1~13 A/dm2;

⑤电沉积加工完毕后处理:电沉积加工完毕后,通过后处理,即得到所需性能和形状的零部件。