欢迎来到知嘟嘟! 联系电话:13336804447 卖家免费入驻,海量在线求购! 卖家免费入驻,海量在线求购!
知嘟嘟
我要发布
联系电话:13336804447
知嘟嘟经纪人
收藏
专利号: 2016105927200
申请人: 江苏理工学院
专利类型:发明专利
专利状态:已下证
专利领域: 电解或电泳工艺;其所用设备〔4〕
更新日期:2024-01-05
缴费截止日期: 暂无
价格&联系人
年费信息
委托购买

摘要:

权利要求书:

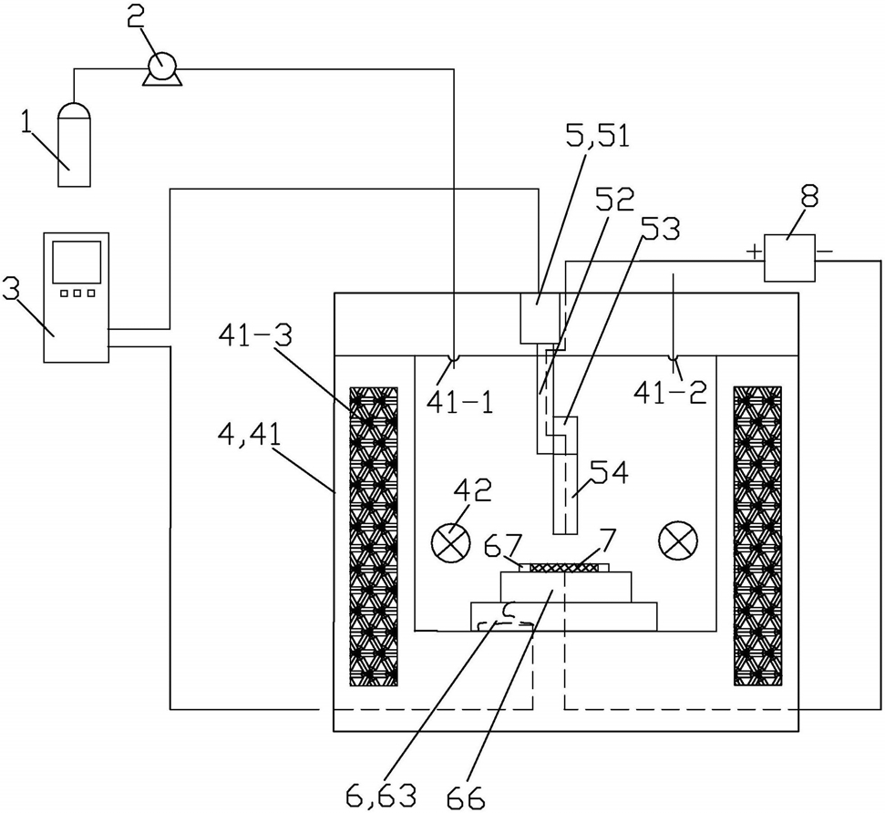
1.一种基于超临界流体3D电沉积加工装置,包括二氧化碳气瓶(1)、高压泵(2)、数控控制器(3)、反应器(4)、移动阳极组件(5)、直流电源(8)和作为被加工零部件的阴极基体(7);

所述的反应器(4)包括本体(41)和机械搅拌器(42);本体(41)上设有进气口(41-1)、排液口(41-2)和加热线圈(41-3);所述的二氧化碳气瓶(1)和高压泵(2)用于使用时向反应器(4)提供二氧化碳气体;所述的移动阳极组件(5)包括Z向直线电机(51)、驱动丝杠(52)、阳极连接杆(53)和移动阳极(54);Z向直线电机(51)固定安装在反应器(4)的本体(41)的上部;驱动丝杠(52)与Z向直线电机(51)传动连接;阳极连接杆(53)与驱动丝杠(52)固定连接;驱动丝杠(52)内置有与之绝缘的弹性导电线圈;移动阳极(54)与阳极连接杆(53)固定连接;移动阳极(54)通过阳极连接杆(53)和驱动丝杠(52)内置的弹性导电线圈外接直流电源(8)的正极;移动阳极组件(5)的移动阳极(54)由Z向直线电机(51)通过驱动丝杠(52)和阳极连接杆(53)的传动,可在反应器(4)的本体(41)内上下往复运动;阳极连接杆(53)为内置铜制框架且外履绝缘、耐酸、耐高压的工程塑料的杆体件;

其特征在于:还包括移动阴极组件(6);所述的移动阴极组件(6)包括X向直线电机(61)、X向导轨(62)、X向移动块(63)、Y向直线电机(64)、Y向导轨(65)、Y向移动块(66)和夹具(67);X向直线电机(61)固定安装在反应器(4)的本体(41)上;X向导轨(62)分前后设有2根;X向导轨(62)固定安装在反应器(4)的本体(41)内的下端面上;X向移动块(63)安装在X向导轨(62)上且在X向直线电机(61)的驱动下可依托X向导轨(62)左右向直线滑动;

Y向直线电机(64)固定安装在X向移动块(63)的上端面上;Y向导轨(65)分左右设有2根;Y向导轨(65)固定安装在X向移动块(63)的上端面上且Y向导轨(65)与X向导轨(62)垂直设置;Y向移动块66的上端面上涂覆有绝缘工程塑料;Y向移动块(66)安装在Y向导轨(65)上且在Y向直线电机(64)的驱动下可依托Y向导轨(65)前后向直线滑动;

夹具(67)的材质为耐酸、耐高压和高硬度的绝缘工程塑料;夹具(67)设置在Y向移动块(66)的上端面上,用于使用时夹持阴极基体(7);使用时,阴极基体(7)与直流电源(8)的负极电连接;

移动阴极组件(6)的X向直线电机(61)和Y向直线电机(64)以及移动阳极组件(5)的Z向直线电机(51)的运行均由数控控制器(3)控制;

所述的驱动丝杠(52)的材质为不锈钢,内部中空;所述的驱动丝杠(52)与阳极连接杆(53)的连接处以及阳极连接杆(53)与移动阳极(54)的连接处均用高压密封圈进行密封;

所述的移动阳极(54)包括基体(54-1)和电极(54-2);基体(54-1)的材质为玻璃,基体(54-1)由上圆柱体部和下圆柱体部一体组成,基体(54-1)的上圆柱体部的直径小于下圆柱体部的直径,基体(54-1)的上圆柱体部与阳极连接杆(53)固定连接;电极(54-2)设置在基体(54-1)内且位于基体(54-1)的轴心线上;

所述的基体(54-1)的下圆柱体部的直径为5mm;基体(54-1)的下圆柱体部的下端设有倾斜角度控制在60°的向上的斜面内凹缺口(54-3)或设有底部内凹的圆周面距基体(54-1)的下圆柱体部的外周面1mm的弧形内凹缺口(54-4);所述的电极(54-2)为直径1-2mm的不溶性的Pt丝;

所述的X向移动块(63)和Y向移动块(66)均为不锈钢材质的中空的方形体件;且Y向移动块(66)的尺寸小于X向移动块(63)的尺寸。