欢迎来到知嘟嘟! 联系电话:13336804447 卖家免费入驻,海量在线求购! 卖家免费入驻,海量在线求购!
知嘟嘟
我要发布
联系电话:13336804447
知嘟嘟经纪人
收藏
专利号: 2010102429297
申请人: 温州市工业科学研究院
专利类型:发明专利
专利状态:已下证
专利领域: 电解或电泳工艺;其所用设备〔4〕
更新日期:2023-08-24
缴费截止日期: 暂无
价格&联系人
年费信息
委托购买

摘要:

权利要求书:

1.一种内循环电镀工艺,其特征在于:漂洗槽排出液进行膜处理,产生的符合条件的淡水返送至漂洗槽作为漂洗用水,产生的浓水进行加热蒸发浓缩,加热蒸发产生的蒸汽对镀槽内的镀液进行加热,产生的符合条件的浓缩液送至镀槽补充镀液,蒸汽冷凝后的冷凝水送至蒸馏水洗槽作为清洗用热蒸馏水,蒸馏水洗槽出水送至漂洗槽。

2.根据权利要求1所述的内循环电镀工艺,其特征在于:漂洗槽排出液进行多级膜处理,其中第X级膜处理产生的浓水进行第X+1级膜处理,产生的淡水重新进行第X-1级膜处理,且第一级膜处理产生的淡水送至漂洗槽作为漂洗用水,最后一级膜处理产生的浓水进行蒸发浓缩处理,其中X为大于等于2的正整数。

3.根据权利要求1所述的内循环电镀工艺,其特征在于:膜处理产生的浓水进行负压加热蒸发浓缩。

4.根据权利要求1或2或3所述的内循环电镀工艺,其特征在于:所述第一次膜处理的处理方法为电渗析处理或者反渗透处理,第二次膜处理开始,其处理方法均为电渗析处理。

5.根据权利要求4所述的内循环电镀工艺,其特征在于:膜处理产生的浓水采用电加热或者蒸汽加热进行蒸发浓缩处理。

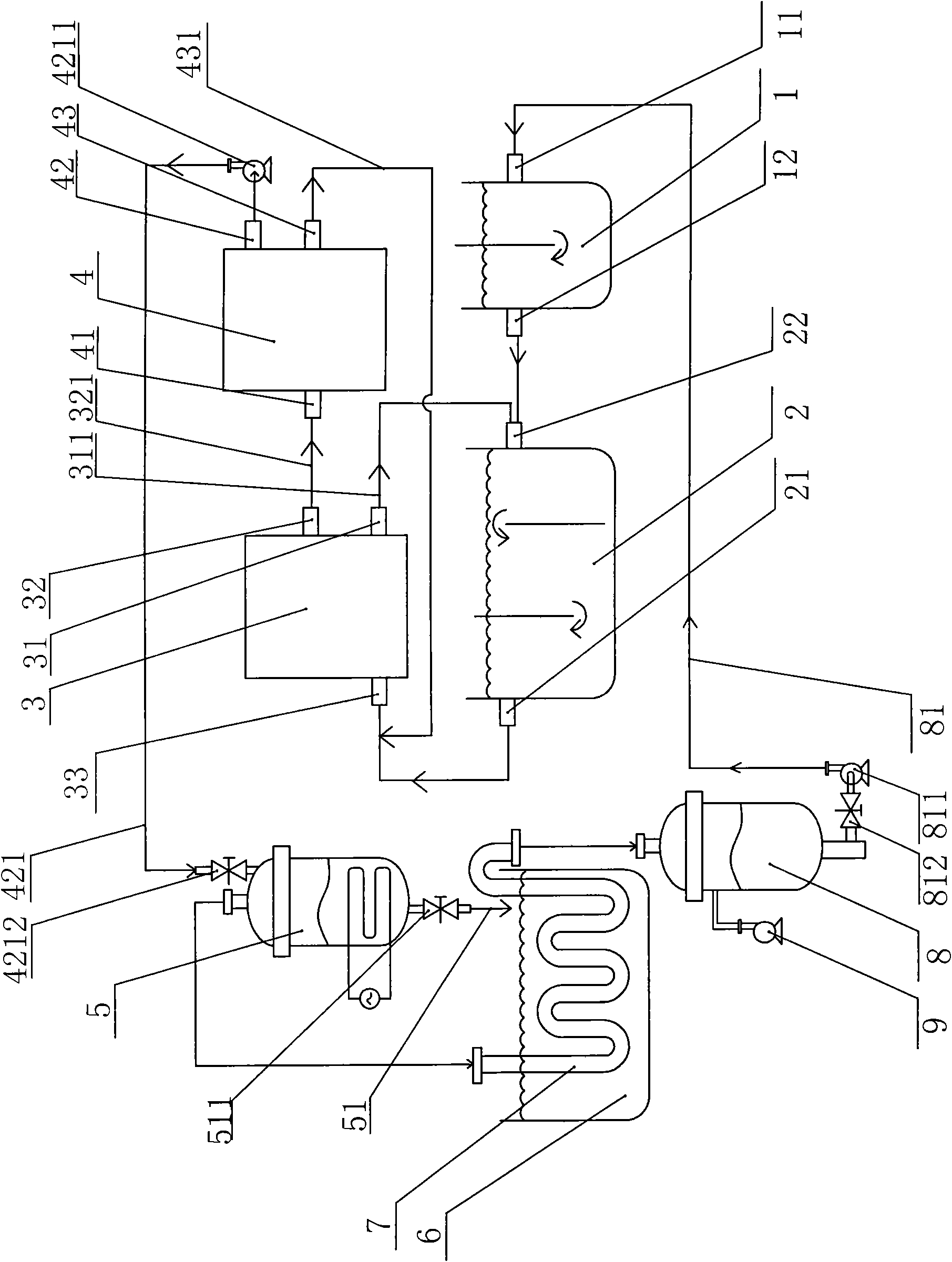
6.一种上述工艺的专用组合设备,包括至少一个蒸馏水洗槽、至少一个洗进水口与蒸馏水洗槽洗出口连通的漂洗槽、至少一个镀槽,其特征在于:还包括至少一组进水口与漂洗槽洗出水口连通的膜处理器、至少一个与膜处理器出水口连通且通过镀液回流管与镀槽连通的蒸发浓缩器、至少一个与蒸发浓缩器蒸汽出口连通且置于镀槽中的镀槽换热器以及至少一个与镀槽换热器出口连通的蒸馏冷凝水罐,所述的蒸馏冷凝水罐与蒸馏水洗进口通过冷凝水管道连通,其中,每组膜处理器均设有浓水出水口和淡水出水口,浓水出水口设有浓水管与后组膜处理器的进水口连通,淡水出水口设有淡水管与前组膜处理器的进水口连通,且第一组膜处理器的淡水出水口设有淡水回流管与漂洗槽洗进水口连通,最后一组膜处理器的浓水出水口设有浓水流通管与蒸发浓缩器连通。

7.根据权利要求6所述的专用组合设备,其特征在于:所述的蒸馏冷凝水罐还连通设置有形成蒸馏冷凝水罐、镀槽换热器及蒸发浓缩器负压条件的真空泵。

8.根据权利要求6或7所述的专用组合设备,其特征在于:所述的第一组膜处理器为电渗析处理器或者反渗透水处理器,从第二组膜处理器开始,膜处理器为电渗析处理器。

9.根据权利要求8所述的专用组合设备,其特征在于:所述的蒸发浓缩器为耐压耐腐蚀的电加热一体式蒸发器。

10.根据权利要求9所述的专用组合设备,其特征在于:所述的浓水流通管设有浓水泵和浓水阀,所述的冷凝水管道设有冷凝水泵和冷凝水阀、所述的镀液回流管设有镀液回流阀。