欢迎来到知嘟嘟! 联系电话:13336804447 卖家免费入驻,海量在线求购! 卖家免费入驻,海量在线求购!
知嘟嘟
我要发布
联系电话:13336804447
知嘟嘟经纪人
收藏
专利号: 2021108715731
申请人: 中国矿业大学
专利类型:发明专利
专利状态:已下证
专利领域: 测量;测试
更新日期:2024-01-05
缴费截止日期: 暂无
价格&联系人
年费信息
委托购买

摘要:

权利要求书:

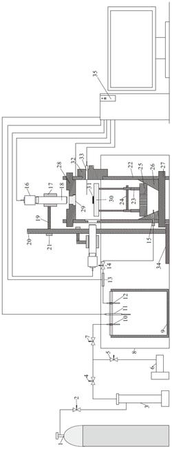
1.一种可视化页岩吸附变形试验装置,其特征在于:包括压力控制系统和吸附检测系统;所述压力控制系统包括压力控制部和气体参考槽(9),所述压力控制部通过第五管道与气体参考槽(9)连通,所述气体参考槽(9)内设置有第一温度传感器(11),所述吸附检测系统包括与所述气体参考槽(9)连通的吸附罐,所述压力控制部用于向所述气体参考槽(9)和吸附罐内加注或抽出气体,所述吸附罐内设置有载物台(30)和第二温度传感器(33),所述吸附罐外侧设置有显微镜(18),所述显微镜(18)固定连接的采集相机(16),所述显微镜(18)的物镜与所述载物台(30)相对设置;所述第一温度传感器(11)、第二温度传感器(33)和采集相机(16)均与数据采集分析部电性连接,所述气体参考槽(9)周侧和所述吸附罐下端设置有温度控制部。

2.根据权利要求1所述的可视化页岩吸附变形试验装置,其特征在于:所述吸附罐还包括底座(27)、壁体(22)、加固连接件(26)和罐盖(28),所述底座(27)与壁体(22)固定连接,所述底座(27)上表面设置有所述加固连接件(26),所述底座(27)与壁体(22)均与所述加固连接件(26)固定连接,所述壁体(22)和加固连接件(26)贯穿设置有气体输入口(15),所述加固连接件(26)侧壁上固定连接有样品底座(25),所述样品底座(25)贯穿设置有气体通道,所述样品底座(25)上端固定连接有伸缩结构,所述伸缩结构上端与所述载物台(30)下端面固定连接,所述壁体(22)和罐盖(28)固定连接,所述壁体(22)和罐盖(28)上均设置有观察窗(29),所述显微镜(18)的物镜、观察窗(29)和载物台(30)设置在同一直线上,所述壁体(22)上可拆卸连接有样品放入口(32),所述样品放入口(32)与所述载物台(30)相对设置。

3.根据权利要求2所述的可视化页岩吸附变形试验装置,其特征在于:所述伸缩结构包括伸缩支撑柱(23)和插销(24),所述伸缩支撑柱(23)包括固定端和活动端,所述固定端下端固定设置在所述样品底座(25)上端,所述活动端的上端固定连接所述载物台(30)的下端面,所述固定端上设置有多个第一通孔,所述活动端上设置有第二通孔,所述固定端与活动端滑动连接,所述第一通孔和第二通孔均与所述插销(24)相适配。

4.根据权利要求1所述的可视化页岩吸附变形试验装置,其特征在于:所述显微镜(18)和采集相机(16)均为三个,所述显微镜(18)和采集相机(16)一一对应设置,三个所述显微镜(18)互相垂直设置。

5.根据权利要求4所述的可视化页岩吸附变形试验装置,其特征在于:所述吸附罐周侧设置有不锈钢底座(34),所述不锈钢底座(34)上端面固定连接有显微镜支架杆体(20)的下端,所述显微镜支架杆体(20)的上端通过短条固定橡胶垫(21)固定连接有连接杆(19)的一端,所述连接杆(19)的另一端通过长条固定橡胶垫(17)可拆卸连接有所述显微镜(18),所述连接杆(19)为三个,所述连接杆(19)与显微镜(18)一一对应设置。

6.根据权利要求2所述的可视化页岩吸附变形试验装置,其特征在于:所述压力控制部包括气体注入单元、加压单元和抽真空单元,所述气体注入单元的一端与加压单元的一端连通,所述加压单元的另一端和抽真空单元的一端均与所述气体参考槽(9)连通。

7.根据权利要求6所述的可视化页岩吸附变形试验装置,其特征在于:所述气体注入单元为储气瓶(1),所述加压单元为柱塞增压泵(3),所述抽真空单元为真空泵(6),所述储气瓶(1)通过第一管道与所述柱塞增压泵(3)的一端连通,所述第一管道上设置有第一阀门(2),所述柱塞增压泵(3)的另一端依次通过第二管道和第四管道与所述参考槽气体通入口(10)连通,所述第二管道上设置有第二阀门(4),所述第四管道上设置有第四阀门(7),所述第二管道和第四管道相连通,所述真空泵(6)依次通过第三管道和第四管道与所述参考槽气体通入口(10)连通,所述第二管道和第三管道并联设置,所述第三管道上设置有第三阀门(5),所述参考槽气体通出口(12)通过所述第五管道与所述吸附罐的气体输入口(15)连通,所述第五管道上设置有气体压力传感器(13)和第五阀门(14)。

8.根据权利要求1‑7任意一项所述的可视化页岩吸附变形试验装置,其特征在于:所述显微镜(18)为高分辨率远心显微镜,所述温度控制部为恒温水浴锅(8),所述数据采集分析部为计算机(35)。

9.一种基于权利要求1至8任意一项所述的可视化页岩吸附变形试验装置的试验方法,其特征在于:包括以下步骤:

制作页岩样品(31),并测试得出所述页岩样品(31)的质量,计算出所述页岩样品(31)体积参数;

对所述压力控制部、气体参考槽(9)和吸附罐进行气密性检验;

将所述页岩样品(31)固定在所述载物台(30)上表面;

所述显微镜(18)采用相同倍率,对所述页岩样品(31)进行拍摄;

所述压力控制部向所述气体参考槽(9)和吸附罐进行抽真空处理;

所述温度控制部调整所述气体参考槽(9)和吸附罐内的气体温度至地层温度,通过所述气体注入单元和加压单元向所述气体参考槽(9)内通入试验气体并静置,记录试验温度;

通过所述气体参考槽(9)向所述吸附罐内注入试验气体,所述加压单元逐渐提升气体压力直到设定平衡压力位置;

收集试验数据,分析试验数据,实时对图像数据处理分析,获得实时平面应变量及体积应变量;

通过所述压力控制部降低所述气体参考槽(9)和吸附罐内的气体压力至标准大气压力;

取出页岩样品(31)。

10.根据权利要求9所述的可视化页岩吸附变形试验装置的试验方法,其特征在于:所述平面应变量的计算公式为:

式中,εx为平面应变量,Δs为页岩样品(31)平面增加的面积,s为页岩样品(31)平面初始平面面积;

所述页岩样品(31)平面增加的面积的计算公式为:式中,Δs为页岩样品(31)平面增加的面积,s为页岩样品(31)平面初始平面面积,N为平面上像素点数量,ΔN为增加的像素点数量;

所述体积应变量的计算公式为:

式中,εv为体积应变量,Δx为页岩样品(31)增加的长度,Δy为页岩样品(31)增加的宽度,Δz为页岩样品(31)增加的高度;x为页岩样品(31)初始长度,y为页岩样品(31)初始宽度,z为页岩样品(31)初始高度;

页岩样品(31)增加的边长的计算公式为:式中,Δl为样品增加的边长,l为样品初始边长,n为边长上像素点数量,Δn为增加的像素点数量。