欢迎来到知嘟嘟! 联系电话:13336804447 卖家免费入驻,海量在线求购! 卖家免费入驻,海量在线求购!
知嘟嘟
我要发布
联系电话:13336804447
知嘟嘟经纪人
收藏
专利号: 2021102674121
申请人: 西安建筑科技大学
专利类型:发明专利
专利状态:已下证
专利领域: 水、废水、污水或污泥的处理
更新日期:2024-01-05
缴费截止日期: 暂无
价格&联系人
年费信息
委托购买

摘要:

权利要求书:

1.一种处理低碳氮比污水方法,其特征在于,包括如下步骤:

步骤一,生物菌剂制备:

向污泥样品中加入中性富集培养基EM,不断更换培养液进行污泥周期恒温培养,当液体培养液中氮的去除率达到75%后,收集富集污泥;

按照质量比为1:1.5‑1:2将富集污泥转移至中性液体DBM培养基中,恒温培养,直至液体培养液中氮的去除率在75%以上时,收集生物菌剂;

步骤二,生物聚集膜的制备:

按照质量比为1:5‑1:6将生物菌剂置于中性液体DBM培养基和待处理水体水样的混合培养基中,恒温培养,不断更换中性液体DBM培养基和待处理的水体水样的混合液,逐渐提高中性液体DBM培养基和待处理的水体水样的比例,分离得到生物聚集膜;

步骤三,反应器运行:

将生物聚集膜投加到污水中,曝气,静沉反应,生物聚集膜与污泥在曝气层上下分离,上层清液和底层污泥排出;再将生物菌剂投加到剩余污水中,繁殖,完成污水低碳氮处理;

所述中性富集培养基EM包括:CH3COONa、NaHCO3、NaNO3、KH2PO4、MgCl2、CaCl2、PbCl2、HgCl和微量元素溶液Ⅰ;

所述中性液体DBM培养基包括:CH3COONa、NaNO3、KH2PO4、MgCl2、PdCl2、HgCl和微量元素溶液Ⅱ。

2.根据权利要求1所述的方法,其特征在于,所述中性富集培养基EM按照质量比g/L计包括:0.40‑0.60 g/L CH3COONa,0.30‑0.50 g/L NaHCO3,0.10‑0.20 g/L NaNO3,0.08‑0.12 g/L KH2PO4,0.04‑0.06 g/L MgCl2,0.04‑0.06 g/L CaCl2,0.04‑0.06 g/L PbCl2,0.04‑

0.06 g/L HgCl,微量元素溶液Ⅰ 2‑4 g/L,pH=6.5‑7.5;

微量元素溶液Ⅰ按照质量比g/L计包括: 1.0‑1.4g/LEDTA,0.15‑0.25g/LZnSO4,0.08‑

0.12g/LMnCl2·4H2O,0.30‑0.50g/LMgSO4·7H2O,0.30‑0.50g/LCuSO4·5H2O,0.35‑0.45g/LCoCl2·6H2O,0.35‑0.45 g/LFeSO4·7H2O,pH=6.5‑7.5。

3.根据权利要求1所述的方法,其特征在于,所述中性液体DBM培养基按照质量比g/L计包括: 0.15‑0.25g/LCH3COONa,0.15‑0.25g/LNaNO3,0.04‑0.06g/LKH2PO4,0.04‑0.06g/LMgCl2,0.08‑0.12g/LPdCl2, 0.08‑0.12g/LHgCl,微量元素溶液Ⅱ2‑4 g/L,pH=6.5‑7.5;

微量元素溶液Ⅱ以质量比g/L计包括: 0.8‑1.2g/L EDTA,0.08‑0.12 g/L ZnSO4,0.08‑

0.12 g/L MnCl2·4H2O,0.4‑0.6 g/L MgSO4·7H2O,0.4‑0.6 g/L CuSO4·5H2O,0.15‑0.25 g/L CoCl2·6H2O,0.4‑0.6 g/L FeSO4·7H2O,pH=6.5‑7.5。

4.根据权利要求1所述的方法,其特征在于,所述步骤一中,富集污泥培养包括:以6‑8天作为一个培养周期,待每个培养周期结束后,加入新的中性富集培养基EM,在转速30‑50转/分下每天震荡3‑5次,每次5‑8分钟;

生物菌剂制备包括:将富集污泥转移至中性液体DBM培养基中,在25‑30℃恒温培养,在

120‑140转/分下每天震荡3‑5次,每次10‑15分钟;每隔5‑7天更换一次DBM培养基,逐次更换的DBM培养基浓度不变,NaNO3的浓度递增50%。

5.根据权利要求1所述的方法,其特征在于,所述步骤二中,生物聚集膜制备包括:

21)将中性液体DBM培养基和待处理水体水样按照质量比4:1‑3:1混合得培养基,将生物菌剂置于混合培养基中, 25‑30℃恒温培养;

22)隔3‑5天,更换一次中性液体DBM培养基,按照3:1‑2.5:1的比例加入中性液体DBM培养基和待处理的水体水样的混合液,逐渐提高中性液体DBM培养基和待处理的水体水样的比例至1:5‑1:6;

23)选取长势良好,形状完好的生物聚集膜,采用过滤法将其分离取出。

6.根据权利要求1所述的方法,其特征在于,所述步骤三中,反应器运行包括:

进水反应:向第一反应腔转移进生物聚集膜,再将待处理水进入第一反应腔内;控制曝气进气量,交替进行曝气;

静沉过程:第一反应腔停止曝气,静沉反应,生物聚集膜和反应产生的污泥在池底曝气层分离沉积;第二反应腔重复进水反应;

排水加菌:第一反应腔反应后的水体和沉底的污泥分别排出,向反应腔中剩余污水投入生物聚集膜和生物菌剂,向水中加入缓冲溶液控制反应腔内的液体pH值,生物菌剂繁殖,进一步进行污水低碳氮处理;第二反应腔重复静沉过程;第三反应腔重复进水反应;

第二反应腔重复排水加菌,第三反应腔重复静沉过程、排水加菌,如此三个反应腔循环进行污水低碳氮处理。

7.根据权利要求6所述的方法,其特征在于,控制曝气进气量为0.05L/S‑0.08L/S ,交替进行曝气40‑45min;污泥在池底曝气层分离沉积40‑45min。

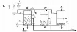
8.一种根据权利要求1‑7任一项所述方法采用的反应器,其特征在于,包括并联连通的三个反应罐,在各反应罐进水连通管路上依次设有格栅(1)、进水泵(2)、静态混合器(3)和加药装置(4),在各反应罐另一管路上设有连通静态混合器(3)的投菌加药装置(9),反应罐底部设有曝气层(11),曝气层(11)底部设有排泥口;反应罐的中部侧壁设有出水口。