欢迎来到知嘟嘟! 联系电话:13336804447 卖家免费入驻,海量在线求购! 卖家免费入驻,海量在线求购!
知嘟嘟
我要发布
联系电话:13336804447
知嘟嘟经纪人
收藏
专利号: 2021102422351
申请人: 天津工业大学
专利类型:发明专利
专利状态:已下证
专利领域: 测量;测试
更新日期:2023-09-13
缴费截止日期: 暂无
价格&联系人
年费信息
委托购买

摘要:

权利要求书:

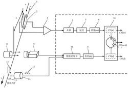
1.一种纱线条干均匀度检测方法,其特征在于:包括以下步骤:步骤一,纱线条干均匀度联合测量方法:纱线在牵引辊与加压辊的作用下以速度v匀速依次通过电容传感器和光电传感器;

所述纱线通过电容传感器的平行电容极板引起的电压信号经过放大器、A/D转换器和延迟环节获得纱线条干线密度质量信号m;延迟环节的延迟时间t=LC/v,其中LC为电容传感器与光电传感器中心的距离;纱线条干线密度质量信号m存储于信号处理器中;

所述纱线通过光电传感器时遮挡线阵CMOS接收器像素单元的收光面积,通过图像采集卡获得纱线直径d的信号并存储于信号处理器中;

步骤二,纱线采样方法:为保证不同测量参数统计指标的准确性,在进行纱线条干变异系数计算前统一样本采样尺度,

根据样本的采样需求,采样长度L=nh,n为正整数,h为传感器测量头的长度;假定电容传感器测量头长度为hm,光电传感器测量头长度为hd,且hm=k hd,k为正整数,则具有相同尺度的采样长度L=nhm=nk hd,其采样函数为式中:fm(l)和fd(l)分别为纱线线密度与直径轴向密度函数;Fm(l)和Fd(l)分别为纱线线密度与直径信号函数;

步骤三,信号处理与评价:将处理后数据存储于信号处理器中,并分别计算纱线条干均匀度的统计评价指标,其变异系数的计算方法为:式中CV(m)和CV(d)分别代表纱线条干质量变异系数与直径变异系数,为了全面评价纱线条干均匀度,建立CV(m)和CV(d)线性关系转换模型CV(m)=K·CV(d)+C

式中:K为斜率,C为常数,

对于不同的纱线,根据需要调用纱线编译系数转换器完成质量变异系数与直径变异系数的转换,假定质量变异系数与直径变异系数的测量统计值分别为CV1(m)和CV1(d),经过变异系数转换器转换的变异系数分别为CV2(m)和CV2(d),则系数计算为:质量变异系数CV(m)和直径变异系数CV(d)的综合评价为:

2.根据权利要求1所述的纱线条干均匀度检测方法,其特征在于:在步骤一中,所述牵引辊上安装旋转编码器,监测纱线的运行速度并记录纱线的运行长度。

3.根据权利要求2所述的纱线条干均匀度检测方法,其特征在于:在步骤一中,当纱线通过电容极板中心的长度为LC时,脉冲信号触发器驱动图像采集卡工作,即光电传感器的样本采样时间要晚于电容传感器的采样时间,且t=LC/v。