欢迎来到知嘟嘟! 联系电话:13336804447 卖家免费入驻,海量在线求购! 卖家免费入驻,海量在线求购!
知嘟嘟
我要发布
联系电话:13336804447
知嘟嘟经纪人
收藏
专利号: 2021100103101
申请人: 西华大学
专利类型:发明专利
专利状态:已下证
专利领域: 测量;测试
更新日期:2024-02-26
缴费截止日期: 暂无
价格&联系人
年费信息
委托购买

摘要:

权利要求书:

1.一种测量固液两相流体中的固相介质浓度的方法,所述方法利用电磁感应的方法产生磁场,被测的固液两相流体切割磁感线,产生感应电动势,通过测量感应电动势间接测量固液两相流体中的固相介质浓度,其特征在于具有以下步骤:步骤1,制备水性磁流体,即利用蒸馏水将水性磁流体稀释为0.1vol.%的浓度,将所述稀释后浓度为0.1vol.%的水性磁流体作为被测固液两相流体的液相载体与被测固液两相流体混合,所述水性磁流体中的固相的磁性粒子为铁素体;

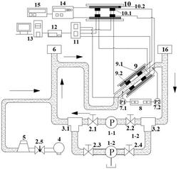
步骤2,打开第一截止阀(2.1)、第二截止阀(2.2),关闭第三截止阀(2.3)、第四截止阀(2.4),启动第一离心泵(1‑1)使管道内的介质循环流动,利用第一离心泵(1‑1)在管道内仅循环输送浓度为0.1vol.%的水性磁流体,启动空气压缩机(4),打开针阀(2.5),向管道内输送压力气体驱动水性磁流体均匀混合,启动空气分离器(6)分离出气体,通过信号发生器(15)激活双极电源(14)向还原线圈组(10)的励磁线圈(10.2)输送电流,还原线圈组(10)与感应线圈组(9)串联,使感应线圈组(9)感应磁场,所述感应线圈组(9)其中一侧的感应线圈(9.1)分别连接到信号放大器(11)和还原线圈组(10)其中一侧的感应线圈(10.1),所述感应线圈组(9)其中另一侧的感应线圈(9.1)也分别连接到信号放大器(11)和还原线圈组(10)其中另一侧的感应线圈(10.1),并且还原线圈组(10)的两侧感应线圈(10.1)均分别连接到信号放大器(11);所述信号放大器(11)连接高通滤波器(12),所述高通滤波器(12)连接模数转换计算机(13);所述还原线圈组(10)其中一侧的感应线圈(10.1)连接到所述感应线圈组(9)的励磁线圈(9.2),通过模数转换计算机(13)读取倾斜管道内的水性磁流体切割磁感线产生感应电动势V(q=0);

步骤3,在测量装置中放出预定体积的水性磁流体,打开取样容积箱(16)的开关阀将所述预定体积的取样的固液两相流体与0.1vol.%的水性磁流体混合后,关闭取样容积箱(16)的开关阀,继续利用空气压缩机(4),向管道内输送压力气体驱动水性磁流体与取样的被测固液两相流体均匀混合,打开空气分离器(6),分离出气体,继续通过信号发生器(15)激活双极电源(14)向还原线圈组(10)的励磁线圈(10.2)输送电流,通过模数转换计算机(13)读取倾斜管道内的水性磁流体与取样的被测固液两相流体混合后的流体介质切割磁感线产生感应电动势V(qexp);

步骤4,放出管道内的所有混合流体介质,关闭空气分离器(6),关闭第一截止阀(2.1)、第二截止阀(2.2)和第一离心泵(1‑1),关闭信号发生器(15)和双极电源(14),打开第三截止阀(2.3)、第四截止阀(2.4),启动第二离心泵(1‑2)抽吸清水在管道清洗干净后,利用空气压缩机(4)向管道内输送干燥的压力气体将管道烘干;

步骤5,关闭第三截止阀(2.3)、第四截止阀(2.4)、第二离心泵(1‑2),打开第一截止阀(2.1)、第二截止阀(2.2),启动第一离心泵(1‑1)并打开取样容积箱(16)的开关阀将取样的固液两相流体充满管道,第一离心泵(1‑1)在管道内仅循环驱动取样的被测的固液两相流体,继续利用空气压缩机(4),向管道内输送压力气体驱动取样的固液两相流体均匀混合,打开空气分离器(6),分离出气体,通过信号发生器(15)激活双极电源(14)向还原线圈组(10)的励磁线圈(10.2)输送电流,通过模数转换计算机(13)读取倾斜管道内的取样的被测的固液两相流体切割磁感线产生感应电动势V(q=1);

步骤6,被测的固液两相流体中固相介质浓度q的校正与计算:

并且ΔV(cal.)=Vrms(q=0)‑Vrms(q=1),其中Vrms(q=0)为步骤2中倾斜管道内的仅为水性磁流体时,其切割磁感线产生的多组感应电动势V(q=0)值的均方根值;其中Vrms(exp)为步骤3中倾斜管道内的为水性磁流体与取样的被测固液两相流体混合时,其切割磁感线产生的多组感应电动势V(qexp)值的均方根值;其中Vrms(q=1)为步骤5中倾斜管道内的仅为取样的被测固液两相流体时,其切割磁感线产生的多组感应电动势V(q=1)值的均方根值。

2.根据权利要求1所述的测量固液两相流体中的固相介质浓度的方法,所有管道均为透明管道,便于观察流体介质的流动形态。

3.根据权利要求1所述的测量固液两相流体中的固相介质浓度的方法,所述取样容积箱(16)的开关阀为电磁控制的开关阀。

4.根据权利要求1所述的测量固液两相流体中的固相介质浓度的方法,所述第一离心泵(1‑1)与第二离心泵(1‑2)并联设置。

5.根据权利要求4所述的测量固液两相流体中的固相介质浓度的方法,所述第二离心泵(1‑2)连接清水箱,所述第二离心泵(1‑2)由电机驱动。

6.根据权利要求1所述的测量固液两相流体中的固相介质浓度的方法,所述倾斜管道的倾斜角为30度。

7.根据权利要求1所述的测量固液两相流体中的固相介质浓度的方法,压力表(7.1)和(7.2)设置在被测的倾斜管道的两端,两个压力表中间连接有压力数据记录仪(8)。

8.根据权利要求1所述的测量固液两相流体中的固相介质浓度的方法,所述感应线圈组(9)与还原线圈组(10)的励磁线圈(9.2,10.2)均采用亥姆霍磁线圈。

9.根据权利要求1所述的测量固液两相流体中的固相介质浓度的方法,模数转换计算机(13)内的模数转换器将瞬时感应电动势转换成数字信号,采样频率是1000hz,采样数是

5000,模数转换器的规格是电压输入范围是正负10V,分辨率是16bit。