欢迎来到知嘟嘟! 联系电话:13336804447 卖家免费入驻,海量在线求购! 卖家免费入驻,海量在线求购!
知嘟嘟
我要发布
联系电话:13336804447
知嘟嘟经纪人
收藏
专利号: 2020107579877
申请人: 中国矿业大学
专利类型:发明专利
专利状态:已下证
专利领域: 测量;测试
更新日期:2024-01-05
缴费截止日期: 暂无
价格&联系人
年费信息
委托购买

摘要:

权利要求书:

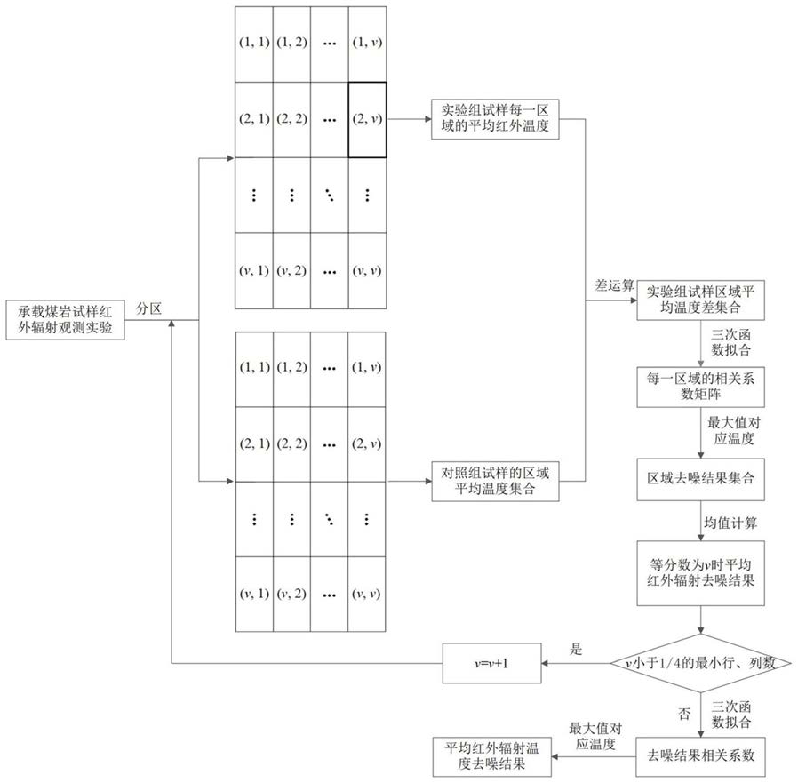
1.一种承载煤岩损伤破裂过程中的红外辐射信息去噪方法,其特征在于:该方法包括以下步骤:

步骤1,设置实验组煤岩试样和对照组煤岩试样,进行煤岩试样红外辐射观测,保持实验组和对照组煤岩试样在同一水平高度,对实验组煤岩试样施加外载荷,收集实验组和对照组煤岩试样的红外辐射数据;

步骤2,将实验组和对照组煤岩试样的红外辐射观测面分为v×v个区域,提取观测过程中实验组和对照组煤岩试样的表面红外辐射温度矩阵,按照分区将其分为v×v个子矩阵,得到红外辐射温度子矩阵集合;

步骤3,计算实验组和对照组煤岩试样每一个红外辐射温度子矩阵的平均红外辐射温度,称为区域平均红外辐射温度,得到观测过程中实验组和对照组煤岩试样区域平均红外辐射温度集合,称为区域平均温度集合;

步骤4,分别对整个观测过程中,实验组的每一个区域平均红外辐射温度与对照组所有的区域平均红外辐射温度进行差运算,得到实验组每一区域平均红外辐射温度差集合,称为区域平均温度差集合;

步骤5,对每一个区域平均温度差集合中的所有平均红外辐射温度差分别进行三次函数拟合,并计算相关系数,得到每一个区域平均温度差集合的相关系数矩阵,称为区域相关系数矩阵;

步骤6,计算实验组试样每一个区域相关系数矩阵中的最大值,提取该值所对应的平均红外辐射温度差,为该区域平均红外辐射温度的最优去噪结果,所有区域的最优去噪结果构成区域去噪结果集合;

步骤7,对区域去噪结果集合进行均值计算,得到等分数为v时实验组试样的平均红外辐射温度去噪结果;选取不同v值,重复步骤2~步骤6,得到不同等分数下的平均红外辐射温度去噪结果;

步骤8,计算步骤7所述的平均红外辐射温度去噪结果的三次函数拟合相关系数,其中相关系数最大值所对应的平均红外辐射温度去噪结果即为最佳去噪结果。

2.根据权利要求1所述的一种承载煤岩损伤破裂过程中的红外辐射信息去噪方法,其特征在于:所述步骤2,按照分区将红外辐射温度矩阵分为v×v个子矩阵的公式为:即:

式中,Ak为第k帧热像序列的红外辐射温度子矩阵集合; 为第k帧红外辐射温度矩阵中的区域(1,1)的子矩阵;x为红外辐射温度矩阵中某元素的温度值;m和n分别为红外辐射温度矩阵行数和列数;v为行、列的等分数;其中,m/v和n/v只取整数部分,红外辐射温度矩阵多余的行、列舍去。

3.根据权利要求2所述的一种承载煤岩损伤破裂过程中的红外辐射信息去噪方法,其特征在于:所述步骤3,区域平均红外辐射温度,区域平均温度集合,公式如下:式中, 为第k帧红外辐射温度子矩阵集合中,(e,s)区域的平均红外辐射温度,e=1,2…v,s=1,2…v; 为(e,s)区域对应的子矩阵中,第i行j列个元素,i=1,2…m/v,j=1,2…n/v; 为观测过程中,实验组试样(1,1)区域的平均红外辐射温度;

为观测过程中,对照组试样(1,1)区域的平均红外辐射温度;RATSex为实验组试样的区域平均温度集合;RATSco为对照组试样的区域平均温度集合。

4.根据权利要求3所述的一种承载煤岩损伤破裂过程中的红外辐射信息去噪方法,其特征在于:所述步骤4,区域平均温度差集合的计算公式为:e,s e,s

式中,RATDS 为实验组试样(e,s)区域的平均温度差集合,RATD 为(e,s)区域平均温度差集合中的平均红外辐射温度差, 为实验组试样(e,s)区域平均温度集合中的某区域平均温度,RATSco为对照组试样的区域平均温集合。

5.根据权利要求1‑4任一所述的一种承载煤岩损伤破裂过程中的红外辐射信息去噪方法,其特征在于:所述区域相关系数矩阵,表示如下:e,s

式中,RCCM 为(e,s)区域的相关系数矩阵, 为(e,s)区域相关系数矩阵第1行、第1列的相关系数;计算实验组试样每一个区域相关系数矩阵中的最大值,表示如下:式中, 为(e,s)区域相关系数矩阵中的最大值;p和q分别为区域相关系数矩阵中的第p行和第q列;

提取该值所对应的平均红外辐射温度差,得到区域去噪结果集合,如下式所示:e,s

式中,RDR 为(e,s)区域的最优去噪结果;RDRS为实验组试样的区域去噪结果集合。

6.根据权利要求1‑4任一所述的一种承载煤岩损伤破裂过程中的红外辐射信息去噪方*

法,其特征在于:所述步骤7,v值取值范围为:v≤h=min(m,n)/4,v∈N ,式中,h为v的最大取值,m和n分别为红外辐射温度矩阵行数和列数。

7.根据权利要求1‑4任一所述的一种承载煤岩损伤破裂过程中的红外辐射信息去噪方法,其特征在于:等分数为v时实验组试样的平均红外辐射温度去噪结果IRDRv,如下式所示:

式中,RDRS{e,s}为实验组试样的区域去噪结果集合中(e,s)区域的最优去噪结果;

计算平均红外辐射温度去噪结果的三次函数拟合相关系数,其中相关系数最大值所对应的平均红外辐射温度去噪结果即为最佳去噪结果,如下式所示:σu=max(σ1,σ2,…,σ[h])△AIRT=IRDRu

式中:σu为不同等分数下平均红外辐射温度去噪结果的三次函数拟合相关系数最大值,h为等分数的最大取值,△AIRT为最佳去噪结果,IRDRu为相关系数最大值所对应的平均红外辐射温度去噪结果。