欢迎来到知嘟嘟! 联系电话:13336804447 卖家免费入驻,海量在线求购! 卖家免费入驻,海量在线求购!
知嘟嘟
我要发布
联系电话:13336804447
知嘟嘟经纪人
收藏
专利号: 2020105716102
申请人: 陆炯
专利类型:发明专利
专利状态:已下证
专利领域: 固体废物的处理;被污染土壤的再生〔3,6〕
更新日期:2025-12-10
缴费截止日期: 暂无
价格&联系人
年费信息
委托购买

摘要:

权利要求书:

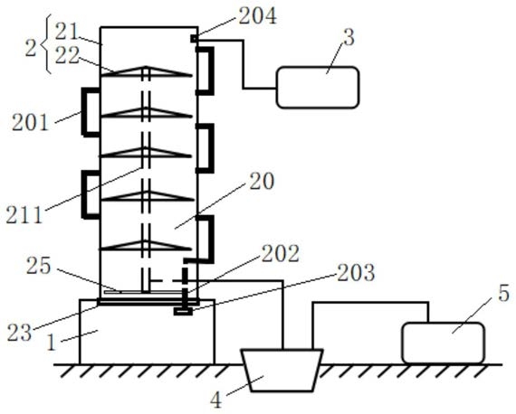
1.一种低温汽蒸式重金属土壤修复系统,其特征在于:包括气雾发生器(1)、汽蒸塔(2)和空气净化装置(3);所述气雾发生器(1)连通设置在所述汽蒸塔(2)的进口端;所述空气净化装置(3)连通设置在所述汽蒸塔(2)的出气端;所述汽蒸塔(2)外围设置有收集装置(4);

所述收集装置(4)的进口端与汽蒸塔(2)的排水口连通连接;所述收集装置(4)的出口端与废水处理装置(5)连接;

所述汽蒸塔(2)包括罩筒(21)和盛料板(22);所述罩筒(21)竖直放置;所述盛料板(22)嵌插设置在所述罩筒(21)内;若干所述盛料板(22)沿竖直方向间隔分布;所述罩筒(21)底部设置有第一风机(23);所述第一风机(23)的进风口与所述气雾发生器(1)对应连通;所述空气净化装置(3)连通设置在所述罩筒(21)的顶部;所述盛料板(22)的板面上设置有若干气孔(221);所述盛料板(22)上方铺设有土壤样品;所述第一风机(23)驱动气雾向上流动,穿过盛料板(22)浸润清洗土壤;

相邻的所述盛料板(22)与罩筒(21)共同构成单元腔(20);相邻的所述单元腔(20)之间连通设置有第一输送管(201);若干个所述第一输送管(201)沿竖直方向在罩筒(21)的相对两侧交替分布;最下方的所述单元腔(20)通过第二输送管(202)与气雾发生器(1)连通;所述第二输送管(202)上配合设置有第二风机(203);最上方的所述单元腔(20)通过第三输送管(204)与罩筒(21)顶部的空气净化装置(3)连通;

所述气雾发生器(1)包括原料室(11)和中转室(12);所述原料室(11)内部设置有雾化棒(13);所述中转室(12)包括壳体(121)和内筒(122);所述内筒(122)配合嵌设在所述壳体(121)内部;所述内筒(122)在所述壳体(121)内自由旋转运动;若干所述原料室(11)通过各自管路与壳体(121)圆周方向上的不同部位连通连接;所述内筒(122)的筒壁上设置有进料孔位;转动调节所述内筒(122),控制进料孔位与不同的原料室(11)切换连通;

所述内筒(122)包括相互伸缩嵌套的第一筒形体(124)和第二筒形体(125);所述进料孔位包括第一流通孔(126)和第二流通孔(127);所述原料室(11)包括酸雾室(101)、碱雾室(102)和水雾室(103);所述第一流通孔(126)位于所述第一筒形体(124)的壁面上;所述酸雾室(101)和碱雾室(102)的对应管路与壳体(121)的连接点位于所述第一流通孔(126)的旋转路径上;所述第二流通孔(127)位于所述第二筒形体(125)的壁面上;所述水雾室(103)的对应管路与壳体(121)的连接点位于所述第二流通孔(127)的旋转调节路径范围内;伸缩调节所述第二筒形体(125)沿壳体(121)的深度方向伸缩运动,对应控制第二流通孔(127)的旋转路径与水雾室(103)的对应管路相交或错开。

2.根据权利要求1所述的低温汽蒸式重金属土壤修复系统,其特征在于:所述罩筒(21)的外壁上连接设置有集热装置(6);所述集热装置(6)包括活动板(61)、架体(62)和热管(63);所述热管(63)铺设在所述活动板(61)的表面;所述活动板(61)的两侧与所述架体(62)旋转配合连接;所述活动板(61)绕连接点自由回转调节倾斜角度;所述热管(63)的进口端连通连接设置有第一输水管(631);所述热管(63)的出口端连通连接设置有第二输水管(632);所述第一输水管(631)与公共用水管网连接;所述第二输水管(632)远离所述热管(63)的一端延伸至水雾室(103)内。

3.根据权利要求1所述的低温汽蒸式重金属土壤修复系统,其特征在于:所述罩筒(21)内部设置有集污槽(25);所述集污槽(25)位于所述盛料板(22)的下方;所述盛料板(22)底面为中部上凸的结构;所述盛料板(22)的底面上边缘处衔接设置有排水沟(222);所述罩筒(21)内壁上沿竖直方向嵌设有收集管(211);不同所述盛料板(22)上的排水沟(222)分别与所述收集管(211)连通衔接;所述收集管(211)的下端对应延伸至集污槽(25)内部;

所述收集装置(4)包括过滤单元(41)和地埋池(43);所述过滤单元(41)包括引料管(411)和离心笼罩(412);所述引料管(411)的上端与所述集污槽(25)连通连接;所述离心笼罩(412)对应旋转套设在引料管(411)的下端位置;所述地埋池(43)位于所述离心笼罩(412)的下方;旋转所述离心笼罩(412),与固体泥渣分离的水流在离心力作用下被甩落到地埋池(43)内。

4.根据权利要求3所述的低温汽蒸式重金属土壤修复系统,其特征在于:所述罩筒(21)的顶部设置有雨水汇集装置(7);所述雨水汇集装置(7)包括导流板(71)、第一水箱(72)、提水泵(73)和第二水箱(74);所述导流板(71)倾斜设置在所述罩筒(21)的顶部上方;所述导流板(71)为两段式弯折结构,且弯折线的长度方向与板面倾斜方向一致;所述第一水箱(72)为敞口容器;所述第一水箱(72)对应设置在导流板(71)低侧下方;所述第二水箱(74)的安装高度大于所述第一水箱(72);所述提水泵(73)连通设置在第一水箱(72)、第二水箱(74)之间;所述第二水箱(74)底部连通延伸设置有冲刷管(741);所述冲刷管(741)远离第二水箱(74)的一端与收集管(211)的顶部连通连接。

5.根据权利要求4所述的低温汽蒸式重金属土壤修复系统,其特征在于:所述导流板(71)上表面均匀设置有若干个凸块(75);所述凸块(75)包括支撑杆(751)和阻挡件(752);

所述支撑杆(751)连接设置在导流板(71)和阻挡件(752)之间;所述支撑杆(751)的高度为

5‑10mm。