欢迎来到知嘟嘟! 联系电话:13336804447 卖家免费入驻,海量在线求购! 卖家免费入驻,海量在线求购!
知嘟嘟
我要发布
联系电话:13336804447
知嘟嘟经纪人
收藏
专利号: 2019103360177
申请人: 曲阜师范大学
专利类型:发明专利
专利状态:已下证
专利领域: 液力机械或液力发动机;风力、弹力或重力发动机;其他类目中不包括的产生机械动力或反推力的发动机
更新日期:2025-07-02
缴费截止日期: 暂无
价格&联系人
年费信息
委托购买

摘要:

权利要求书:

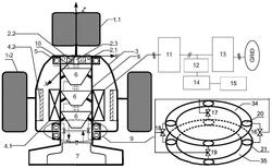
1.一种垂直轴四点气动悬浮式风力发电系统,其特征包括风机桨叶、风机旋转体、永磁同步发电机、压缩空气储能、悬浮阻尼装置、塔架、机械耦合装置、以及变流器;所述风机桨叶包括轴向桨叶和径向桨叶,所述轴向桨叶位于风机旋转体顶端,所述径向桨叶均匀分布在风机旋转体外侧;所述风机旋转体内侧设置16组N/S排列的永磁体,组成永磁同步发电机的转子;所述永磁同步发电机为径向发电机,包括固定在塔架上的定子三相绕组,以及内嵌在风机旋转体上的转子,定子绕组在转子旋转时感应三相电流,经变流器整流、逆变馈电并网;所述塔架上端外侧为圆环型滚珠轴承,内侧为托盘支撑,内部设置机械耦合装置,将风机旋转体捕获转矩传递至压缩空气储能,塔架内设置压缩空气储能、悬浮阻尼装置以及变流器;所述机械耦合装置用于风机旋转体的升速,驱动压缩机,包括与风机旋转体刚性联结的齿圈、固定在托盘支撑的行星架以及太阳轮三部分;所述压缩空气储能包括三个压缩机、三个电磁离合器、七个双向气动阀,以及高压储气罐,所述压缩机轴向放置在塔架内部,彼此间通过电磁离合器级联,上端压缩机经电磁离合器与太阳轮耦合,7个双向气动阀将压缩机的吸/排气口合理联结,改变多级压缩模式,所述高压储气罐存储压缩所致高压气体,提供高压气体给悬浮阻尼装置,进行风机旋转体气浮和阻尼控制;所述悬浮阻尼装置包括两个轴向放置的气动支撑和四个三通气动阀,控制风机旋转体气浮和摩擦阻尼,上下气动支撑对应设置四对膨胀孔,两膨胀孔共用一个三通气动阀,所述膨胀孔气压由三通气动阀控制,增大上膨胀孔气压,加大摩擦阻尼,下膨胀孔气压增加,弱化甚至消除摩擦阻尼;所述变流器包括机侧变流器、网侧变流器、充电变流器以及控制回路变流器,所述机侧变流器为调节永磁同步发电机电磁转矩的三相可控整流器,使风机旋转体时刻运行在最优转速,网侧变流器为三相逆变桥,将风机捕获功率馈送上网;所述充电变流器和控制回路变流器都为BUCK变流器,所述充电变流器将机侧变流器整流输出电压降压给蓄电池充电,所述控制回路变流器为所述气动阀门、电磁离合器供电的斩波变流器。

2.一种如权利要求1所述的垂直轴四点气动悬浮式风力发电系统的控制方法,其特征在于,采用如下步骤:

步骤1,风机四点气浮:当风速Vw达到起动风速Vin后,首先调节四个三通气动阀的阀门开度,并基于压力传感器实测p(i),其中i=1,2,3,4,以及四点压力参考pref=0,求取四点压力偏差e(i)=pref-p(i),在比例积分微分PID控制器作用下,产生阀门开度主设定μf0(i),进而根据四点压力偏差e(i),计算四点压力的同步误差E(i)=2e(i)-e(i+1)-e(i-1),在比例微分PD控制器作用下,获取四点气浮同步跟踪补偿开度μf1(i),最终计算出四个三通气动阀开度为μf(i)=μf0(i)+μf1(i),将四个阀门开度μf(i)送至对应的气浮阀门,严格控制风机旋转体四点处压力为零,风机旋转体无摩擦旋转捕获能量,机侧变流器和网侧变流器开始工作;

步骤2,风机气浮捕获:当风速Vw满足Vin

步骤3,风机气浮储能:当风速Vw满足VN

步骤4,阻尼功率控制:风速Vw满足VN

步骤5,停机保护:若风速Vw大于Vout或者三通气动阀门的开度达到最大开度,此时若永磁同步发电机输出功率仍大于PN,顺桨停机。

3.根据权利要求2所述的垂直轴四点气动悬浮式风力发电系统的控制方法,其特征在于,所述步骤3中的压缩机i级压缩对应的最大转矩为:

其中:k0压缩转化系数,κ为压缩指数,Vcs为涡旋机吸气容积,Patm为大气压强,β0为压缩机理想压缩比。

4.根据权利要求2所述的垂直轴四点气动悬浮式风力发电系统的控制方法,其特征在于,所述风机旋转体的运动方程Ⅰ、Ⅱ、Ⅲ分别为:

、 和 ,

式中,ω为风机旋转体角速度;Tw为风机捕获转矩,TM为所述永磁同步发电机电磁转矩,TC为所述压缩机转矩,J为所述风机旋转体转动惯量,Tf为摩擦阻力矩

,mg为风机旋转体重量,μ为摩擦系数,L 为风机旋转体半径。