欢迎来到知嘟嘟! 联系电话:13336804447 卖家免费入驻,海量在线求购! 卖家免费入驻,海量在线求购!
知嘟嘟
我要发布
联系电话:13336804447
知嘟嘟经纪人
收藏
专利号: 2018213738385
申请人: 浙江大学台州研究院
专利类型:实用新型
专利状态:已下证
专利领域: 水、废水、污水或污泥的处理
更新日期:2023-08-24
缴费截止日期: 暂无
价格&联系人
年费信息
委托购买

摘要:

权利要求书:

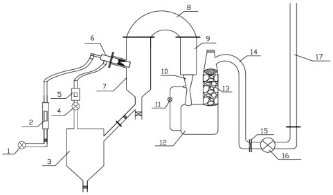
1.基于低温等离子体的有机废液处理装置,其特征在于,包括低温等离子体裂解装置和裂解气净化装置;

所述低温等离子体裂解装置包括空压机(1)、气体流量计(2)、废液罐(3)、高压水泵(4)、液体流量计(5)、滑动弧放电等离子体炬(6)、低温等离子体炉(7)和保温管(8);所述空压机(1)和气体流量计(2)相连,所述气体流量计(2)连接至所述滑动弧放电等离子体炬(6),所述废液罐(3)和高压水泵(4)相连,所述高压水泵(4)和液体流量计(5)相连,所述液体流量计(5)连接滑动弧放电等离子体炬(6),所述滑动弧放电等离子体炬(6)连接低温等离子体炉(7)的中部进口,所述低温等离子体炉(7)的底部出口连接废液罐(3),低温等离子体炉(7)的上部出口连接保温管(8);

所述裂解气净化装置包括二燃室(9)、文丘里洗涤塔(10)、水泵(11)、收集箱(12)、填料吸收塔(13)、通风管(14)、箱式插板阀(15)、引风机(16)和排气筒(17);所述二燃室(9)的入口连接所述保温管(8),二燃室(9)的出口连接所述文丘里洗涤塔(10),文丘里洗涤塔(10)的底部出口连接所述收集箱(12),文丘里洗涤塔(10)的中部喷口连接所述水泵(11),水泵(11)连接收集箱(12),收集箱(12)顶部连接所述填料吸收塔(13),填料吸收塔(13)顶部通过通风管(14)连接所述箱式插板阀(15),箱式插板阀(15)连接所述引风机(16),引风机(16)连接所述排气筒(17)。