欢迎来到知嘟嘟! 联系电话:13336804447 卖家免费入驻,海量在线求购! 卖家免费入驻,海量在线求购!
知嘟嘟
我要发布
联系电话:13336804447
知嘟嘟经纪人
收藏
专利号: 2018114570390
申请人: 山东科技大学
专利类型:发明专利
专利状态:已下证
专利领域: 测量;测试
更新日期:2023-12-11
缴费截止日期: 暂无
价格&联系人
年费信息
委托购买

摘要:

权利要求书:

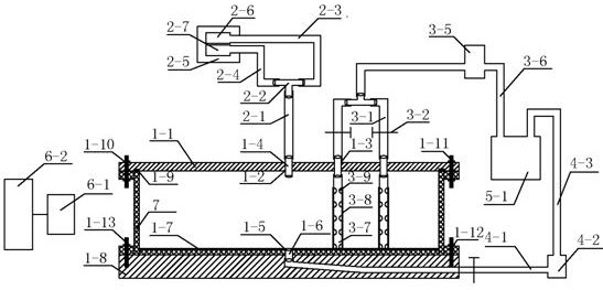
1.一种基于同位素示踪技术诱导渗透注浆试验装置,其特征是,包括诱导渗透注浆装置和设置于诱导渗透注浆装置一侧的实时同位素监测装置;所述诱导渗透注浆装置包括仅上部开口的筒状透明试验盘,透明试验盘底部中心处开有一上水孔,透明试验盘上下端边缘分别水平向外延伸形成环形延伸部,透明试验盘的上、下环形延伸部通过连接件分别与顶盖和底盖固定连接,底盖内部开设有一条倾斜的通道,通道一端向上与透明试验盘的上水孔相连通,另一端延伸至底盖的侧面,并通过进水管与进出水装置相连;

所述顶盖的中心有一个注浆孔,注浆孔外部沿径向设置有三组诱导孔,相邻两组诱导孔穿过的径线之间的夹角为45°,注浆孔通过注浆管与微量注射泵相连;三组诱导孔的外部通过排水管与进出水装置相连,三组诱导孔的下部连接有延伸至透明试验盘内底部的抽水管,抽水管管壁上开有若干与抽水管内腔相通的抽水孔,抽水管外部设置有滤网,防止试样堵塞管道;

所述试验盘内底部上面铺设有一层过滤网,固定试样,防止试样堵塞上水管道。

2.根据权利要求1所述的基于同位素示踪技术诱导渗透注浆试验装置,其特征是,每组诱导孔包含两个在同一径线上的通孔,两个通孔和注浆孔在同一径线上,两个通孔之间的中心距与注浆孔和最近通孔之间的中心距相等。

3.根据权利要求2所述的基于同位素示踪技术诱导渗透注浆试验装置,其特征是,每一个诱导孔均通过玻璃胶密封安装有一个整体贯穿通透的中空螺钉,中空螺钉下部连接位于透明试验盘内的抽水管,上部连接排水管,多个并列的排水管的末端通过连通阀合并连接在一起形成一个与进出水装置相连的排水管。

4.根据权利要求1所述的基于同位素示踪技术诱导渗透注浆试验装置,其特征是,所述上水孔中通过玻璃胶粘结密封有一个整体贯穿通透的中空螺钉,中空螺钉与插入通道中的进水管连通。

5.根据权利要求1所述的基于同位素示踪技术诱导渗透注浆试验装置,其特征是,所述进出水装置包括储水桶,储水桶通过两条不同管路分别与两个水泵相连,其中一个为进水泵,进水泵与进水管连通,另一个为抽水泵,抽水泵与排水管连通;所述进水管和排水管上均安装有止水夹。

6.根据权利要求1所述的基于同位素示踪技术诱导渗透注浆试验装置,其特征是,与透明试验盘的上环形延伸部相对应的顶盖的下表面上开设有一环形槽,该环形槽内安放有橡胶密封圈。

7.根据权利要求1所述的基于同位素示踪技术诱导渗透注浆试验装置,其特征是, 透明试验盘的上、下环形延伸部、顶盖和底盖相对应处设置有连接孔,连接件经连接孔将上、下环形延伸部、顶盖和底盖对应连接在一起,形成一个整体,所述连接件为密封螺杆。

8.根据权利要求1所述的基于同位素示踪技术诱导渗透注浆试验装置,其特征是,所述微量注射泵里面有包括两盒单独的注射管,一个注射泵内放置配好的浆液,另一个注射管内放置被标记好的氧-15水,两个注射管分别对应连接不同的两个输液管,两个输液管的末端利用三通形成注浆管,注浆管与注浆孔通过中空螺钉连接;中空螺钉通过玻璃胶密封安装于注浆孔中。

9.根据权利要求1所述的基于同位素示踪技术诱导渗透注浆试验装置,其特征是,所述实时同位素监测装置包括γ相机与其相连的显示屏。

10.一种基于同位素示踪技术诱导渗透注浆试验方法,其特征是,包括以下步骤:

1):将试验盘底部连接好带有止水夹的进水管,用密封螺杆固定底盖,将进水管在底盖内导出,再依次连接好进水泵和储水桶;按预定的比例均匀混合自然状态下的砂土和泥土,制备被注介质模拟土样,在上水孔关闭的状态下,将模拟土样装入试验盘中并压实;

2):将注浆孔通过中空螺钉连接好注浆管和微量注射泵;微量注射泵有两个注射管,一个注射管内装好配置完成的浆液,另一个注射管内暂时放置普通水;两个注射管分别连接一段注浆管后再利用三通合成一个总的注浆管;诱导孔安装好中空螺钉,中空螺钉下端连接好带滤网的有孔抽水管,上端连接带有止水夹的排水管,利用连通阀合成一根总的排水管再连接抽水泵和储水桶;排水管内排一段空气再利用密封螺杆固定顶盖;前述装置组装好并排好空气后,打开进水泵,使试验盘内土样饱水,当诱导孔中可看到有水冒出证明土样已饱水;

3):试样饱和后,关闭进水泵,关闭止水夹但进水管依然在水中,形成液封,防止空气进入;打开抽水泵,此时仅打开某一个诱导孔的抽水管和排水管,其余抽水管利用止水夹关闭,抽水,水排入储水桶中,此时试验盘在有诱导孔一侧和没有诱导孔的一侧有一定压差;

4):将注射管内的普通水替换成氧-15水;

5):将试验装置放置在γ相机下,打开微量注射泵,注浆压力恒定,持续注浆一分钟;注浆同时,显示屏可实时成像,追踪含有氧-15同位素的浆液去向,其代表浆液渗透的方向;

6):上述试验结束后,将土样取出,按相同砂泥比配土;其他条件相同的情况下,改变诱导孔位置,再选取另外一个诱导孔,重复步骤2)~步骤5),直至所有诱导孔都试验完毕;

7):上述步骤结束后,其他条件相同的情况下选取不同的诱导孔组合,重复步骤2)~步骤5);

8):上述试验结束后,将土样取出,改变预定土样的比例,压实;其他条件相同的情况下重复步骤2)~步骤7);

9):完成上述试验后,重复至少3组试验,对比相同注浆时间和相同注浆压力下,不同土样中的砂泥比和不同诱导孔的位置下扫描出的试验结果,获得诱导浆液定向渗透注浆的移动规律。