欢迎来到知嘟嘟! 联系电话:13336804447 卖家免费入驻,海量在线求购! 卖家免费入驻,海量在线求购!
知嘟嘟
我要发布
联系电话:13336804447
知嘟嘟经纪人
收藏
专利号: 2017105417908
申请人: 长春理工大学
专利类型:发明专利
专利状态:已下证
专利领域: 测量;测试
更新日期:2024-02-26
缴费截止日期: 暂无
价格&联系人
年费信息
委托购买

摘要:

权利要求书:

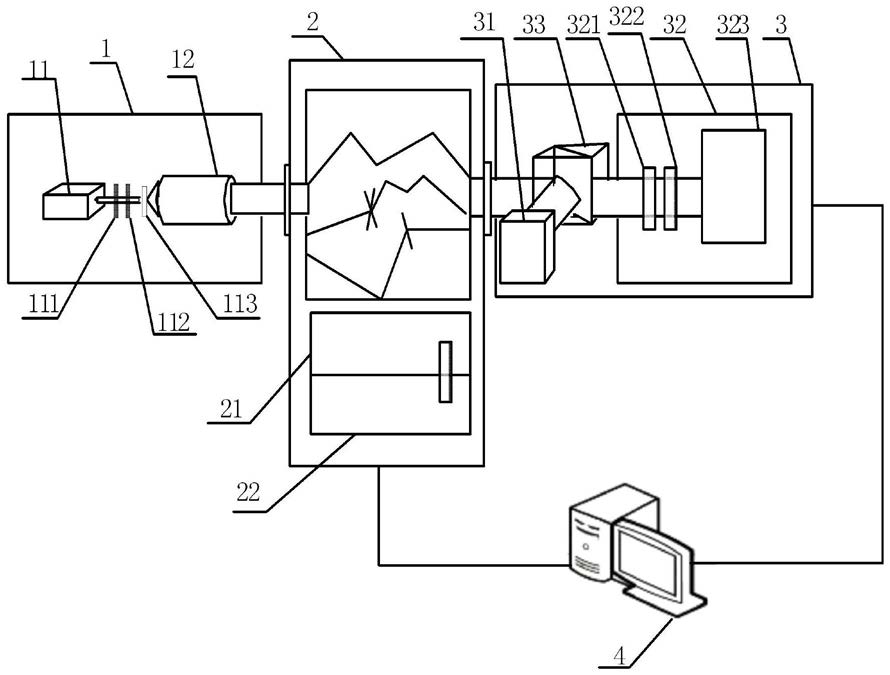
1.基于偏振探测的灰霾粒子散射效应的测量方法,其特征是:该方法采用的系统包括主动偏振光发射器(1)、灰霾环境室(2)、偏振特性分析装置(3)及计算机系统(4),所述主动偏振光发射器(1)与计算机系统(4)连接,主动偏振光发射器(1)包含偏振光产生装置(11)与望远镜(12),其中偏振光产生装置(11)由沿光路顺次设置的偏振器(111)、电控液晶相位器(112)及滤光片(113)组成,且偏振器(111)、电控液晶相位器(112)及滤光片(113)同光轴布置;所述望远镜(12)放置在偏振光产生装置(11)的出射光路上;所述灰霾环境室(2)与计算机系统(4)连接,灰霾环境室(2)为中空圆柱体结构,其内壁面为光滑平整结构,灰霾环境室(2)内部布置有灰霾环境模拟装置(21)及粒子监测装置(22),灰霾环境室(2)的侧壁上开设有光学窗口Ⅰ(23)与光学窗口Ⅱ(24),且光学窗口Ⅰ(23)与光学窗口Ⅱ(24)沿灰霾环境室(2)径向正对布置,光学窗口Ⅰ(23)正对主动偏振光发射器(1),光学窗口Ⅱ(24)正对偏振特性分析装置(3);所述偏振特性分析装置(3)包括液晶型偏振态测试仪(31)、旋转偏振片型偏振态分析装置(32)及非偏振分光棱镜NPBS(33),液晶型偏振态测试仪(31)和旋转偏振片型偏振态分析装置(32)分别与计算机系统(4)连接,其中液晶型偏振态测试仪(31)位于非偏振分光棱镜NPBS(33)的反射光路上,旋转偏振片型偏振态分析装置(32)位于非偏振分光棱镜NPBS(33)的透射光路上,旋转偏振片型偏振态分析装置(32)包括四分之一波片(321)、检偏片(322)及光功率计(323),所述四分之一波片(321)、检偏片(322)及光功率计(323)沿光路顺次布置;

具体通过以下步骤实现:

步骤一、光束入射到主动偏振光发射器(1),通过计算机系统(4)控制主动偏振光发射器(1)对入射光束进行起偏,得到偏振光;

步骤二、通过计算机系统(4)控制灰霾环境室(2)中的灰霾环境,并由粒子监测装置(22)监测非球形灰霾环境中灰霾粒子的粒径分布;

步骤三、将步骤一获得的偏振光入射到经步骤二处理的灰霾环境室(2)内产生散射光,散射光从灰霾环境室(2)射出后入射到偏振特性分析装置(3);

步骤四、偏振特性分析装置(3)接收灰霾环境室(2)出射的散射光并通过计算机系统(4)处理散射光信息,从而获得光束经非球形灰霾粒子散射后的偏振特性信息。

2.根据权利要求1所述的基于偏振探测的灰霾粒子散射效应的测量方法,其特征是:所述灰霾环境室(2)的直径为2米。

3.根据权利要求1所述的基于偏振探测的灰霾粒子散射效应的测量方法,其特征是:步骤一中所述入射光束为波长范围为380nm~800nm激光束。