欢迎来到知嘟嘟! 联系电话:13336804447 卖家免费入驻,海量在线求购! 卖家免费入驻,海量在线求购!
知嘟嘟
我要发布
联系电话:13336804447
知嘟嘟经纪人
收藏
专利号: 2016109510935
申请人: 重庆邮电大学
专利类型:发明专利
专利状态:已下证
专利领域: 计算;推算;计数
更新日期:2024-02-23
缴费截止日期: 暂无
价格&联系人
年费信息
委托购买

摘要:

权利要求书:

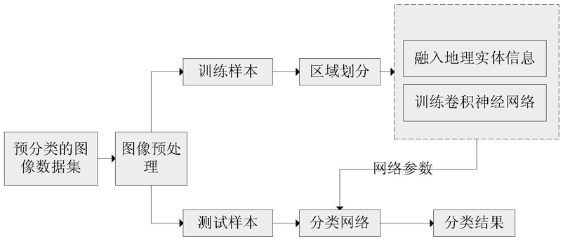
1.一种融合地理区域知识的多维度地理场景识别方法,其特征在于,包括以下步骤:

101、对数据库中的预先获取的地理场景原始图片图像进行预处理,得到预设大小的地理场景灰度化图像;

102、利用一种快速查找图像中物体区域的方法,得到步骤101的地理场景灰度化图像的若干物体区域图像块,将得到的地理图像物体区域图像作为基于区域的卷积神经网络的输入;

103、通过深度学习的方法提取包含有物体的地理图像区域的目标区域的特征组成特征矩阵,把特征矩阵融合为卷积神经网络的输出特征向量;

104、将所得采集地理场景分类中的实体名词数据预先建立地理实体名词关键词词典,对所述步骤103的输出量目标识别结果数据进行分词,获得所述目标识别结果中的关键性词语,建立文本特征;

105、将文本特征和多个尺度的目标区域图像特征融合为特征向量作为输入,采用跨媒体数据的识别分类方法,进而实现融合地理实体信息的场景分类。

2.根据权利要求1所述的融合地理区域知识的多维度地理场景识别方法,其特征在于,步骤101对数据库中的图像进行预处理包括的步骤为:利用梯度锐化图片的步骤;去除离散噪声的步骤;采用双线性插值算法对图像进行缩放的步骤。

3.根据权利要求2所述的融合地理区域知识的多维度地理场景识别方法,其特征在于,所述去除离散噪声的步骤为:利用递归方法查找当前像素的八个方向是否存在黑色像素,测试预设值N,N表示预设黑色像素阈值,并设置连续长度为N,如果用递归方法得到连续像素值大于N,则认为不是噪声,相反的则认为是噪声,则置为白色像素。

4.根据权利要求2或3所述的融合地理区域知识的多维度地理场景识别方法,其特征在于,采用双线性插值算法对图像进行缩放,核心思想是在两个相反方向分别进行一次线性插值,以保证满足输入要求,得到预设大小的地理场景图像。

5.根据权利要求1所述的融合地理区域知识的多维度地理场景识别方法,其特征在于,步骤103通过深度学习的方法提取包含有物体的地理图像区域的目标特征组成特征矩阵,把特征矩阵融合为卷积神经网络的输出特征向量的步骤包括:在图形处理器上搭建基于包含多种卷积神经网络模型的Tensorflow深度学习框架的平台;

准备训练数据集和带有标签的测试数据集,并利用上述数据集在图形处理器上训练上述卷积神经网络模型;

列出地理场景中包含的物体类别;

将上述物体类别中的原始图像和旋转180度后的图像输入上述已训练好的卷积神经网络模型,得到top-10测试结果,输出目标识别的实体名词。

6.根据权利要求1所述的融合地理区域知识的多维度地理场景识别方法,其特征在于,所述步骤102利用一种快速查找图像中物体区域的方法,得到步骤101的地理场景灰度化图像的若干物体区域图像块具体包括:首先利用视觉注意机制提取图像的显著性区域,并对其进行二值化与最大连通显著区域提取操作;再对该区域进行适当边缘补偿操作,将补偿后的二值化显著图作为分割初始区域;最后利用GrabCut算法完成图像的区域自动快速划分。

7.根据权利要求1所述的融合地理区域知识的多维度地理场景识别方法,其特征在于,步骤104文本特征和多个尺度的图像特征融合为特征向量作为输入,采用跨媒体数据的识别分类方法包括步骤:A1、对分类样本的各种类型特征进行抽取,将跨媒体数据转化成可用于分类的数值型数据;

A2、对步骤A1中输入的数值型数据以及相应的标签信息,建立数学模型并输出;

A3、更新数学模型中的分类器系数、一致性特征空间的映射向量和特征表示;

A4、利用分类器系数,得到尚未分类的测试数据的分类标签。

8.根据权利要求7所述的融合地理区域知识的多维度地理场景识别方法,其特征在于,步骤A2对输入的数值型数据以及相应的标签信息,建立数学模型并输出包括步骤:B1、将样本的各类特征表示数据和其对应的标签信息矩阵均作为输入,将有标签数据和无标签数据联合建立成一个数据矩阵;

B2、将输入的联合数据矩阵映射成一致性特征表示,并将标签信息矩阵加入到模型中联合优化,最后得到一个跨媒体数据的半监督内容识别模型;

B3、对空间变换映射矩阵施加二值化的正则项约束;

B4、对分类系数变量施加L2范数约束;B5、将步骤B2得到的分类模型和步骤B3、B4中得到的各个正则项整合起来,得到统一的数学模型。