欢迎来到知嘟嘟! 联系电话:13336804447 卖家免费入驻,海量在线求购! 卖家免费入驻,海量在线求购!
知嘟嘟
我要发布
联系电话:13336804447
知嘟嘟经纪人
收藏
专利号: 201610239853X
申请人: 浙江大学
专利类型:发明专利
专利状态:无效专利
专利领域: 测量;测试
更新日期:2023-08-24
缴费截止日期: 暂无
价格&联系人
年费信息
委托购买

摘要:

权利要求书:

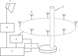
1.一种使用斜入射波的电磁成像系统,其特征在于:包括矢量网络分析仪(5)、射频功率放大器(6)、微波开关网络(4)、转台(1)和收发天线,散射体(2)固定于转台(1)上,散射体(2)的周围沿圆周间隔均布有多根接收天线(8),所有接收天线(8)均连接到微波开关网络(4)通过微波开关网络(4)选通所需的接收天线(8)工作,微波开关网络(4)与矢量网络分析仪(5)的输入端连接,矢量网络分析仪(5)的输出端经射频功率放大器(6)与发射天线(7)连接,发射天线(7)从斜上方朝向散射体(2)辐射。

2.根据权利要求1所述的一种使用斜入射波的电磁成像系统,其特征在于:所述的矢量网络分析仪(5)和微波开关网络(4)均连接到计算机(3)。

3.根据权利要求1所述的一种使用斜入射波的电磁成像系统,其特征在于:所述的矢量网络分析仪(5)的输出端通过同轴线经过射频功率放大器(6)连接到发射天线(7)。

4.根据权利要求1所述的一种使用斜入射波的电磁成像系统,其特征在于:所述的微波开关网络(4)内设有单片机,单片机连接到计算机(3)。

5.根据权利要求1所述的一种使用斜入射波的电磁成像系统,其特征在于:所述的发射天线(7)与接收天线(8)不在同一个平面内。

6.一种使用斜入射波情况下的电磁成像方法,其特征在于包括以下步骤:

1)采用权利要求1-5任一所述系统,转台(1)上不置有散射体(2),接收天线(8)围绕形成的成像区域无散射体,通过微波开关网络(4)依次选通每一根接收天线(8),测量获得发射天线(7)与每一个接收天线(8)之间的散射参数,作为入射场数据;

2)在转台(1)上固定放置散射体(2),测量发射天线(7)与每一个接收天线(8)之间的散射参数,作为总场数据;

3)将转台(1)多次转动,每次转过相同角度,每次转动重复步骤2)进行测量,依次获得所有总场数据;

4)将每次测量的总场数据与入射场数据相减,得到每次测量的散射场数据 将接收天线(8)围绕形成的成像区域平均划分为N个子区域,根据每个子区域的中心点位置获得每两个子区域中心点位置之间的格林函数以及每个子区域中心点位置和接收天线位置之间的格林函数;

5)建立目标函数 使用优化算法求解目标函数 的最小值,获得子区域

的对比度的对角矩阵 进而获得成像区域内的介电常数分布,完成对成像区域的电磁成像。

7.根据权利要求6所述的一种使用斜入射波情况下的电磁成像方法,其特征在于:所述步骤5)中的目标函数 采用以下公式:其中, 表示函数中间变量, 表示第p次测量的函数中间变量, 表示第p次测量的散射场数据, 表示第p次测量截断获得的等效辐射电流的确定部分,p表示测量次数的序数,Ni表示测量总次数; 为子区域中心点位置与接收天线位置之间的格林函数矩阵,为每两个子区域中心点位置之间的格林函数矩阵, 为截断剩余后的3N-L个右奇异向量组成的矩阵, 为每个子区域处的入射场,为子区域对比度的对角矩阵,对角元素为每个子区域的对比度。

8.根据权利要求7所述的一种使用斜入射波情况下的电磁成像方法,其特征在于:所述第p次测量获得的等效辐射电流的确定部分 采用以下方式进行计算:

5.1)将子区域中心点位置与接收天线位置之间的格林函数的矩阵 采用以下公式进行奇异值分解:其中, 表示第j个右奇异向量, 表示第j个左奇异向量,σj表示第j个奇异值,j表示奇异值的序数;

5.2)选取一截断值L,L<3N,通过步骤3)获得的散射场 采用以下公式计算出等效辐射电流的确定部分其中, 表示第j个左奇异向量 的共轭转置。

9.根据权利要求6所述的一种使用斜入射波情况下的电磁成像方法,其特征在于:所述步骤5)中的优化算法具体采用共轭梯度算法,首先使用共轭梯度算法计算获得目标函数中间变量 再利用最小二乘算法计算获得子区域对比度的对角矩阵 然后重复上述步骤不断迭代,直至目标函数的值小于迭代阈值,迭代计算结束,最后获得的子区域对比度的对角矩阵 作为最终结果。

10.根据权利要求6所述的一种使用斜入射波情况下的电磁成像方法,其特征在于:所述步骤3)中转台(1)多次转动的总旋转角度大于360度。