欢迎来到知嘟嘟! 联系电话:13336804447 卖家免费入驻,海量在线求购! 卖家免费入驻,海量在线求购!
知嘟嘟
我要发布
联系电话:13336804447
知嘟嘟经纪人
收藏
专利号: 201610050808X
申请人: 中国矿业大学
专利类型:发明专利
专利状态:已下证
专利领域: 测量;测试
更新日期:2024-01-05
缴费截止日期: 暂无
价格&联系人
年费信息
委托购买

摘要:

权利要求书:

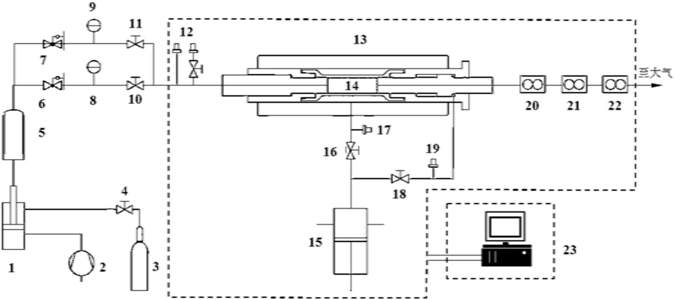
1.一种岩石全自动气体渗透率测试系统,其特征在于,岩石全自动气体渗透率测试系统包括:渗流气体增压系统、三轴岩心夹持装置、恒速恒压泵加压装置、高/中/低出口气体流量计及数据采集处理系统;空压机与渗流气体增压系统连接,氮气瓶通过控制阀与渗流气体增压系统连接,渗流气体增压系统的输出通过缓冲容器同时与低压减压阀或高压减压阀连接;

低压减压阀和高压减压阀分别与第一连通阀和第二连通阀连接,在低压减压阀、高压减压阀和第一连通阀、第二连通阀之间连接有第一气体压力表与第二气体压力表,第一连通阀、第二连通阀输出端与三轴岩心夹持装置连接,在第一连通阀、第二连通阀和三轴岩心夹持装置之间连接有第一压力传感器;

三轴岩心夹持装置内放置有待测岩心;

恒速恒压泵能提供稳定的流体压力,恒速恒压泵通过围压阀与三轴岩心夹持装置相连通,在围压阀与三轴岩心夹持装置之间连接有第二压力传感器;

恒速恒压泵通过轴压阀与三轴岩心夹持装置相连通,在轴压阀与三轴岩心夹持装置之间连接有第三压力传感器;恒速恒压泵为待测岩心施加轴压,轴压由第三压力传感器实时传入数据采集处理系统;

三轴岩心夹持装置出口端通过第一气体流量计、第二气体流量计和第三气体流量计与大气相连通,三个气体流量计与数据采集处理系统相连通;

所述的三轴岩心夹持装置内放置有待测岩心,待测岩心的环向通过围压加载系统加载有围压,待测岩心的轴向通过围压加载系统加载有轴压,待测岩心的左端通过渗流气体增压系统加载有气体渗流压,待测岩心的右端通过高/中/低出口气体流量计与大气连通,待测岩心渗透率通过数据采集、处理软件自动计算得出。

2.一种岩石全自动气体渗透率测算方法,其特征在于,岩石全自动气体渗透率测算方法,包括如下步骤:(1)选取天然岩石,将岩石加工为符合国际岩石力学学会试验规程的标准尺寸即待测岩心,测量并记录试样的直径和高度;

(2)将岩心用专用橡胶套装好后放入三轴岩心夹持装置内,旋紧三轴岩心夹持装置的气体进出口接触端,装好岩心的三轴岩心夹持装置密封性较好,气体进出口接触端与岩心接触紧密;

(3)打开岩石全自动气体渗透率测试系统,录入岩心尺寸及试验温度、标准大气压参数,开始岩心气体渗透测试;

(4)打开围压阀,按照试验方案,通过恒速恒压泵对岩心施加围压至设定值σ3,随后关闭围压阀,打开轴压阀,通过恒速恒压泵对岩心施加轴压至设定值σ1,此后,岩心所受轴压及围压均稳定保持在试验设定值;

(5)在渗透气体无泄漏的条件下,通过气体增压系统将气体压力增大,略超过试验设定最大值,并存储于缓冲容器中;

(6)根据试验气压范围,选择高压或低压减压阀调节氮气渗透压力;

(7)点击数据采集处理系统中操作界面中的“开始”按钮,系统自动监测气体出口端气体流量,自动识别岩心渗流稳定状态,并计算得到稳定后岩心气体渗透率后,系统自动保存渗透率测算结果并暂停;

(8)重复步骤(3)~(7),分别进行不同应力条件下岩心渗透率测试试验,记录试验结果;

(9)完成试验后,点击数据采集处理系统中操作界面上的“结束”按钮,并导出试验结果。