欢迎来到知嘟嘟! 联系电话:13336804447 卖家免费入驻,海量在线求购! 卖家免费入驻,海量在线求购!
知嘟嘟
我要发布
联系电话:13336804447
知嘟嘟经纪人
收藏
专利号: 2015104048875
申请人: 东北电力大学
专利类型:发明专利
专利状态:已下证
专利领域: 一般热交换
更新日期:2023-12-11
缴费截止日期: 暂无
价格&联系人
年费信息
委托购买

摘要:

权利要求书:

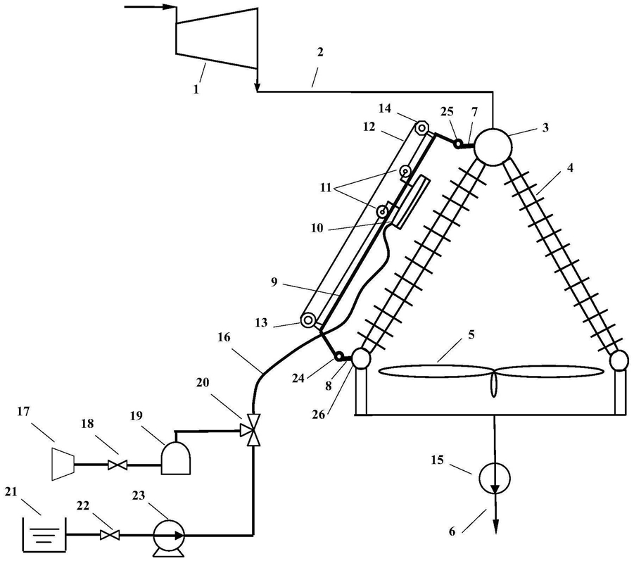
1.一种干-湿并列空冷凝汽器清洗系统,其特征在于:它包括空气压缩机(17)高压空气输出端经第一截止阀(18)与高压储气柜(19)输入端相连通,高压储气柜(19)输出端与第一三通换向阀(20)第一输入端连通;除盐水箱(21)输出端通过第二截止阀(22)与高压水泵(23)输入端连通,高压水泵(23)输出端与第一三通换向阀(20)第二输入端连通;第一三通换向阀(20)输出端通过气/水两用输送管(16)与移动清洗器(10)连通,移动清洗器(10)通过纵向轨道滑轮(11)置于横向平移架(9)上,横向平移架(9)下端通过第一横向轨道滑轮(24)置于横向下轨道(8)上,横向平移架(9)上端通过第二横向轨道滑轮(25)置于横向上轨道(7)上,纵向轨道滑轮(11)通过正时皮带(12)分别与驱动电机(13)和定滑轮(14)连接,横向上轨道(7)与排汽分配管(3)连接,横向下轨道(8)与凝结水箱(26)连接;汽轮机(1)低压缸排出的汽轮机排汽(2)与排汽分配管(3)输入端连通,排汽分配管(3)输出端与空冷凝汽器管束(4)输入端连通,空冷凝汽器管束(4)输出端与凝结水箱(26)输入端连通,凝结水箱(26)输出端通过凝结水泵(15)与锅炉给水(6)连通。

2.根据权利要求1所述的一种干-湿并列空冷凝汽器清洗系统,其特征在于:所述移动清洗器(10)包括:气/水两用输送管(16)的输出端与第二三通换向阀(30)的输入端连通,第二三通换向阀(30)的第一输出端与除盐水联箱(31)连通,除盐水联箱(31)下嵌有呈线形布置的若干个除盐水喷嘴(32);第二三通换向阀(30)的第二输出端与压缩空气联箱(33)连通,压缩空气联箱(34)下嵌有呈线形布置的若干个压缩空气喷嘴(34);除盐水联箱(31)与压缩空气联箱(34)通过连接杆(35)连接并错开布置。

3.根据权利要求2所述的一种干-湿并列空冷凝汽器清洗系统,其特征在于:所述移动清洗器(10)的除盐水喷嘴(32)为渐扩喷嘴,其喷嘴入口和出口均为矩形,宽度相同,出口长度为入口长度的1.5~4倍,除盐水喷嘴(32)出口除盐水压力为0.1~0.2Mpa;压缩空气喷嘴(34)为渐缩喷嘴,其喷嘴入口和出口均为矩形,宽度相同,入口长度为出口长度的2~3倍,压缩空气喷嘴(34)出口压缩空气压力为0.4~0.7Mpa。

4.根据权利要求2所述的一种干-湿并列空冷凝汽器清洗系统,其特征在于:所述移动清洗器(10)与空冷凝汽器管束(4)平行布置,压缩空气喷嘴(34)和除盐水喷嘴(32)均与空冷凝汽器管束(4)垂直,压缩空气喷嘴(34)出口距空冷凝汽器管束(4)直线距离为5~8cm,压缩空气喷嘴(34)在压缩空气联箱(33)下布置的间距为压缩空气喷嘴(34)出口长度的1.5~2倍,除盐水喷嘴(32)出口距空冷凝汽器管束(4)直线距离为30~35cm,除盐水喷嘴(32)在除盐水联箱(31)下布置的间距为除盐水喷嘴(32)出口长度的6~8倍,移动清洗器整体长度为3~5米。

5.根据权利要求1所述的一种干-湿并列空冷凝汽器清洗系统的清洗周期确定方法,其特征在于:两次高压除盐水冲洗间隔为压缩空气吹扫运行期间,依据该运行时间内灰垢损失费用和压缩空气吹扫损失费用之和最小化为目标,其所对应的吹扫间隔为压缩空气吹扫的最佳吹扫间隔,整个最佳吹扫间隔确定方法由下述方程组定量描述:积灰状态下汽轮机排汽焓

hf=f(tnf,p0,t0)  (1)

清洁工况下汽轮机排汽焓

hc=f(tnc,p0,t0)  (2)

积灰状态下汽轮机组发电功率减少值:

P=(hf-hc)·ηt·ηm·ηe·qm,e  (3)

积灰状态下灰垢增长特性费用

Cf=P·ηu·Ep  (4)

积灰状态下压缩空气吹扫特性费用

压缩空气吹扫间隔内累计损失费用

压缩空气吹扫时间内累计损失费用

压缩空气吹扫运行期间内灰垢增长和吹扫产生的总损失费用

其中,ηt汽轮机总内效率,ηm机械效率,ηe发电机效率,ηu发电机组年利用率,τb压缩空气吹扫时间,为系统设计参数,tnf积灰状态汽轮机排汽温度,tnc清洁状态汽轮机排汽温度,p0汽轮机入口过热蒸汽压力,t0汽轮机入口过热蒸汽温度,hf积灰状态下汽轮机排汽焓,hc清洁工况下汽轮机排汽焓,P积灰状态下汽轮机组发电功率减少值,Cf灰垢增长特性费用,Ep上网电价,ca压缩空气吹扫设备运行和设备费用,Cb压缩空气吹扫特性费用,m压缩空气吹扫天数,qm,e为汽轮机低压缸排汽流量,τi压缩空气吹扫间隔,τ压缩空气吹扫运行期间,Cfouling压缩空气吹扫间隔内灰垢增长过程产生的累计损失费用,Cblowing压缩空气吹扫时间内吹扫设备产生的累计损失费用,Ct压缩空气吹扫运行期间内灰垢增长和吹扫产生的总损失费用,运行中,监测积灰状态汽轮机排气温度,联立式(1)和式(2)确定积灰状态和清洁工况汽轮机排汽焓,由式(3)确定积灰状态下汽轮机组发电功率减少值,由压缩空气吹扫设备和空冷凝汽器尺寸与结构确定压缩空气运行和设备费用以及吹扫时间,联立式(4)和式(5)确定积灰状态下灰垢增长特性费用和压缩空气吹扫特性费用,再联立式(6)、式(7)和式(8),确定的压缩空气吹扫运行期间内灰垢增长和吹扫产生的总损失费用,其最小值对应的压缩空气吹扫间隔为最佳吹扫间隔。