欢迎来到知嘟嘟! 联系电话:13336804447 卖家免费入驻,海量在线求购! 卖家免费入驻,海量在线求购!
知嘟嘟
我要发布
联系电话:13336804447
知嘟嘟经纪人
收藏
专利号: 2015100299075
申请人: 西华大学
专利类型:发明专利
专利状态:已下证
专利领域: 测量;测试
更新日期:2024-02-23
缴费截止日期: 暂无
价格&联系人
年费信息
委托购买

摘要:

权利要求书:

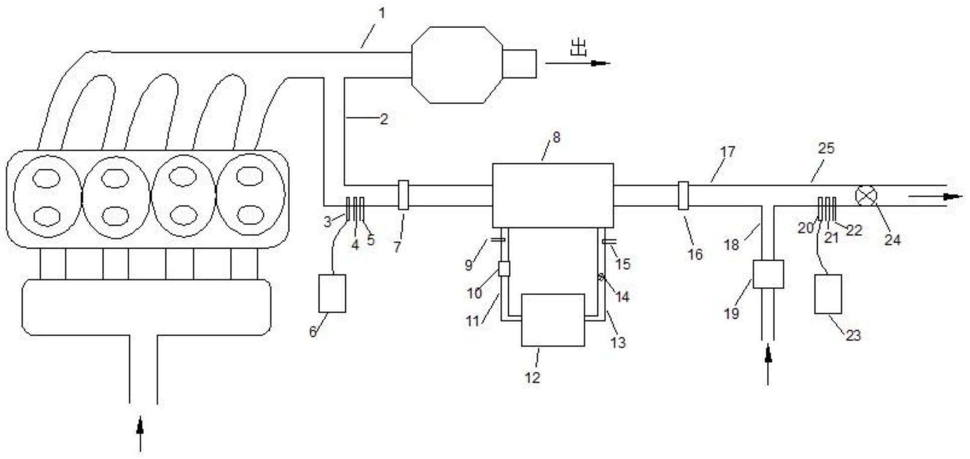
1.一种废气再循环中冷器换热效率试验台,其特征在于,包括排气总管(1)、前EGR管(2)、后EGR管(17)和EGR尾管(25);前EGR管(2)一端用于连接中冷器(8)进气口,另一端连接到排气总管(1),后EGR管(17)一端用于连接中冷器(8)出气口,另一端连接到EGR尾管(25);所述前EGR管(2)上设置有前温度传感器(5),所述EGR尾管(25)上设置有后温度传感器(22);还包括冷却液恒温装置(12)和用于连接冷却液恒温装置(12)与中冷器(8)的出水口的冷却液出水管(11),以及用于连接冷却液恒温装置(12)与中冷器(8)进水口的和冷却液进水管(13),冷却液进水管(13)上设有冷却液进口温度传感器(15);所述前温度传感器(5)、冷却液进口温度传感器(15)和后温度传感器(22)分别连接电子控制单元。

2.根据权利要求1所述的废气再循环中冷器换热效率试验台,其特征在于,所述冷却液恒温装置(12)连接电子控制单元。

3.根据权利要求1所述的废气再循环中冷器换热效率试验台,其特征在于,所述前EGR管(2)上还设置有前气体取样口(3),前气体取样口(3)连接前气体分析仪(6);所述后EGR管(17)与EGR尾管(25)之间连接有标准气进气管(18),标准气进气管(18)上设有标准气流量计(19);所述EGR尾管(25)上设有后气体取样口(20)和背压阀(24),后气体取样口(20)连接后气体分析仪(23);所述背压阀(24)、前气体分析仪(6)、标准气流量计(19)和后气体分析仪(23)分别连接电子控制单元。

4.根据权利要求1所述的废气再循环中冷器换热效率试验台,其特征在于,所述冷却液出水管(11)上设有冷却液出口温度传感器(9)和冷却液流量计(10);所述冷却液进水管(13)上还设有和冷却液流量控制阀(14);所述冷却液出口温度传感器(9)、冷却液流量计(10)和冷却液流量控制阀(14)分别连接所述电子控制单元。

5.根据权利要求1所述的废气再循环中冷器换热效率试验台,其特征在于,所述前EGR管(2)和EGR尾管(25)上分别设有与电子控制单元连接的前压力传感器(4)和后压力传感器(21)。

6.根据权利要求1-5任一项所述的废气再循环中冷器换热效率试验台,其特征在于,所述前EGR管(2)和后EGR管(17)上分别设有前快接头(7)和后快接头(16)。

7.一种如权利要求1所述的废气再循环中冷器换热效率试验台的试验方法,其特征在于,包括:

将待测中冷器(8)连接入试验台;

电子控制单元采集前温度传感器(5)的温度信号TEGR·进、后温度传感器(22)的温度信号TEGR·出,以及冷却液进口温度传感器(15)的温度信号Tcool·进;

根据如下公式计算待测中冷器(8)的换热效率η:

8.一种如权利要求2所述的废气再循环中冷器换热效率试验台的试验方法,其特征在于,包括:电子控制单元采集冷却液进口温度传感器(15)的温度值;若该温度值大于预设温度值,则电子控制单元控制冷却液恒温装置(12)使冷却液温度降低,否则控制冷却液恒温装置(12)使冷却液温度升高。

9.一种如权利要求3所述的废气再循环中冷器换热效率试验台的试验方法,其特征在于,包括:

所述前气体分析仪(6)采集并分析前EGR管(2)中EGR废气中CO2的质量百分数并将数据传给所述电子控制单元;

所述标准气流量计(19)将测量的标准气进气管(18)中的标准气体流量q标传给所述电子控制单元;

所述后气体分析仪(23)采集并分析EGR尾管(25)中混合气体中CO2的质量百分数并将数据传给所述电子控制单元;

根据以下公式计算出前EGR管(2)中EGR废气流量qEGR:

其中, 为EGR废气中CO2的流量; 为单位体积标准气体中CO2的流量;

为标准气体中CO2的质量百分数,为已知量;

若EGR废气流量qEGR大于预设流量值,则减小背压阀(24)的开度,否则增大背压阀(24)的开度。

10.一种如权利要求4所述的废气再循环中冷器换热效率试验台的试验方法,其特征在于,包括:所述电子控制单元采集冷却液进口温度传感器(15)和冷却液出口温度传感器(9)的温度值,并计算两者的差值;若该差值大于目标值,则增大冷却液流量控制阀(14)的开度,否则减小冷却液流量控制阀(14)的开度。