欢迎来到知嘟嘟! 联系电话:13336804447 卖家免费入驻,海量在线求购! 卖家免费入驻,海量在线求购!
知嘟嘟
我要发布
联系电话:13336804447
知嘟嘟经纪人
收藏
专利号: 2014208685661
申请人: 南宏电力科技有限公司
专利类型:实用新型
专利状态:已下证
专利领域: 发电、变电或配电
更新日期:2023-08-24
缴费截止日期: 暂无
价格&联系人
年费信息
委托购买

摘要:

权利要求书:

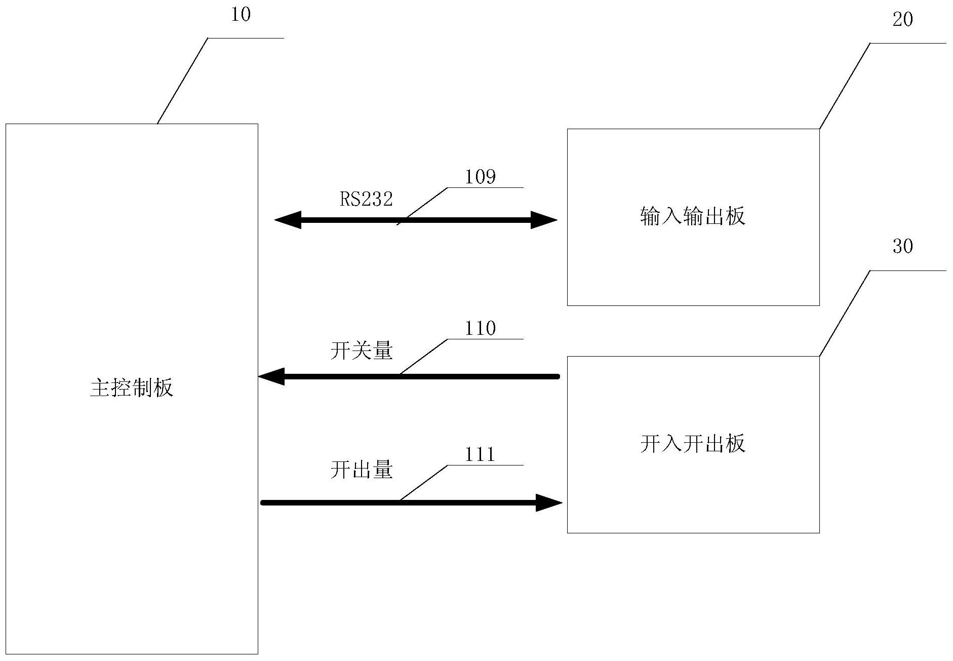
1.一种使用在装设负荷开关的开关柜上的微机继电保护装置,当线路发生故障时,该开关柜通过负荷开关或熔断器来实现对线路的保护,其特征在于,所述微机继电保护装置包括:主控制板(10)、输入输出板(20)和开入开出板(30),所述主控制板(10)和所述输入输出板(20)通过RS232接口(109)进行连接,所述主控制板(10)和所述开入开出板(30)通过开关量端口(110)以及开出量端口(111)进行连接,所述主控制板(10)用于实时检测采样的保护电流,分析线路的运行状态,当线路处于短路故障状态时,则禁止所述负荷开关跳闸,由熔断器熔断后断开故障线路。

2.根据权利要求1所述的使用在装设负荷开关的开关柜上的微机继电保护装置,其特征在于,所述主控制板(10)用于实时检测采样的保护电流,分析线路的运行状态,当线路处于非短路故障状态时,则控制负荷开关跳闸,以断开故障线路。

3.根据权利要求1所述的使用在装设负荷开关的开关柜上的微机继电保护装置,其特征在于,所述主控制板(10)包括DSP单元(101)、AD转换单元(102)、变换器(103)、模拟量输入通道(104)、第一光电隔离模块(105)、RS485通讯模块(106)、RS232接口(109)、开关量端口(110)和开出量端口(111),所述模拟量输入通道(104)连接至所述变换器(103),所述变换器(103)连接至所述AD转换单元(102),所述AD转换单元(102)连接至所述DSP单元(101),所述RS485通讯模块(106)连接至所述第一光电隔离模块(105),所述第一光电隔离模块(105)连接至所述DSP单元(101),所述RS232接口(109)、开关量端口(110)、开出量端口(111)均连接至所述DSP单元(101)。

4.根据权利要求3所述的使用在装设负荷开关的开关柜上的微机继电保护装置,其特征在于,所述主控制板(10)还包括时钟模块(107),所述时钟模块(107)通过I2C总线连接至所述DSP单元(101),用以产生系统运行时需要的参考时钟频率。

5.根据权利要求3所述的使用在装设负荷开关的开关柜上的微机继电保护装置,其特征在于,所述主控制板(10)还包括看门狗及复位电路(108),所述看门狗及复位电路(108)连接至所述DSP单元(101),所述看门狗及复位电路(108)用于监测系统状态,当DSP单元(101)的系统程序出现异常状态,所述看门狗及复位电路(108)产生复位信号复位所述DSP单元(101)。

6.根据权利要求3所述的使用在装设负荷开关的开关柜上的微机继电保护装置,其特征在于,所述主控制板(10)还包括电源模块(112),所述电源模块(112)包括了电源接口(1121)、低通滤波模块(1122)以及AC/DC变换器(1123),所述电源接口(1121)连接至低通滤波模块(1122),所述低通滤波模块(1122)连接至所述AC/DC变换器(1123),交流电源经所述电源接口(1121),并经过低通滤波后,再经所述AC/DC变换器(1123)转换成预定电压输出,对所述主控制板(10)进行供电。

7.根据权利要求1所述的使用在装设负荷开关的开关柜上的微机继电保护装置,其特征在于,所述输入输出板(20)包括液晶显示器(201)、键盘(202)以及输入/输出模块(203),所述液晶显示器(201)连接至所述输入/输出模块(203),所述键盘(202)连接至所述输入/输出模块(203),所述输入输出模块(20)将键盘(202)输入的用户指令转换成RS232协议数据并通过所述RS232接口(109)传输至所述主控制板(10)上的DSP单元(101),并将DSP单元(101)通过所述RS232接口(109)输出的数据转换成显示数据在所述液晶显示器(201)上显示。

8.根据权利要求1所述的使用在装设负荷开关的开关柜上的微机继电保护装置,其特征在于,所述开入开出板(30)包括第二光电隔离模块(301)、8开关量端口(302)、第三光电隔离模块(303)和4开出量端口(304),所述8开关量端口(302)连接至所述第二光电隔离模块(301),所述第二光电隔离模块(301)连接至所述开关量端口(110),并通过所述开关量端口(110)连接至主控制板(10)上的DSP单元(101),所述主控制板(10)上的DSP单元(101)连接至开出量端口(111),并通过所述开出量端口(111)连接至所述第三光电隔离模块(303),所述第三光电隔离模块(303)连接至4开出量端口(304)。