欢迎来到知嘟嘟! 联系电话:13336804447 卖家免费入驻,海量在线求购! 卖家免费入驻,海量在线求购!
知嘟嘟
我要发布
联系电话:13336804447
知嘟嘟经纪人
收藏
专利号: 2012103898436
申请人: 浙江工业大学
专利类型:发明专利
专利状态:已下证
专利领域: 救生;消防
更新日期:2023-08-24
缴费截止日期: 暂无
价格&联系人
年费信息
委托购买

摘要:

权利要求书:

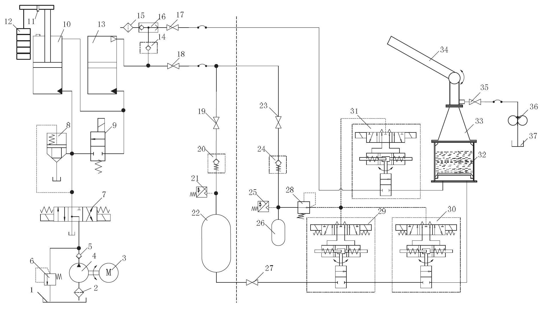
1. 一种超远程高压脉冲水炮,包括蓄能器和水炮,所述水炮包括上部炮体、锥形容器和射水缸,所述蓄能器通过第一高压球阀与所述射水缸的下部空气腔连通,所述射水缸上安装锥形容器,所述锥形容器的上端与炮体连通,所述锥形容器上连接进水机构,其特征在于:所述快超远程高压脉冲水炮还包括油箱、单出杆油缸和气液缸,所述油箱的出油口通过液压泵、单向阀与三位四通换向阀连接,所述油箱的回油口通过溢流阀与三位四通换向阀连接,所述三位四通换向阀通过插装单向阀与所述单出杆油缸的无杆腔连通,所述单出杆油缸的活塞杆的另一端安装在连接杆的一端,所述连接杆与活塞杆垂直布置,所述连接杆的另一端安装用以带动活塞向无杆腔移动的加载重块,所述单出杆油缸的有杆腔与所述气液缸的液体腔连通,所述气液缸的气体腔的进出气口通过安全阀、压力继电器与所述蓄能器连接,所述气液缸的气体腔的进出气口同时与吸气阀、气动梭阀和空气滤清器连接。

2.如权利要求I所述的超远程高压脉冲水炮,其特征在于:所述单出杆油缸的有杆腔与二位二通换向阀连接,所述二位二通换向阀与所述三位四通换向阀连接。

3.如权利要求I或2所述的超远程高压脉冲水炮,其特征在于:所述单出杆油缸的内径大于所述气液缸的内径。

4.如权利要求I或2所述的超远程高压脉冲水炮,其特征在于:所述气动梭阀连接用于输入剩余高压气体的手动球阀,所述手动球阀通过第二高压球阀与所述射水缸的下部空气腔连通。

5.如权利要求4所述的超远程高压脉冲水炮,其特征在于:所述第一高压球阀和第二高压球阀均与减压阀连通,所述减压阀与附加蓄能器的进出口连通,所述附加蓄能器的进出口同时通过附加安全阀、附加压力继电器与所述气液缸的气体腔的进出气口连通。

6.如权利要求5所述的超远程高压脉冲水炮,其特征在于:所述第一高压球阀有两个,且两个闻压球阀串联。

7.如权利要求I或2所述的超远程高压脉冲水炮,其特征在于:所述进水机构包括注水阀、水泵和水箱,所述水箱的出水口上安装水泵,所述水泵与注水阀连接。